В этом разделе вы найдете все схемы электрооборудования на Alfa Romeo 156 с 1997 г.в. и по 2003 г.в включительно. Alfa Romeo 156 — это бестия с невероятно красивым и утонченным внешним дизайном, убранством удобного салона и своим неповторимым стилем. Несмотря на тяжёлый 5-и цилиндровый мотор, она великолепно себя чувствует на трассе. Отличная управляемость и великолепная динамика заставляют закрывать глаза на ненасытную прожорливость этой итальянской принцессы (что характерно для всех бензиновых 156-х, дизельные попрактичнее) и дороговизну запчастей. Расход топлива по городу 11-13л, по трассе — 6,5-8л, в смешанном цикле 9-10л.
В дизельной версии двигатель 150 л.с. с системой питания Common Rail. У итальянки жгучий нрав и она любит высокие обороты.
Набирая обороты один за другим, только когда стрелка тахометра заходит за заветные 5000 оборотов в минуту, ты понимаешь что пора сменить передачу, переключаешь на следующую и слышишь завораживающий звук поющего дизеля, напоминающий альфовский твин спарк. Отсутствие турбоям и мощный уверенный разгон доставляют поистине непередаваемые ощущения.
Помимо великолепных ходовых качеств Alfa Romeo 156, среди плюсов можно так же отметить умеренную цену на эту модель на рынке.
Схема системы пуска и зарядки авто с МКП и двигателем 2,5 V6
Эл.схема системы впрыска топлива MPI двигателей 1,6 TS 1,8 TS и 2,0 TS до мая 1998 г.в. и с 1998 г.в.
Электросхема системы впрыска топлива MPI двигателя 2,0 TS с февраля 2002 г.
Схема системы питания двигателя 1,9 JTD
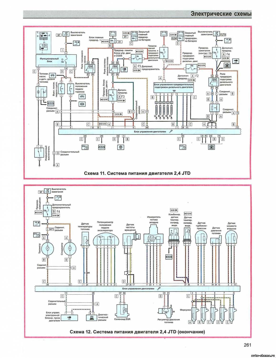
Эл.схема системы питания двигателя 2,4 JTD
Электросхема системы охлаждения двигателей 1,6 TS 1,8 TS 2,0 TS и 2,5 V6
Схема управления АКП
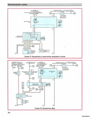
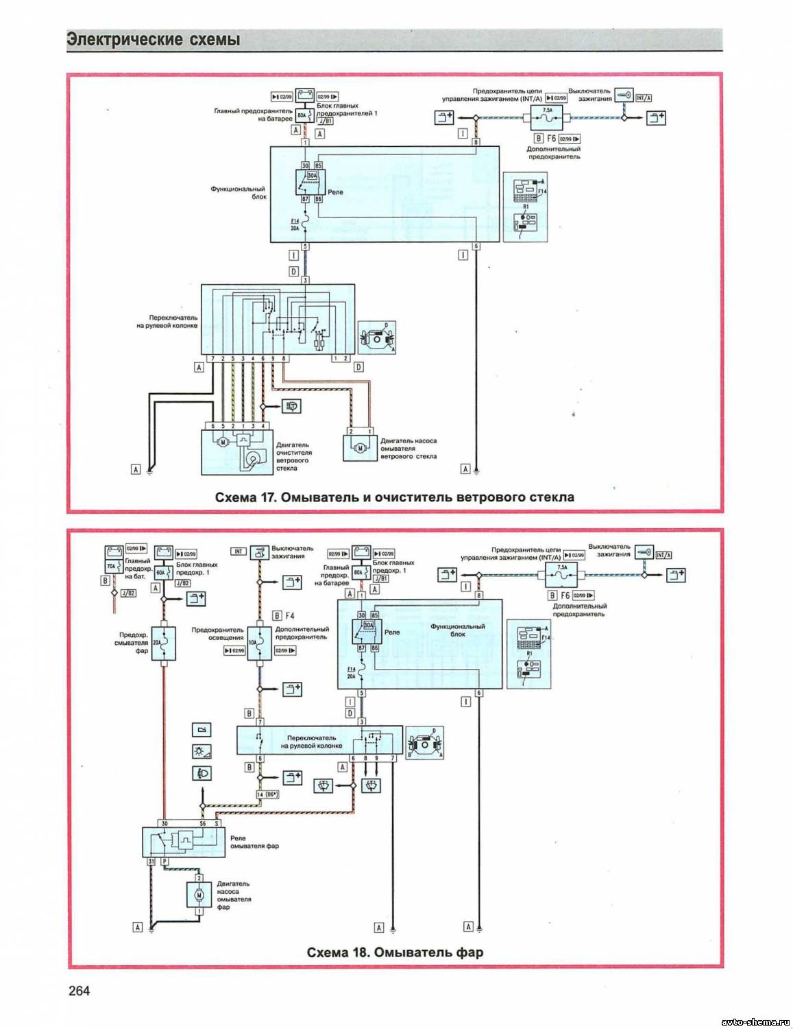
Эл.схема очистителя и омывателя ветрового стекла и фар
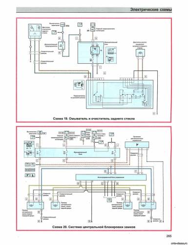
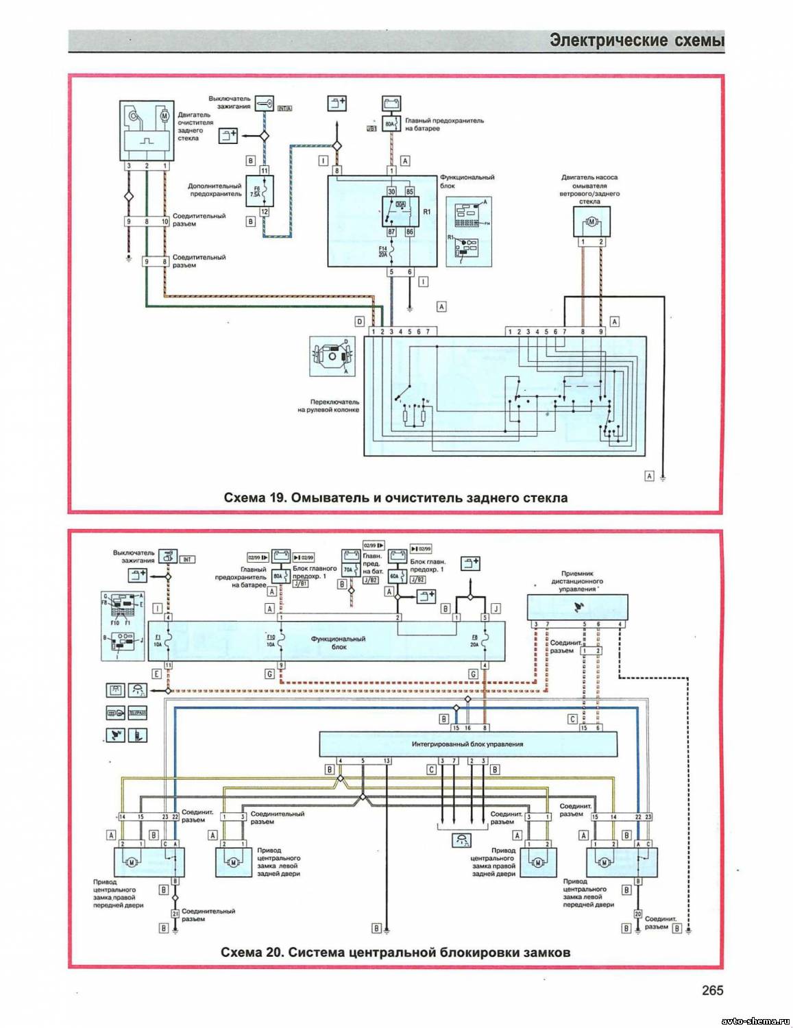
Электросхема омывателя и очистителя заднего стекла, центральной блокировки замков
Схема привода стеклоподьемников передних и задних дверей
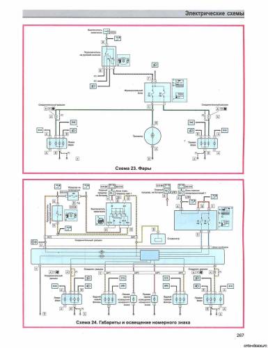
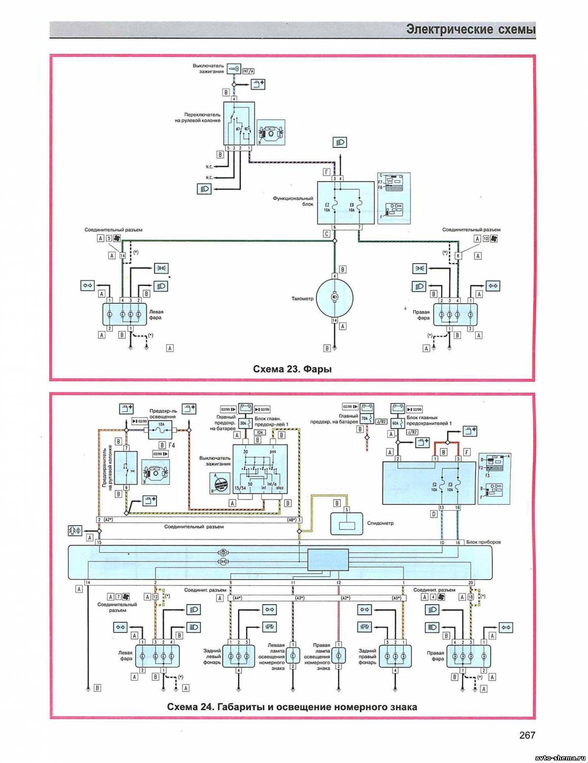
Эл.схема фар, габаритов и освещения номерного знака
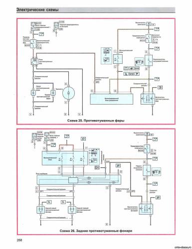
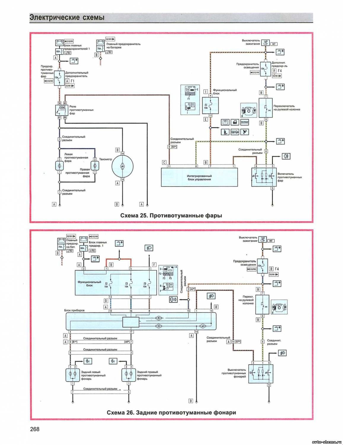
Электросхема задних и передних противотуманных фар
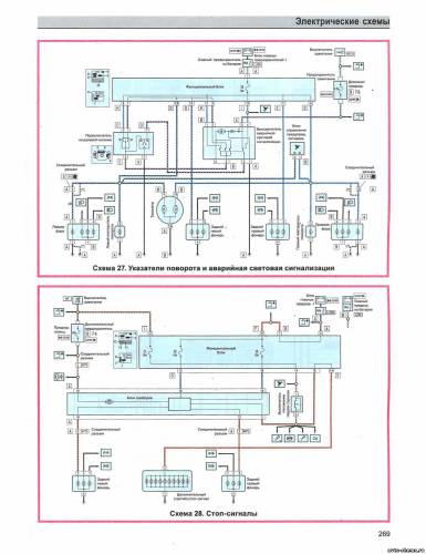
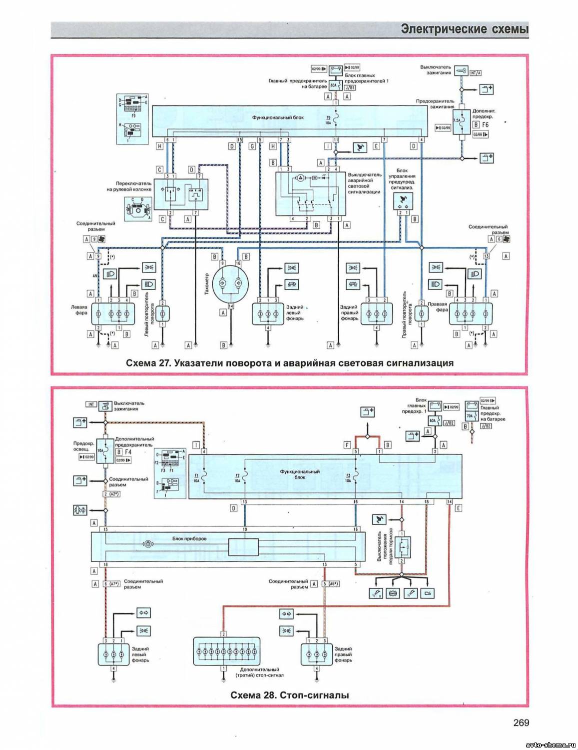
Схема указателей поворотов, аварийной световой сигнализации и стоп-сигналов
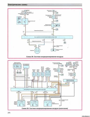
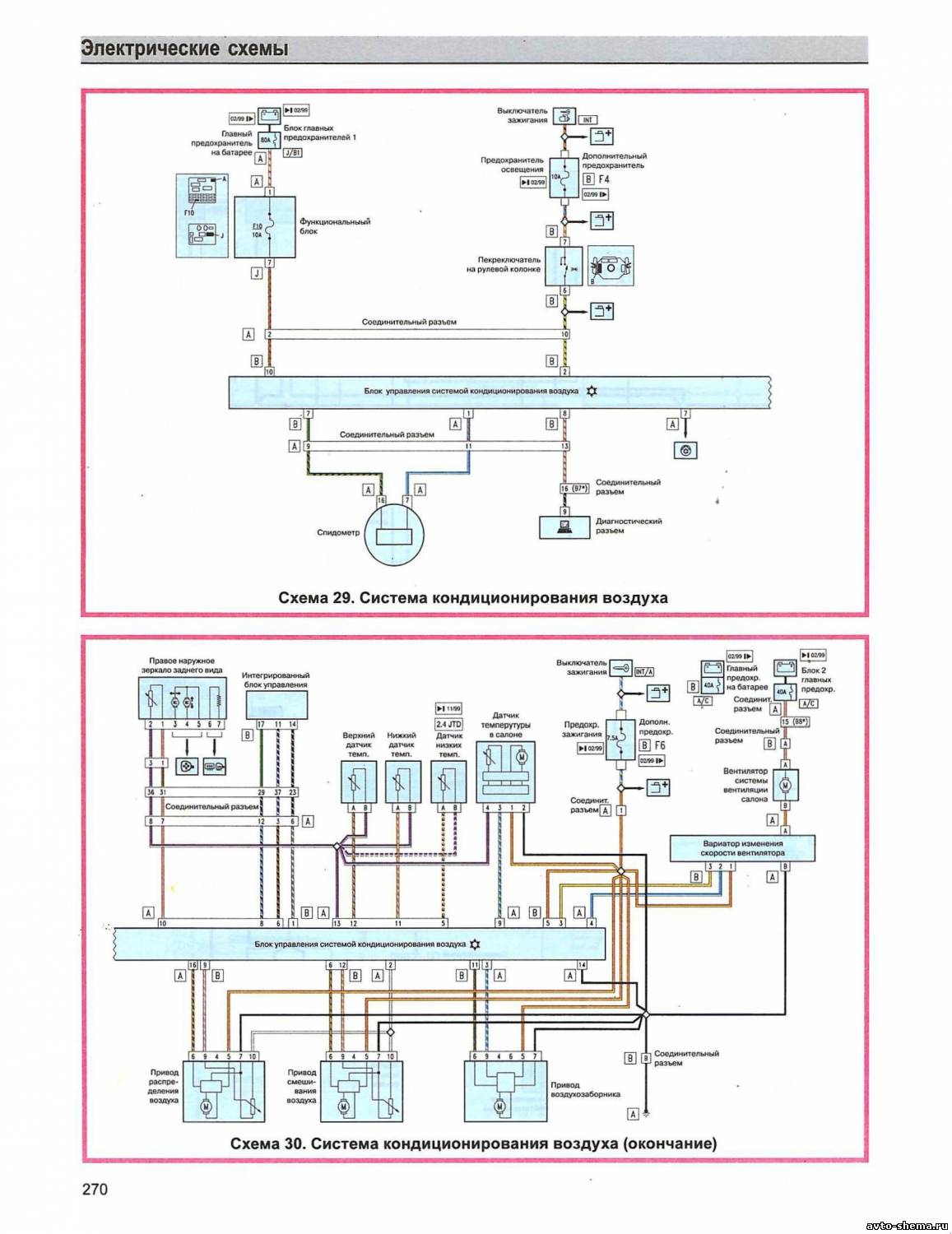
Эл.схема кондиционера
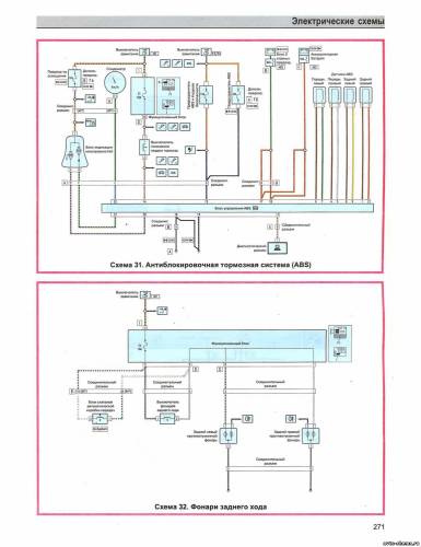
Электросхема ABS и фонарей заднего хода
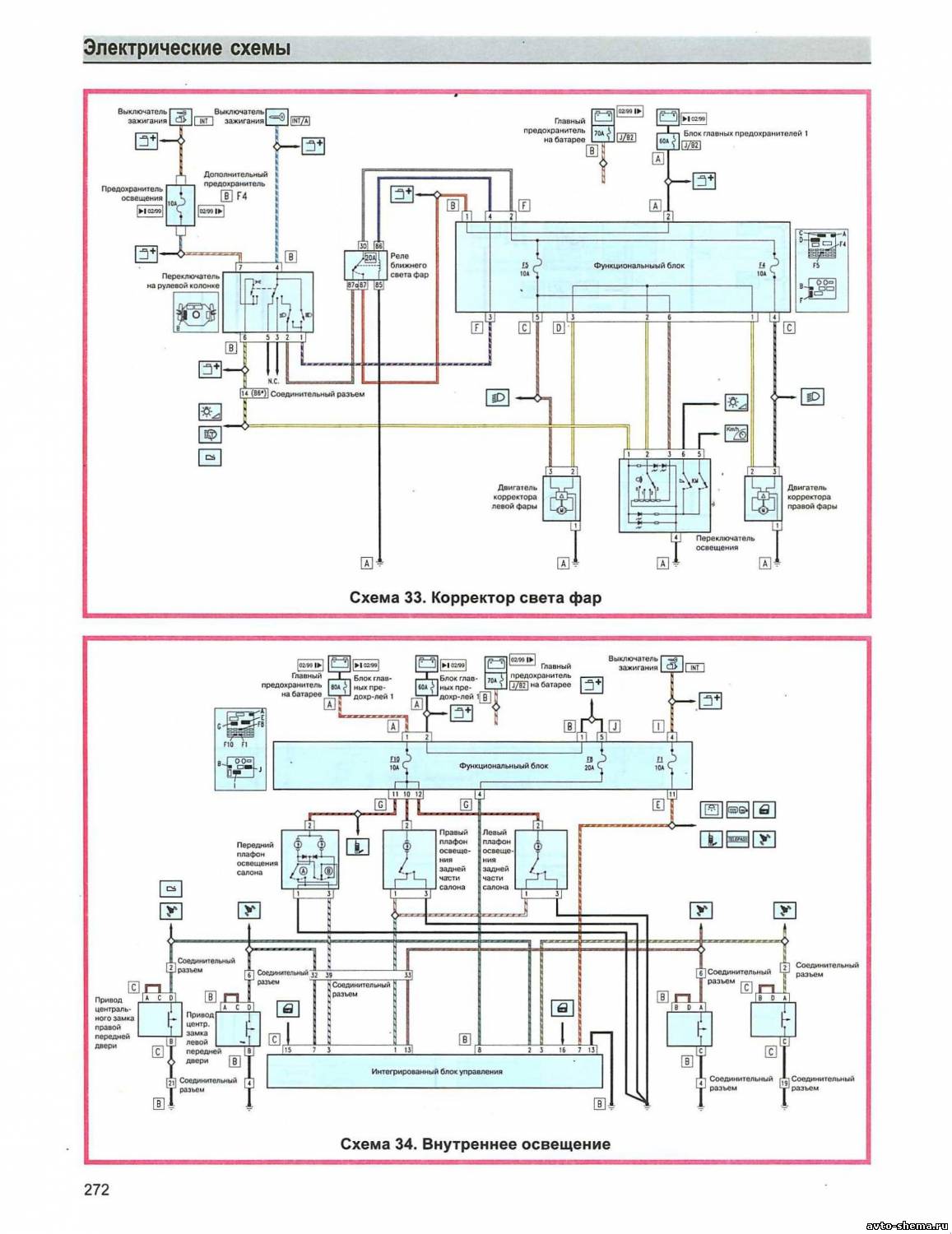
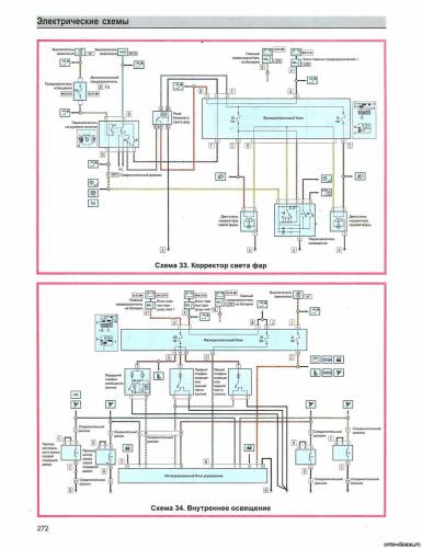
Схема корректора света фар и внутреннего освещения
















