Схема электрооборудования БМВ 5, незаменимый помошник в ремонте этих мощных машин, как для сервисов так и для частных автовладельцов. Начиная с 1996 по 2001 года выпуска включительно. Для запуска бензинового двигателя необходимо выполнить следующие условия: топливная смесь должна достигать цилиндров, а свечи зажигания должны генерировать искру. Поэтому в первую очередь необходимо проверить, осуществляется ли подача топлива. Для проверки наличия искры зажигания выверните свечи, соедините с штекером и соедините по очереди с массой. При этом не держите штекер или кабель руками, а используйте для этого изолированный кабель. С помощью ассистента запустите двигатель. Чтобы не повредить каталитический преобразователь необходимо исключить впрыск топлива. Для этого отключите реле топливного насоса. Соблюдайте меры безопасности при работе с электронной системой зажигания. У дизельного двигателя проверьте топливную систему и свечи накаливания. Двигатель не проворачивается при попытках его запуска. Если стартер не проворачивает двигатель, необходимо сначала проверить, имеется ли напряжение на клемме 50 тягового реле, необходимое для ввода в зацепление шестерни с зубчатым венцом. Напряжение должно быть не менее 10 В. Если напряжение имеется, необходимо согласно электросхеме проверить электрические провода цепи стартера.
Проверка стартера выполняется следующим образом:
— Не включайте передачи, включите зажигание.
— Соедините проводом сечением не менее 4 мм 2 клеммы 30 и 50 у стартера, см. электросхему.
Если при этом стартер запускается, то неисправность в проводах питания. В этом случае проверьте стартер в снятом состоянии.
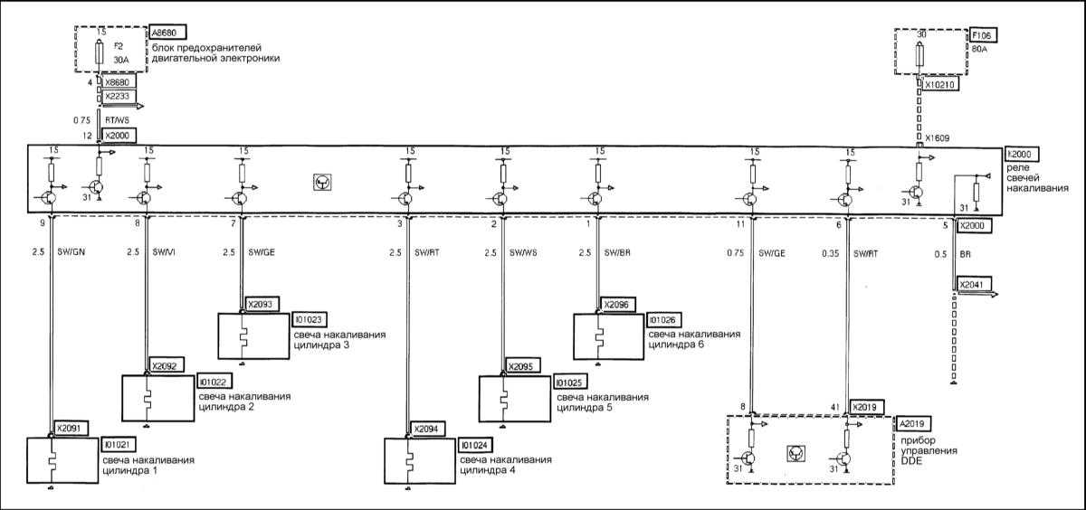
Схема свечей накаливания, и их реле на БМВ 5
Инжектор 5 + 6 — эл.схема
Схема датчика температуры всасываемого воздуха
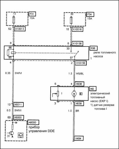
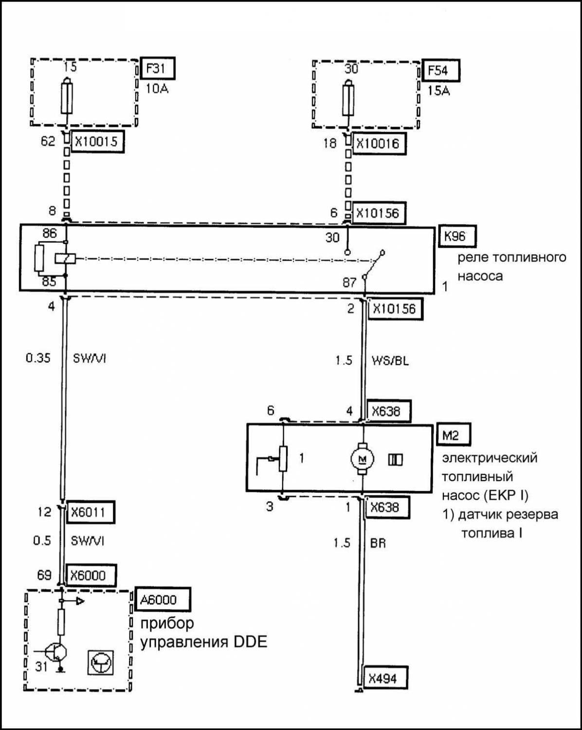
Топливная система на БМВ 5
Эл.схема Servotronikа
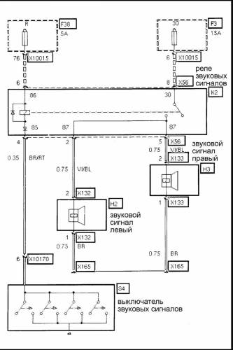
Схема звуковых сигналов на БМВ 5
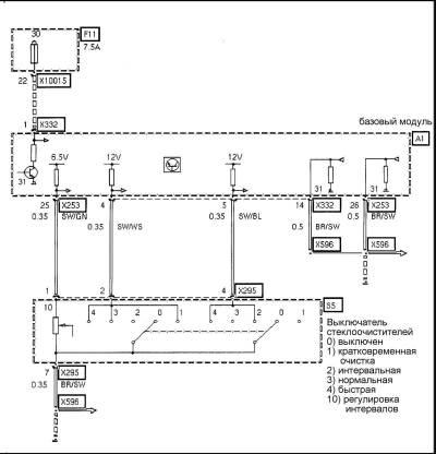
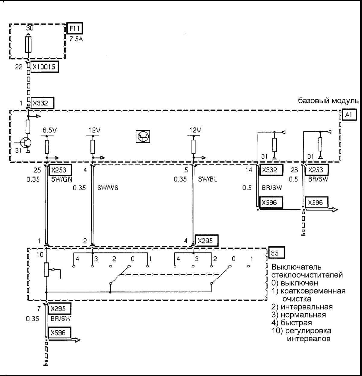
Эл.схема выключателя стеклоочистителя
Переключатель сигналов поворота-схема на БМВ 5
Схема выключателя аварийной сигнализации
Эл.схема противотуманных фар










