Kia Sephia 1995-2001 г.в. и электросхемы на её оборудывание. Многие владельцы Kia Sephia отмечают хорошее качество сборки кузова, а также его большую сопротивляемость коррозии. Салон, благодаря своим внушительным размерам, а так же эргономике пространства удобен даже для пассажиров и водителей высокого роста. Kia Sephia считается оптимальным выбором по соотношению «цена\качество» для городской езды. Хотя на нем можно смело совершать путешествия и на большие расстояния. Он отлично справится и с подобной задачей.
Электрические схемы — общие сведения
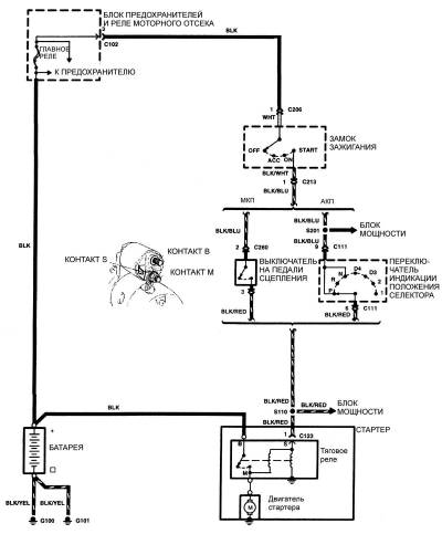
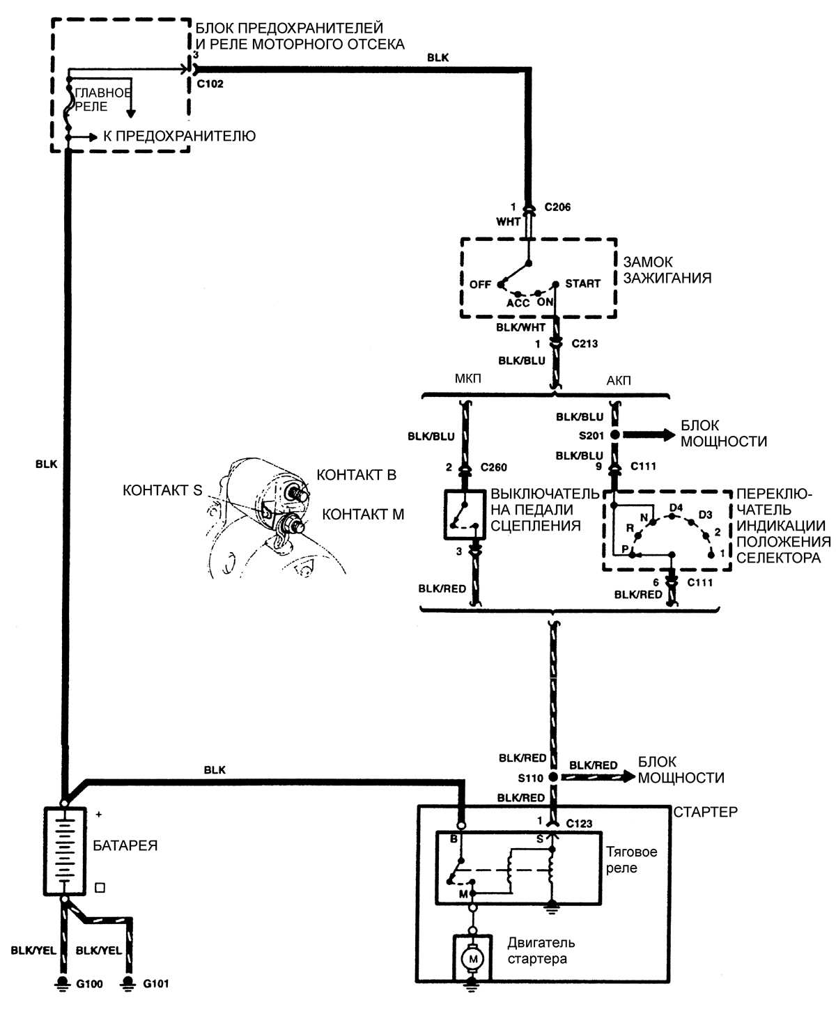
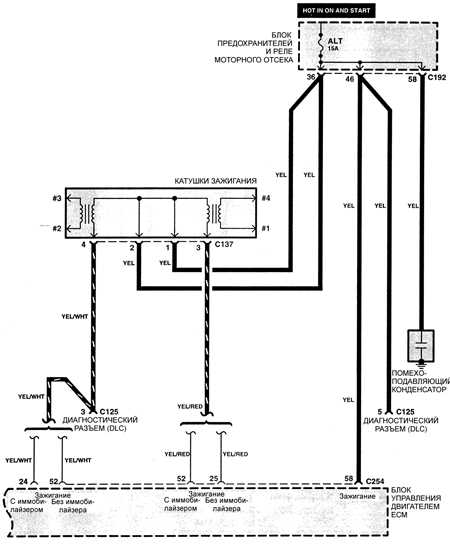
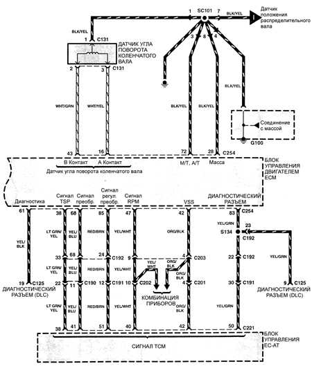
Схема системы пуска двигателя на Kia Sephia
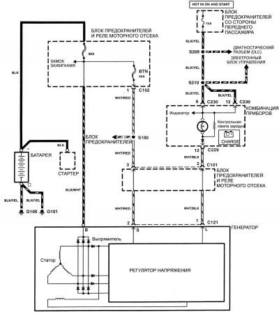
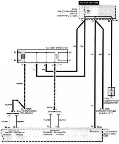
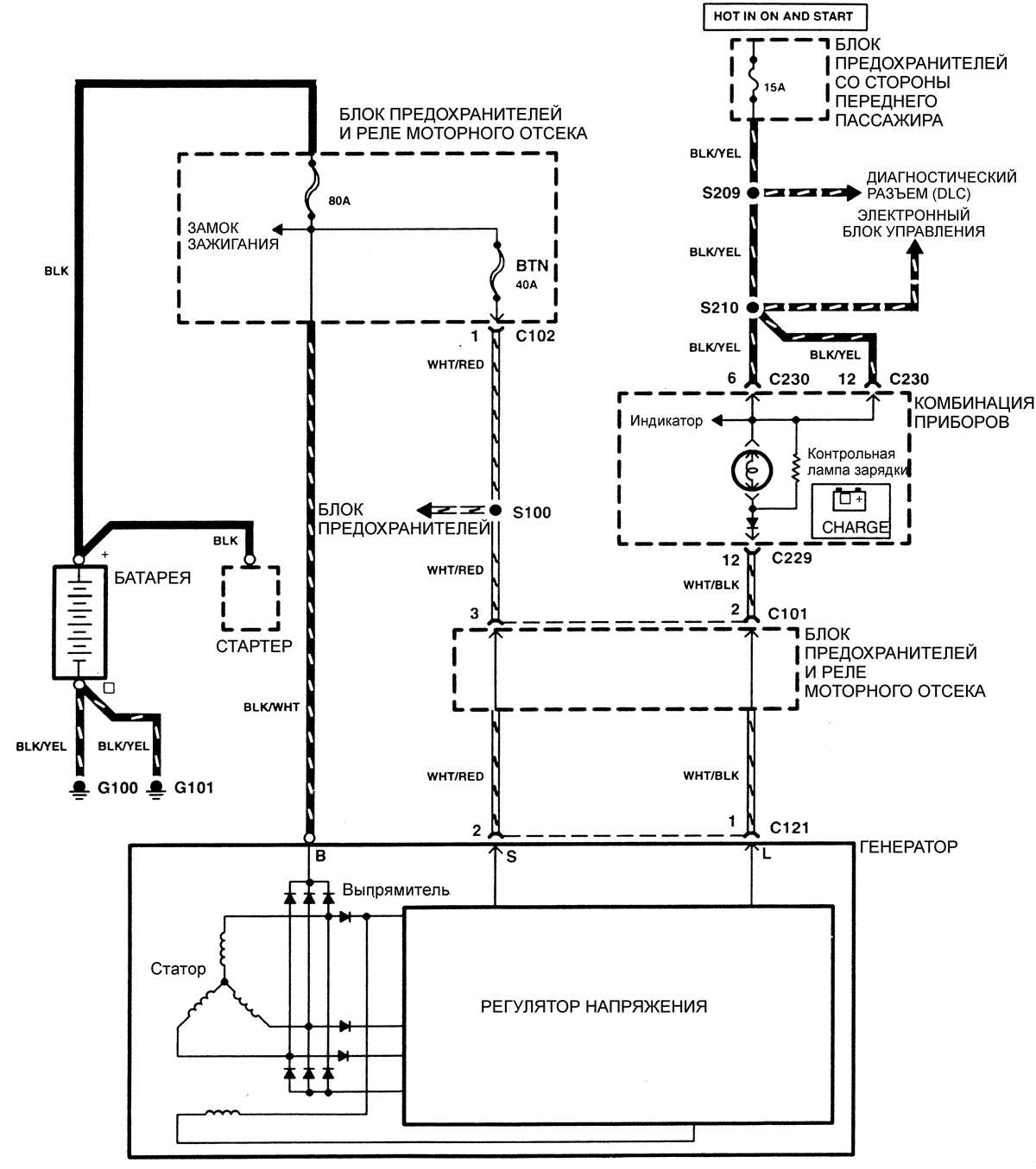
Система зарядки — эл.схема
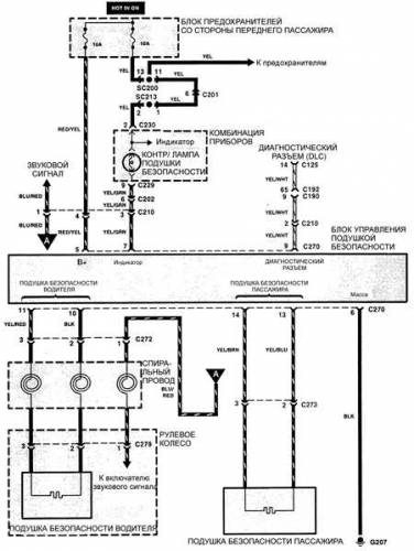
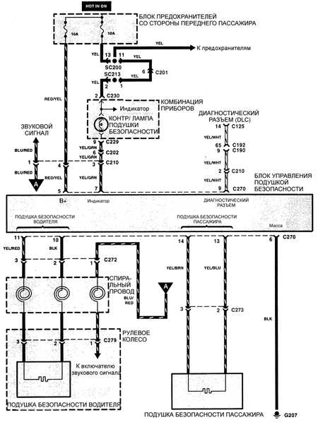
Подушка безопасности — схема на Киа Сефия
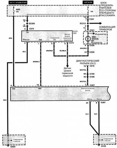
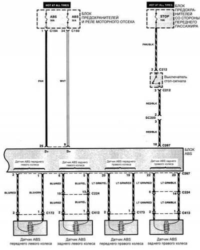
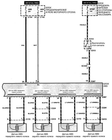
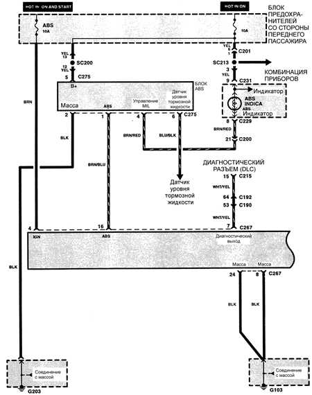
Тормозная система — электросхема
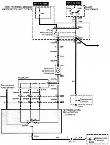
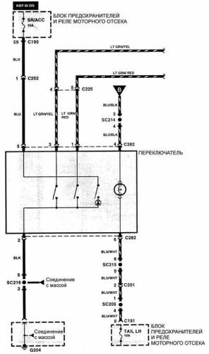
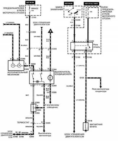
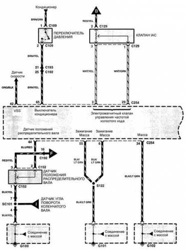
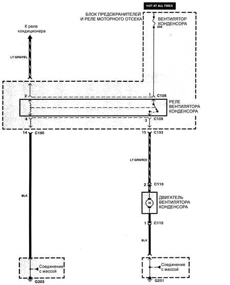
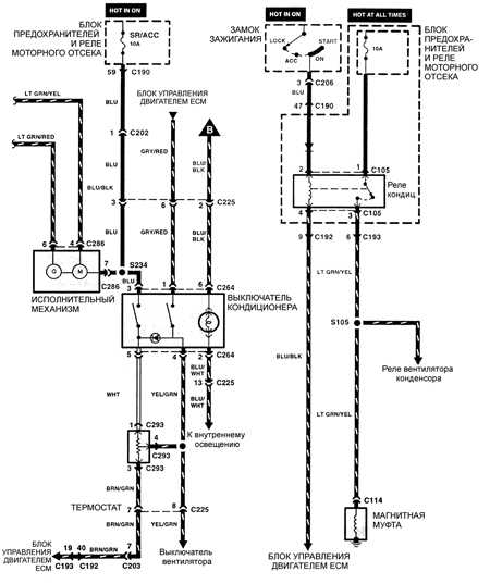
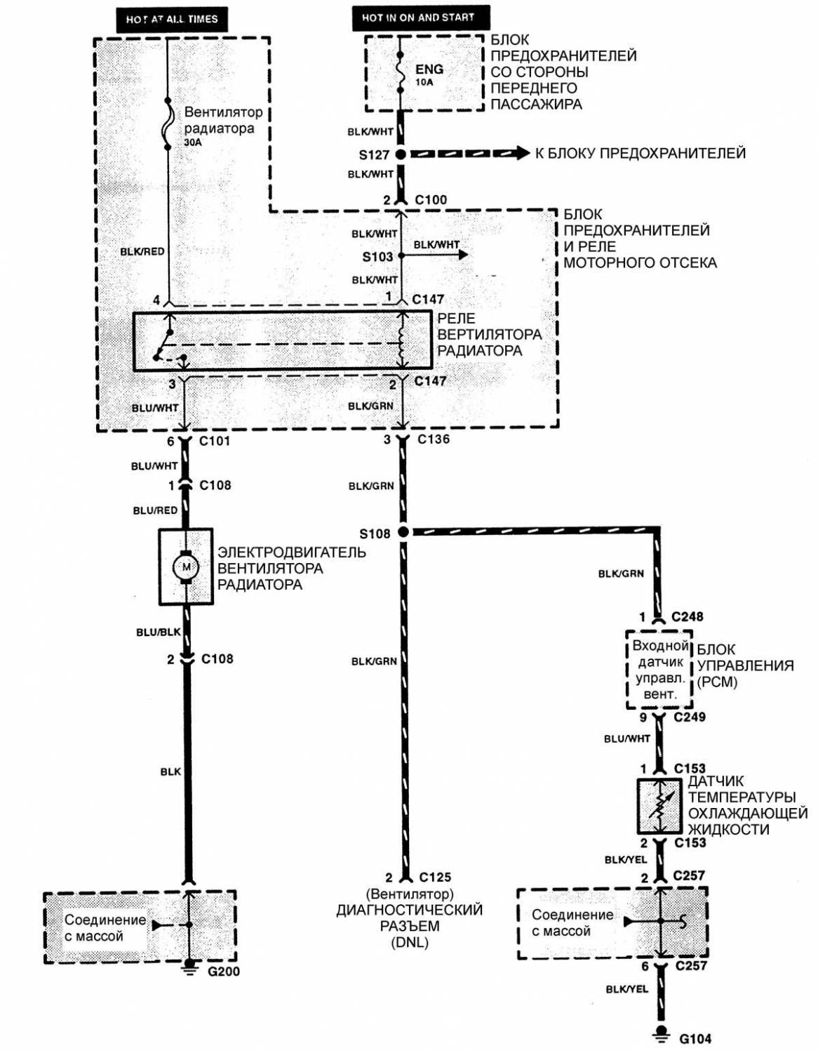
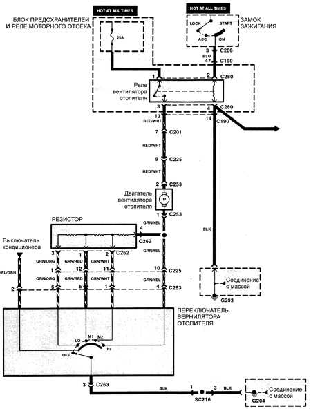
Схема системы кондиционирования воздуха
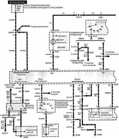
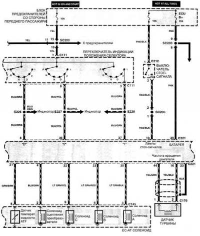
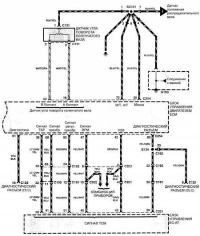
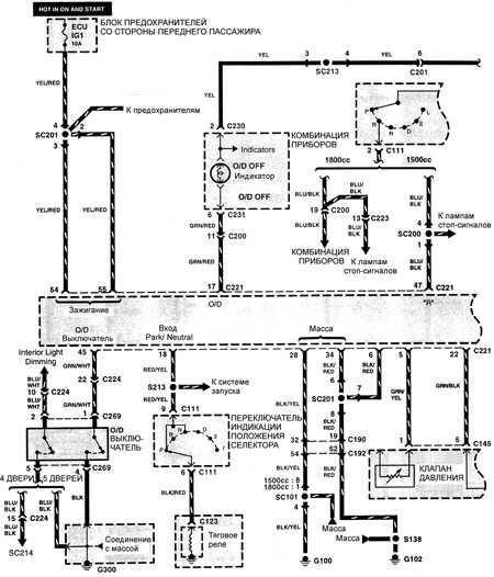
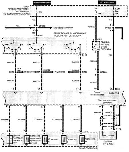
Эл.схема управлением автоматической коробкой передачи
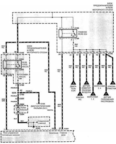
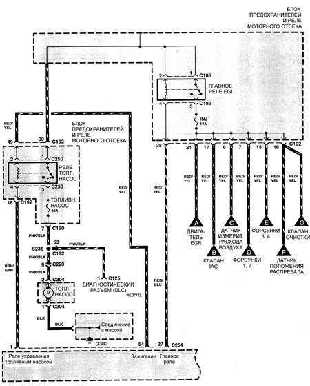
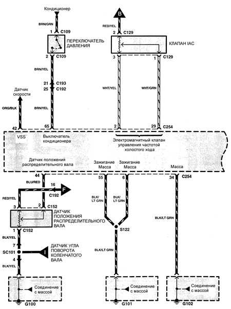
Схема системы контроля и снижения токсичности отработавших газов — двигатели TED




















