Большинство схем электрооборудования на KIA CEED с 2007 г.в. находятся ниже, всем автовладельцам, они пригодятся в починке авто. В комплект входят колеса с легкосплавными дисками размером 17-дюймов и алюминиевые накладки на педали. По современным светодиодным технологиям выполнены дневные ходовые огни, повторители сигналов поворота и задние фонари. KIA CEED cпециальной серии, оснащены большим дополнительным набором систем безопасности, ранее доступных только в самых дорогих комплектациях: системой курсовой устойчивости, усилителем экстренного торможения, интегрированной системой активного управления, системой помощи при старте на подъеме. Удобство в управлении в любых погодных условиях, а также парковки улучшено за счет установки задних датчиков парковки и камеры заднего вида, датчиков света и дождя, наличия подогрева лобового стекла в зоне покоя стеклоочистителей. В салоне установлено центральное зеркало с автозатемнением, автомобиль оснащен мультимедийной системой с цветным LCD-дисплеем 4,3”, радиоприемником с функцией RDS, CD-проигрывателем с поддержкой формата MP3, входами AUX и USB/iPod и 8 высококачественными динамиками.
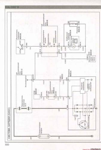
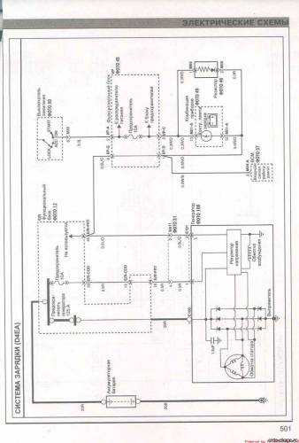
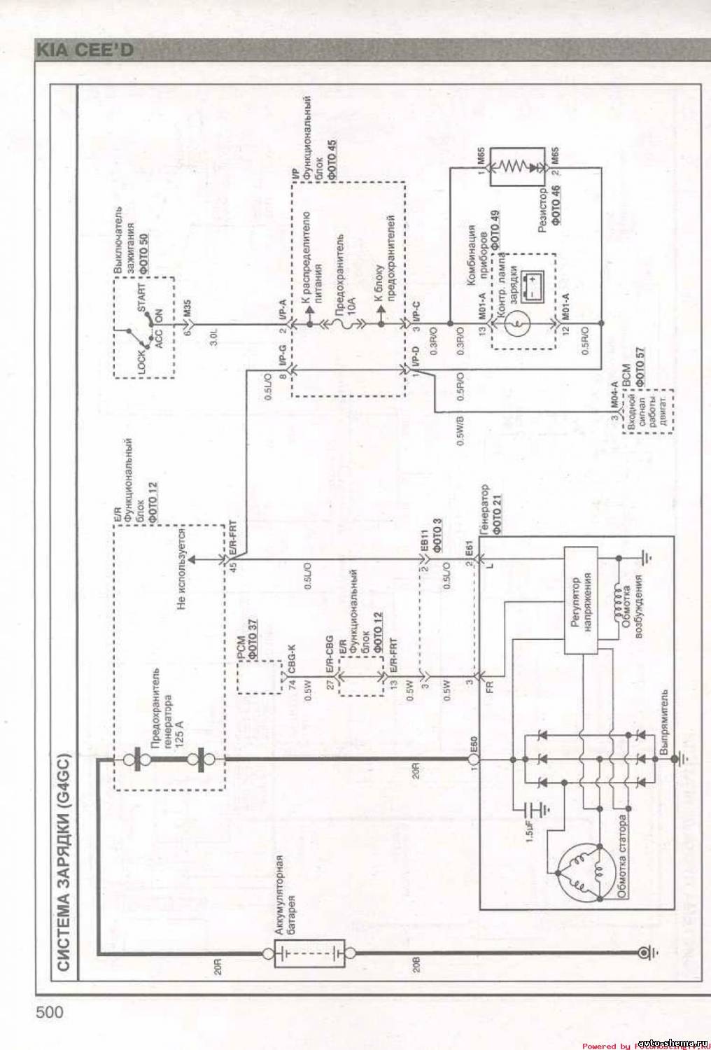
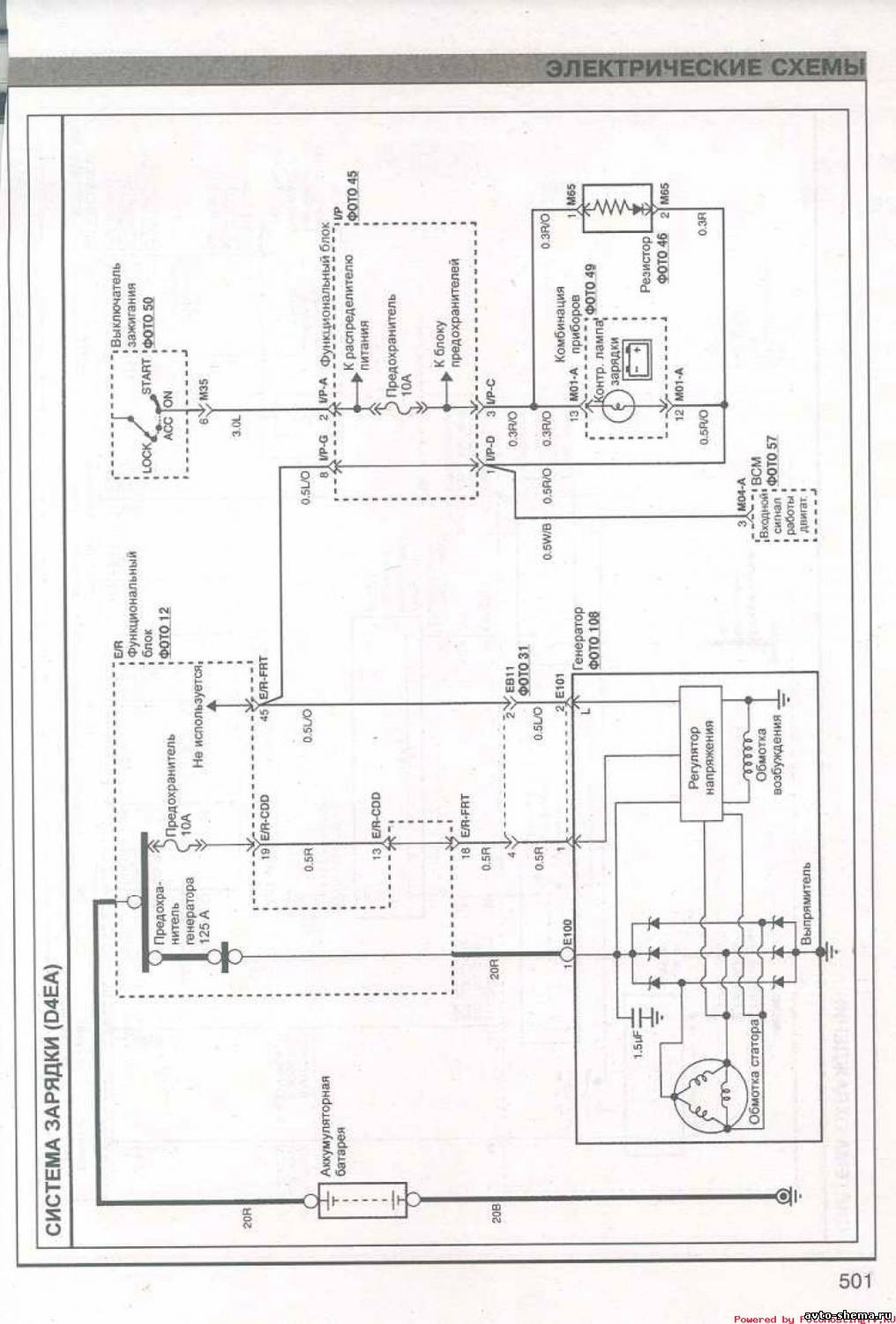
Схема зарядки
Электросхема системы охлаждения
Эл.схема системы управления двигателем
Схема пуска двигателя
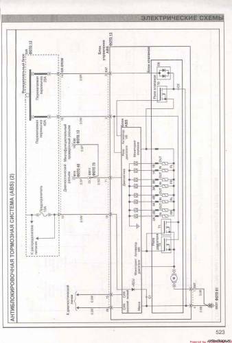
Электросхема ABS
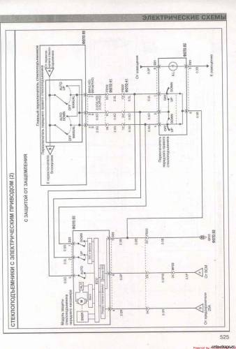
Эл.схема стеклоподьемников с электроприводом
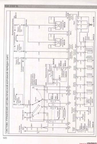
Схема управления АКП
Электросхема обогревателя ветрового стекла
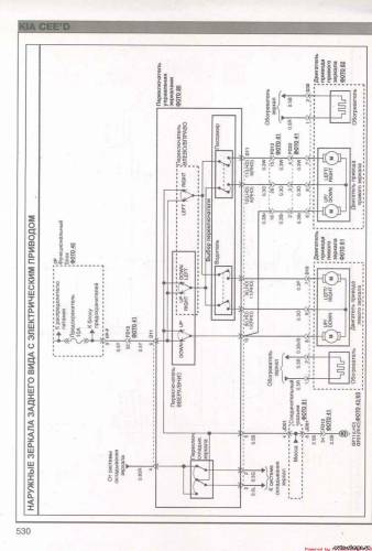
Схема наружных зеркал заднего вида с электроприводом
Схема указателей поворота и аварийной световой сигнализации




















