Принципиальные схемы электрооборудования, на Mazda 323 1985-1993 г.в. Рулевой механизм расположен слева от двигателя и соединен с рулевыми рычагами посредством тяг. Некоторые модели оснащены гидроусилителем руля. Тормозная система состоит из главного торомозного цилиндра, тормозного усилителя, дисковых тормозов передних колес и барабанных тормозов задних колес. У некоторых моделей дисковые тормоза установлены также и на задних колесах. В зависимости от модели Mazda 323 с 10/89 г. вып. может быть оснащена антиблокировочной системой ABS.
Обращения с электросхемами
Если требуется найти неисправность в электрической системе или дополнительно установить электрооборудование, не обойтись без схемы, изображающей протекание тока и кабельные соединения. Соответствующий контур тока должен быть обязательно замкнут, иначе ток не будет протекать. Например, не достаточно, когда к плюсовой клемме фары напряжение прикладывается, а контур на контакте массы не замкнут. Поэтому кабель массы батареи соединен с кузовом. Однако этого соединения с массой недостаточно, и соответствующий потребитель имеет непосредственно провод массы, чья изоляция, как правило, имеет черный цвет. В отдельные контуры тока могут быть встроены выключатели, реле, предохранители, измерительные приборы, электромоторы или другие электрические элементы. Чтобы иметь возможность подключать эти приборы правильно, отдельные кабели имеют разные цвета.
1 — символ
2 — одноцветный кабель
3 — черный
4 — кабель с полосками
5 — белый (цвет кабеля)
6 — красный (цвет полоски)
Одиночные буквы обозначают одноцветный кабель.
Пример:
В — черный. У двухцветных кабелей первая буква указывает на основной цвет кабеля, вторая буква указывает на цвет полоски.
Пример:
w/r обозначает белый кабель с красной полоской. Состоящая рядом буква в скобках служит для обозначения соответствующего кабельного жгута.
Пример:
(f) — передний кабельный жгут в панели приборов и в правом двигательном отсеке.
Цветовые коды кабелей Код Цвет
l синий
b черный
br коричневый
dl темно-синий
dg темно-зеленый
g зеленый
gy серый
lb светло-серый
lg светло-зеленый
n бежевый
o оранжевый
p розовый
r красный
pu пурпурный
t бежевый
w белый
y желтый
v фиолетовый
combi комби
def размораживатель
diesel автомобили с дизельным двигателем
ecu прибор управления двигателем
egi электронная система впрыска
egr возврат отработавших газов
elec электрический
f спереди
fl спереди слева
fr спереди справа
f/b управление
f/i вентиль впрыска
gen генератор
h/d отопитель/размораживатель
heat отопитель
hi дальний свет
ig зажигание
illumi освещение
int привод с интервалами
j/b коробка предохранителей
lh слева
lo ближний свет
m/t механическая коробка передач
nc нормально замкнут (замыкатель)
no нормально разомкнут (размыкатель)
off выключен
on включен
p/s сервоуправление
r сзади
rh справа
rl сзади слева
rpm об/мин = оборотов в минуту
rr сзади справа
sq квадратные миллиметры
sw выключатель
temp температура
v вольты
vol объемы
w ватты
Расположение штекеров центральной электрики на Mazda 323
jb-01 внутреннее освещение, люк
jb-2
прикуриватель, радиоприемник, электрическое наружное зеркало, цифровые часы, освещение, обогрев заднего стекла
jb-3 задний стеклоочиститель, омыватель, фонари дверей, фонари освещения багажника, обогреватель заднего стекла, задние габаритные огни, указатели поворота, внутреннее освещение
jb-4 задние габаритные огни, стоп-сигналы, звуковой сигнал, центральное запорное устройство, электрический стеклоподъемник
jb-5 управление двигателя, отопитель, кондиционер, управление автоматической коробки передач, фонари заднего хода, задний стеклоочиститель, омыватель, задние габаритные огни, указатели поворота
jb-6 подача тока acc, ig
jb-7 приборный щиток, управление автоматической коробки передач, сигналы поворотов, центральное запорное устройство, боковые габаритные огни, фонари освещения номерного знака, подогрев сидений, задний стеклоочиститель, омыватель
jb-8 освещение замка зажигания, задний стеклоочиститель, омыватель, обогреватель заднего стекла
jb-09 электронный прибор управления
Построение электросхем на Мазда 323
1 — обозначение токового контура
2 — внутренний код обозначения схемы
3 — ток протекает в направлении стрелки
4 — экранированный кабель
5 — контур продолжается на другой схеме под номером 6
6 — символ штекера
7 — код цвета кабеля (символ жгута кабелей)
8 — номер соединения массы
9 — код штекера
10 — эксплуатационное состояние выключателя
Расположение реле
1 — реле времени обогревателя заднего стекла
2 — реле обогревателя заднего стекла
3 — реле убирающихся фар (хэтчбек)
7 — не занято
9 — прерыватель сигналов поворота
10 — реле времени запирания дверей
11 — проверочное реле стоп-сигналов
12 — реле звукового сигнала
13 — реле подогрева сидений
Mazda 323 1987 г. выпуска
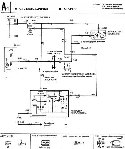
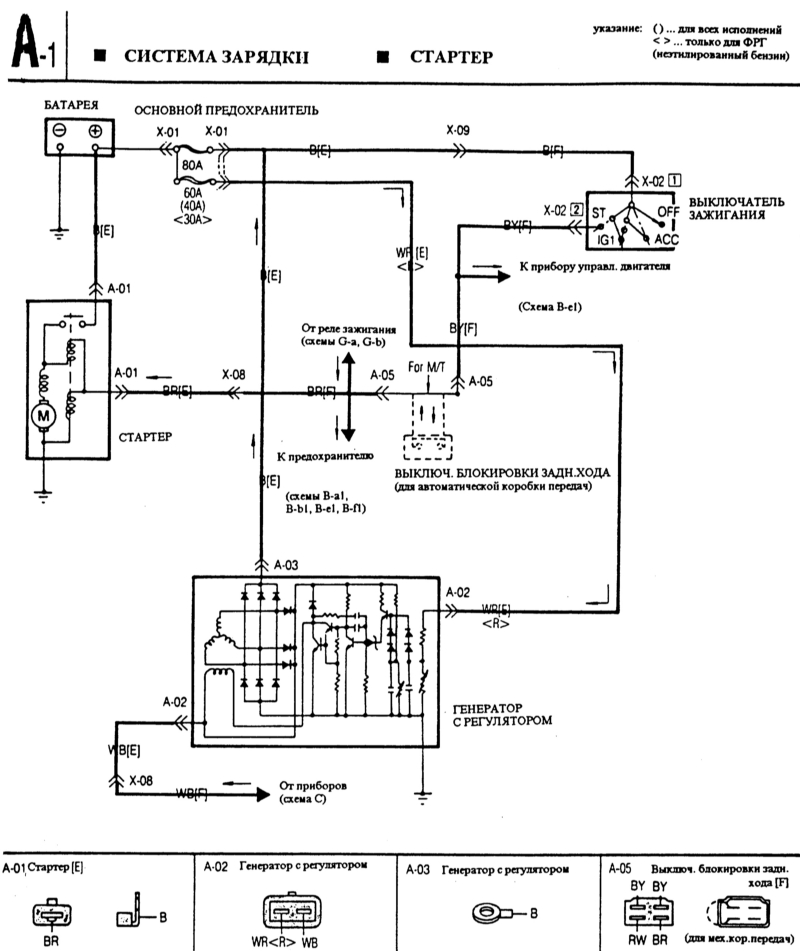
Схема системы зарядки
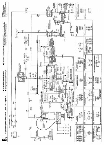
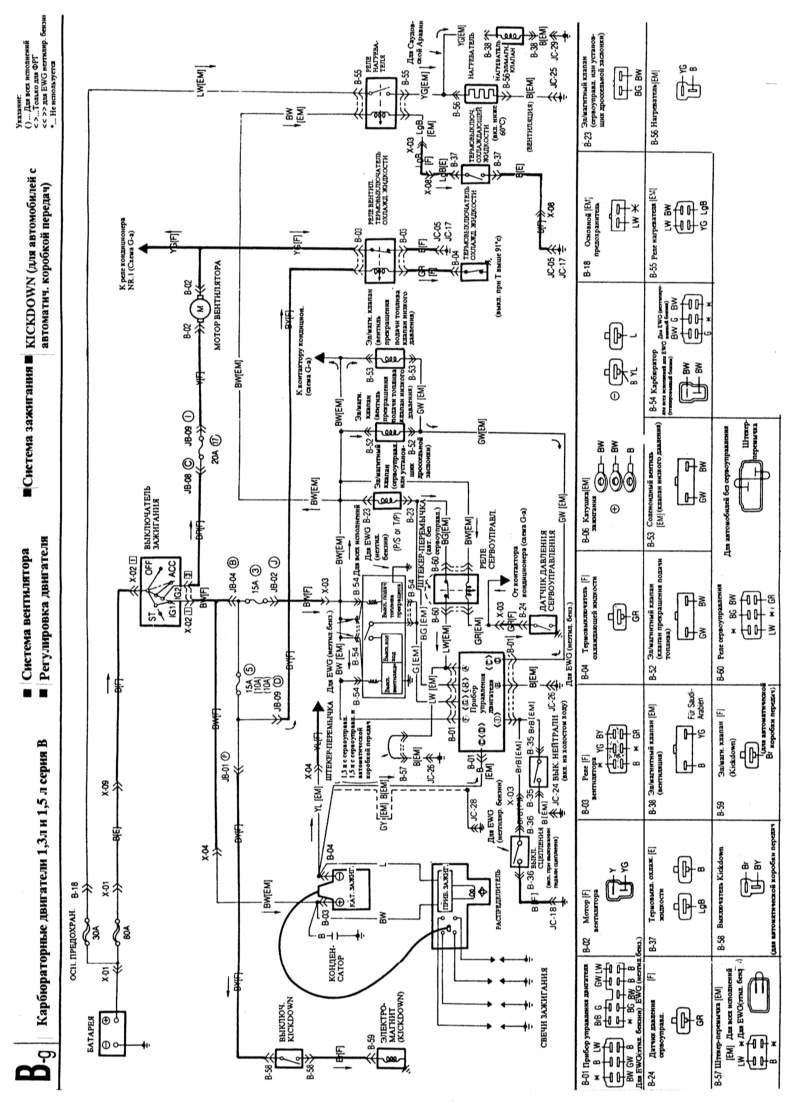
Карбюраторные двигатели 1,3 л 1,5 л серия B — схема
Указатели и сигнальные лампы — электросхема
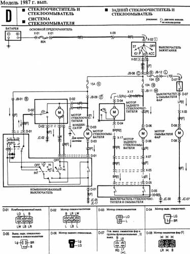
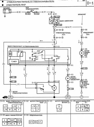
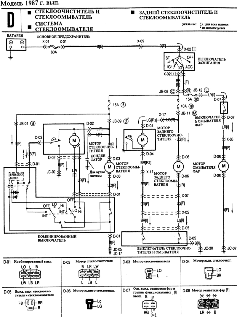
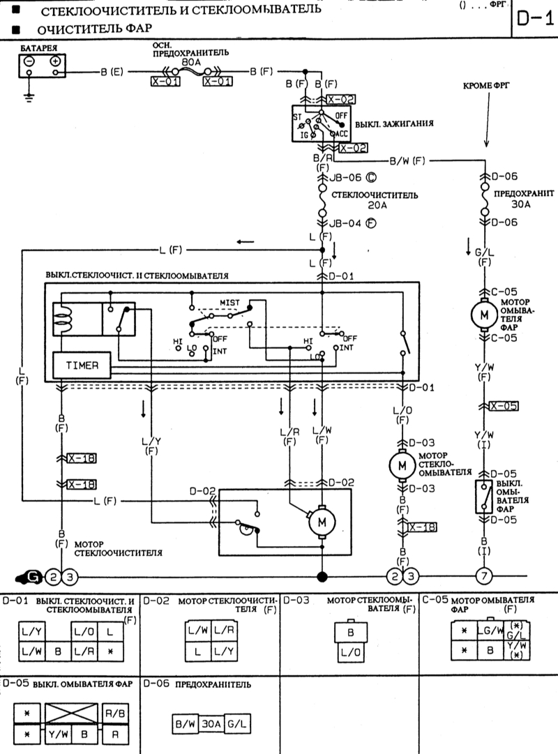
Схема стеклоочистителей и стеклоомывателей
Регулировка освещения — схема на Мазда 323
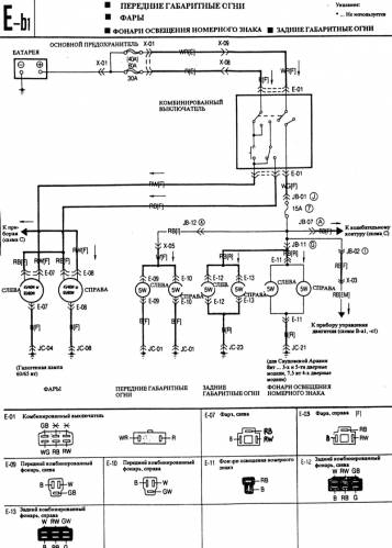
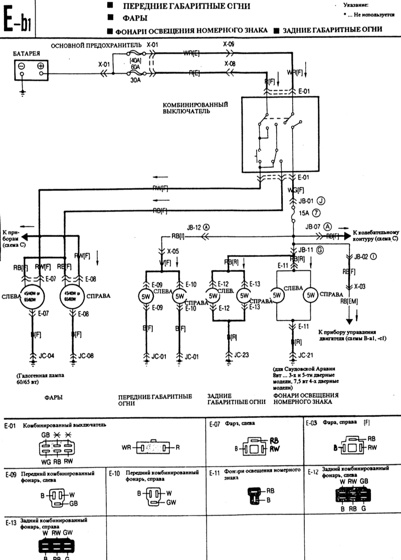
Передние габаритные огни. Фары. Фонари освещения номерного знака. Задние габаритные огни — эл.схема
Мазда 323 модель 1991 г. выпуска
Инжекторный двигатель. План прокладки кабелей — схема
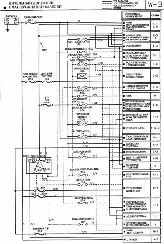
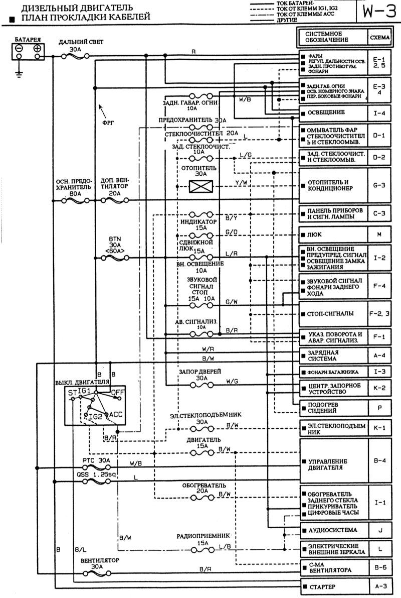
Дизельный двигатель. План прокладки кабелей — электросхема
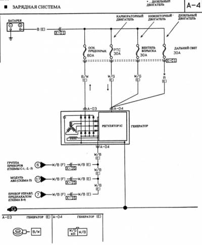
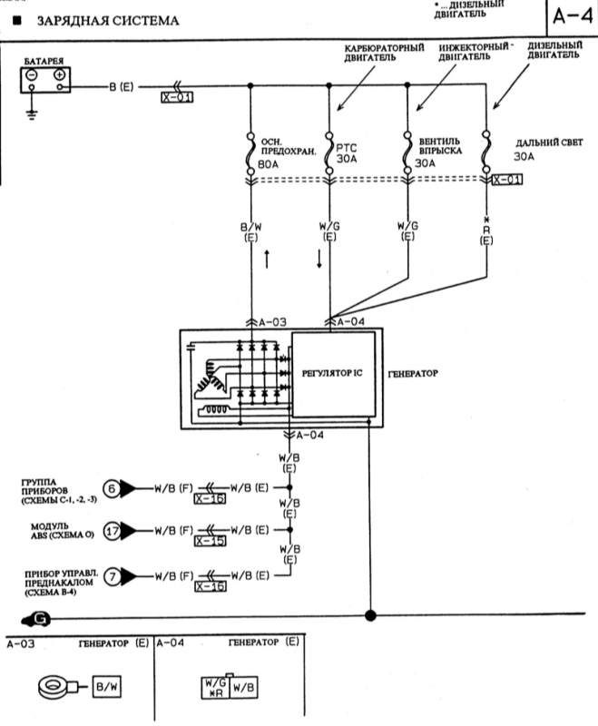
Зарядная система — схема
Стеклоочиститель и стеклоомыватель. Очиститель фар — эл.схема
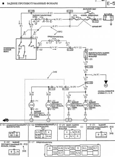
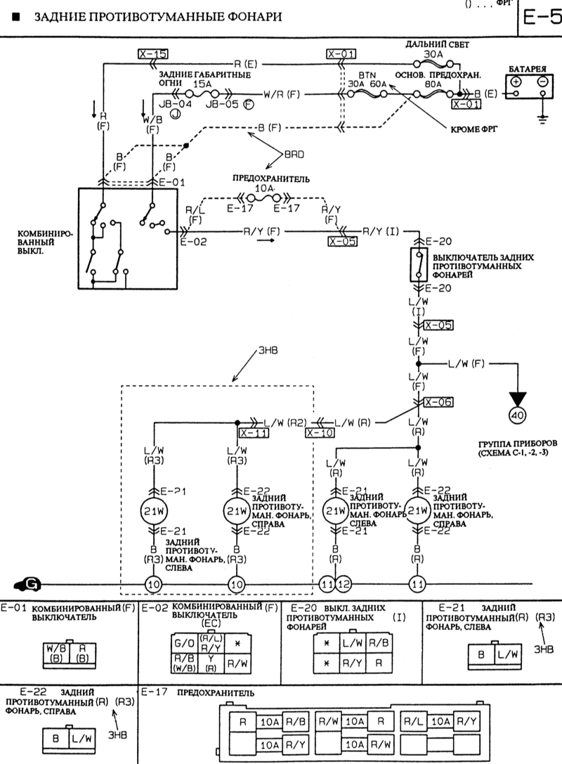
Задние противотуманные фонари — схема на Мазда 323
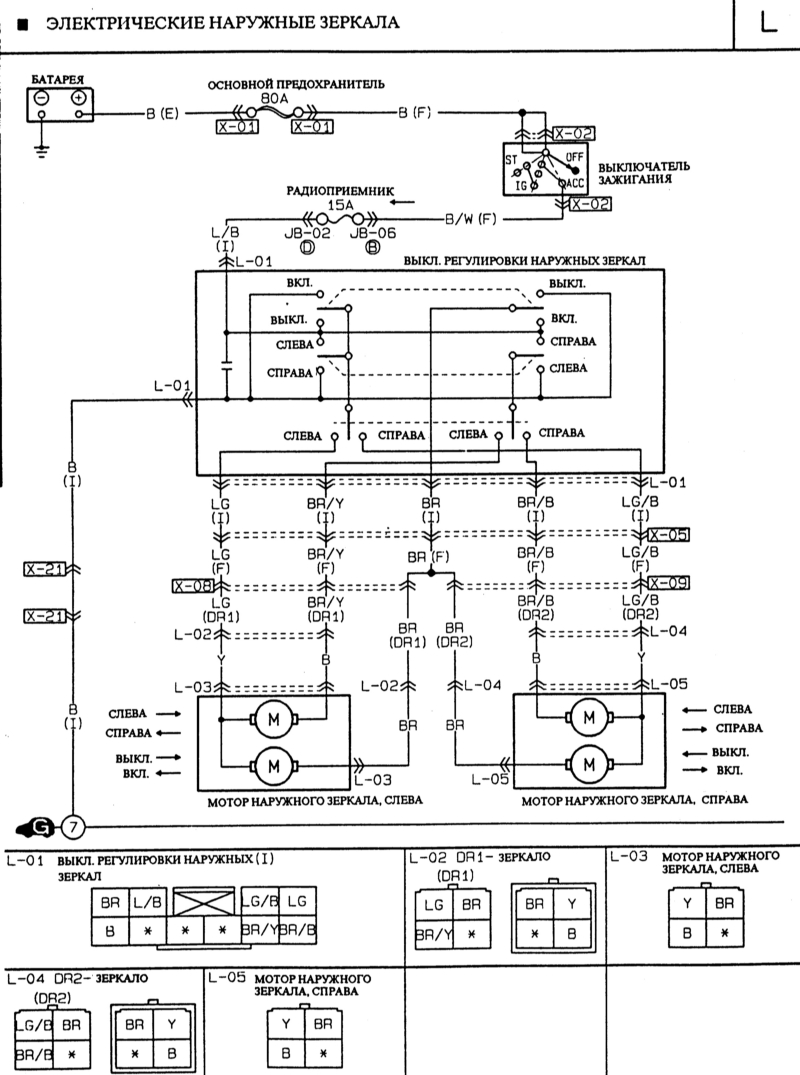
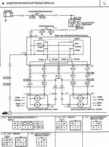
Эл.схема наружных зеркал




















