В этой статье, мы имеем в наличии схемы электрооборудования на Peugeot 406 1996-1999 г.в. Фирма Peugeot всегда славилась своими дизельными моторами. До рестайлинга на «четыреста шестые» ставили известные еще с 70-х годов дизели серии XUD, сверхнадежные и тяговитые. А с 1999 года их сменили турбодизели новой серии DW, которые стали тише и экономичнее. У новых дизелей с непосредственным впрыском топлива есть только один недостаток — их КПД настолько высок, что зимой тепла, отдаваемого в систему охлаждения, не хватает для отопления салона. Поэтому на Peugeot 406 HDi ставят дополнительный электрический подогреватель и второй аккумулятор. Но в любом случае Peugeot 406 1.8 — автомобиль для неспешного, размеренного стиля вождения. А вот двухлитровых моторов «четыреста шестому» хватает и для активных ускорений.
Электрические схемы на Пежо 406 — общие сведения
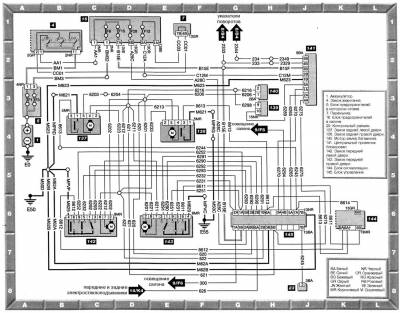
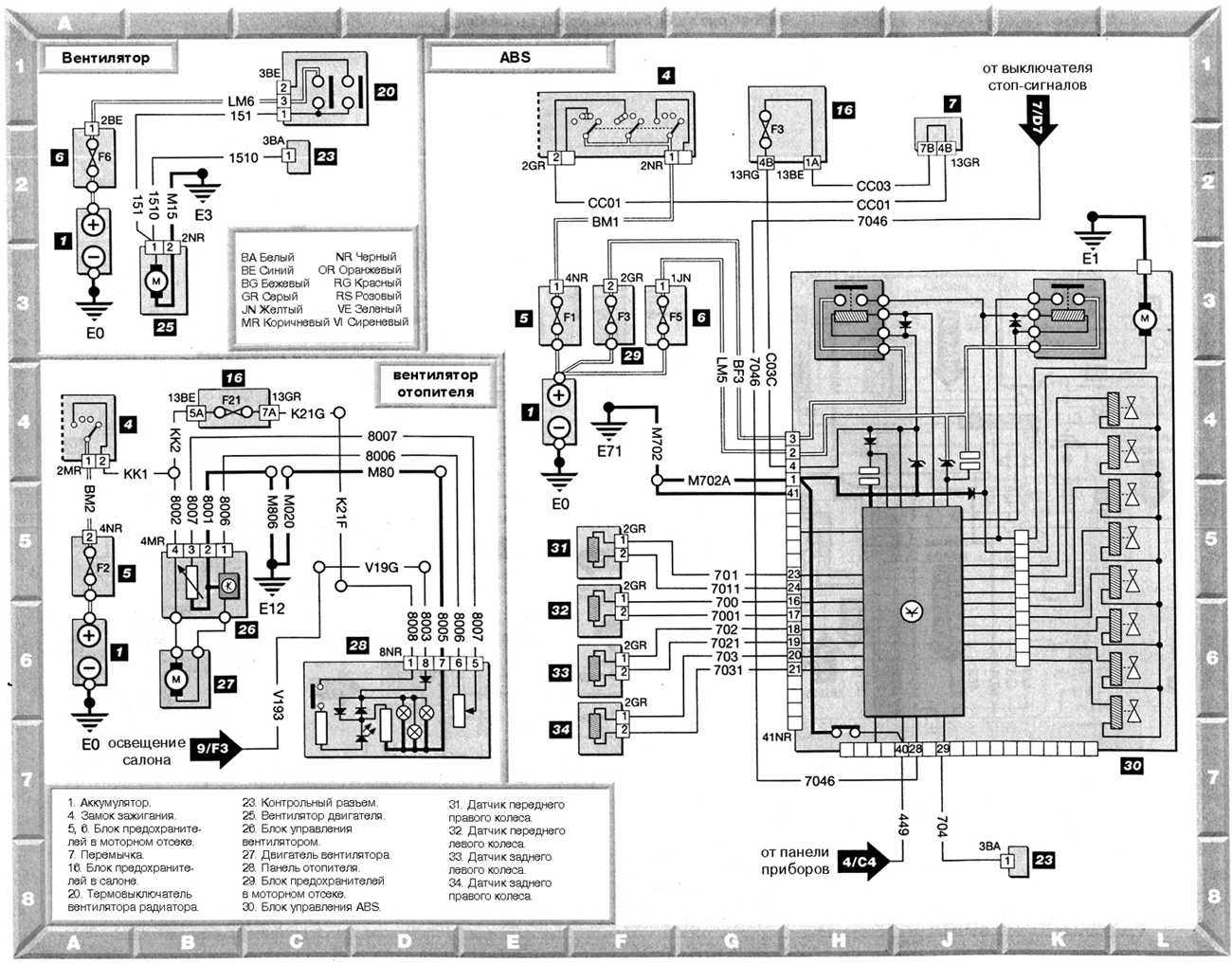
Системы запуска и зарядки. Вентиляторы радиатора — схема
Вентилятор радиатора, вентилятор отопителя, ABS — эл.схема
Схема контрольных лампочек и указателей
Схема системы управления двигателем Magneti Marelli MM8P на Пежо 406
Схема системы управления двигателем Bosch MP5.1.1 на Peugeot 406
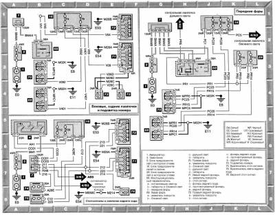
Передние фары, подсветка номера, стоп-сигналы, лампочки — электросхема
Указатели поворотов и аварийная сигнализация, противотуманный свет — схема на Пежо 406
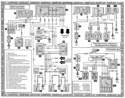
Внутренне освещение и регулировка фар — эл.схема
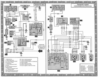
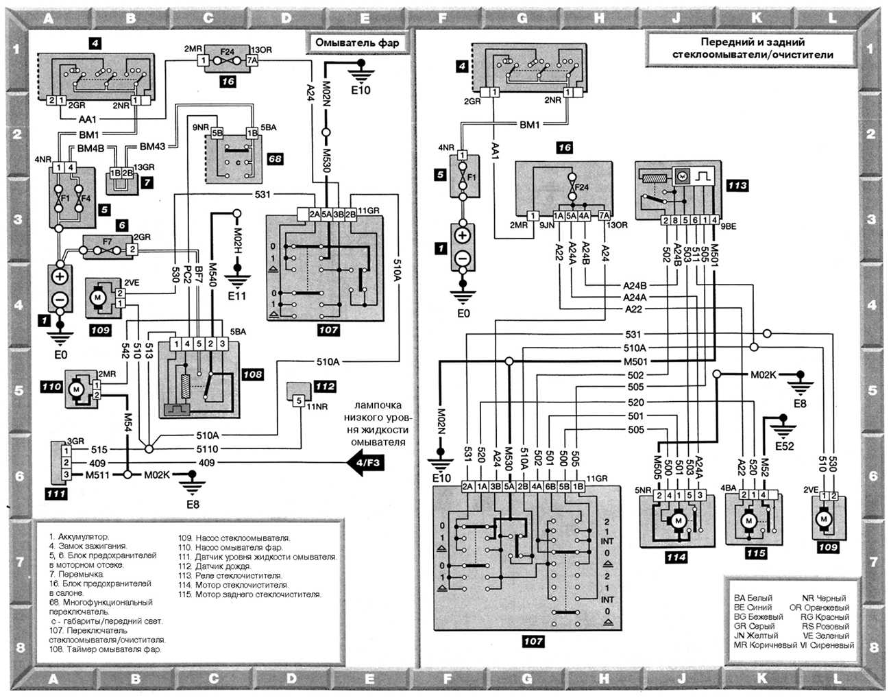
Омыватель фар, передние и задние стеклоомыватели/ очистители — схема
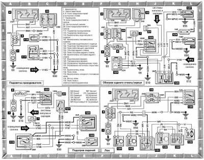
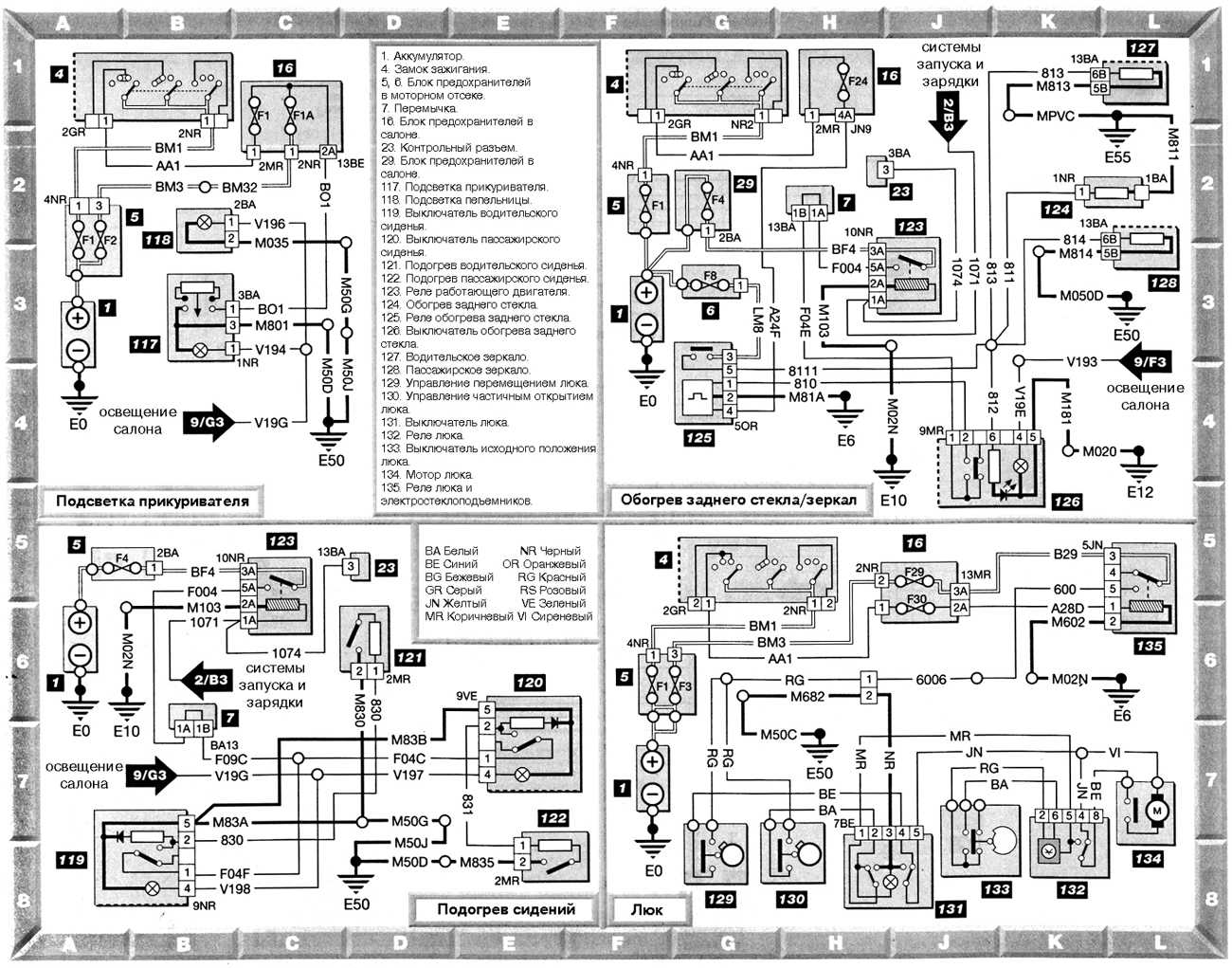
Электросхема подсветки прикуривателя, обогрева сидений, заднего стекла и зеркал, люка
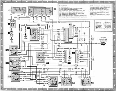
Схема системы блокировки двигателя на Peugeot 406
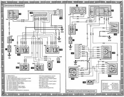
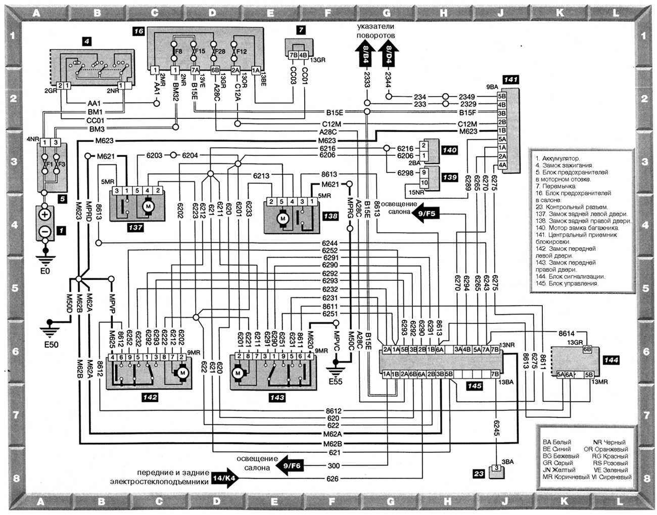
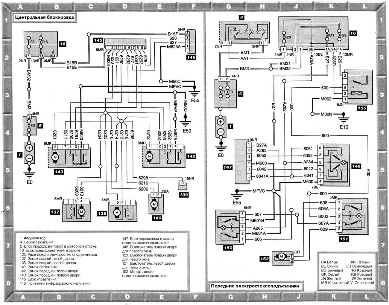
Центральная блокировка и передние электростеклоподъемники — эл.схема
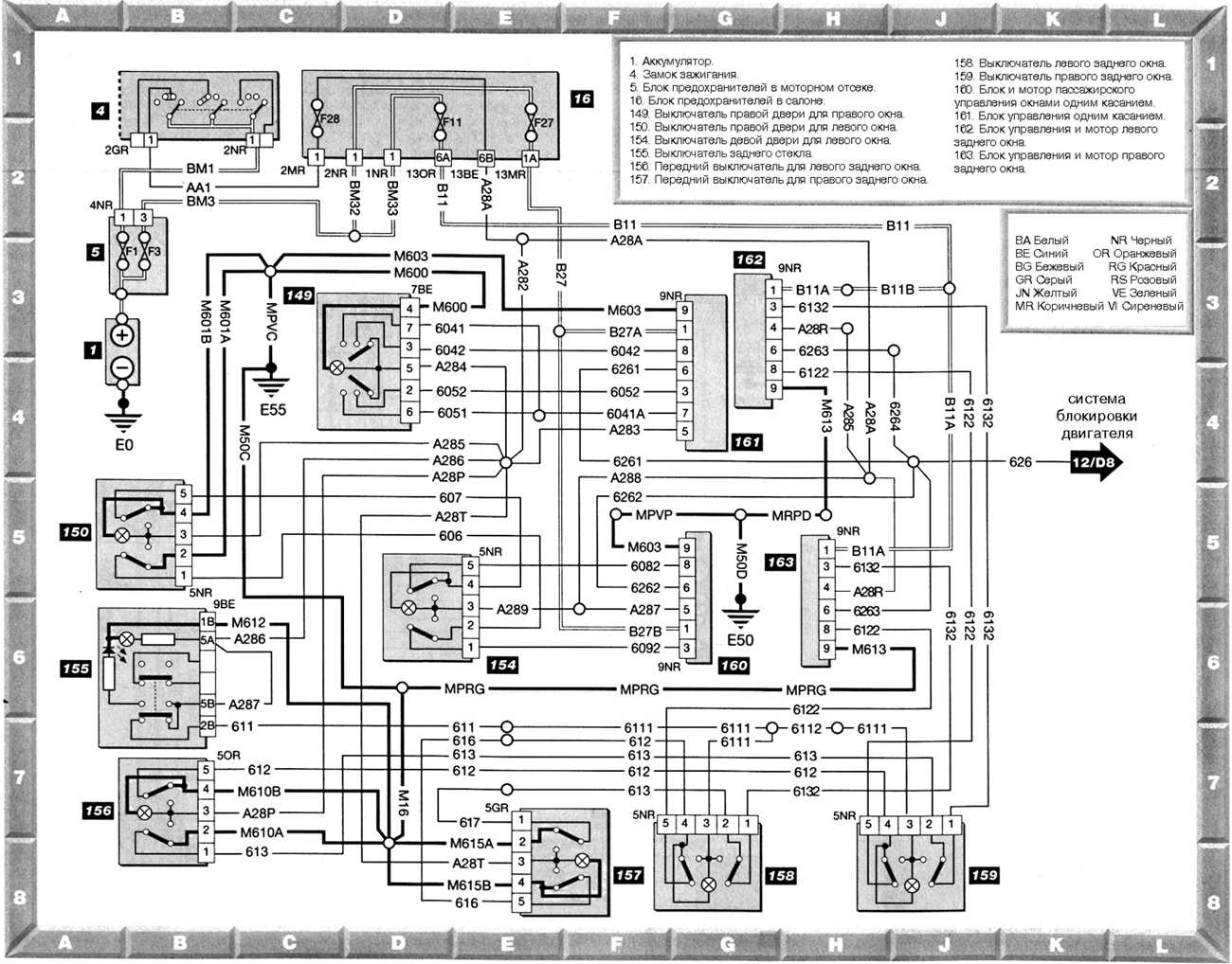
Передние и задние электростеклоподъемники — схема
Магнитола, CD-проигрыватель, часы и бортовой компьютер — электросхема
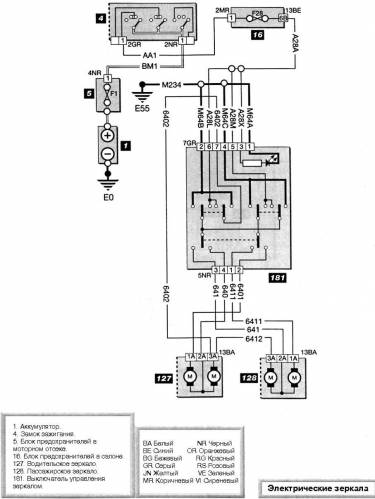
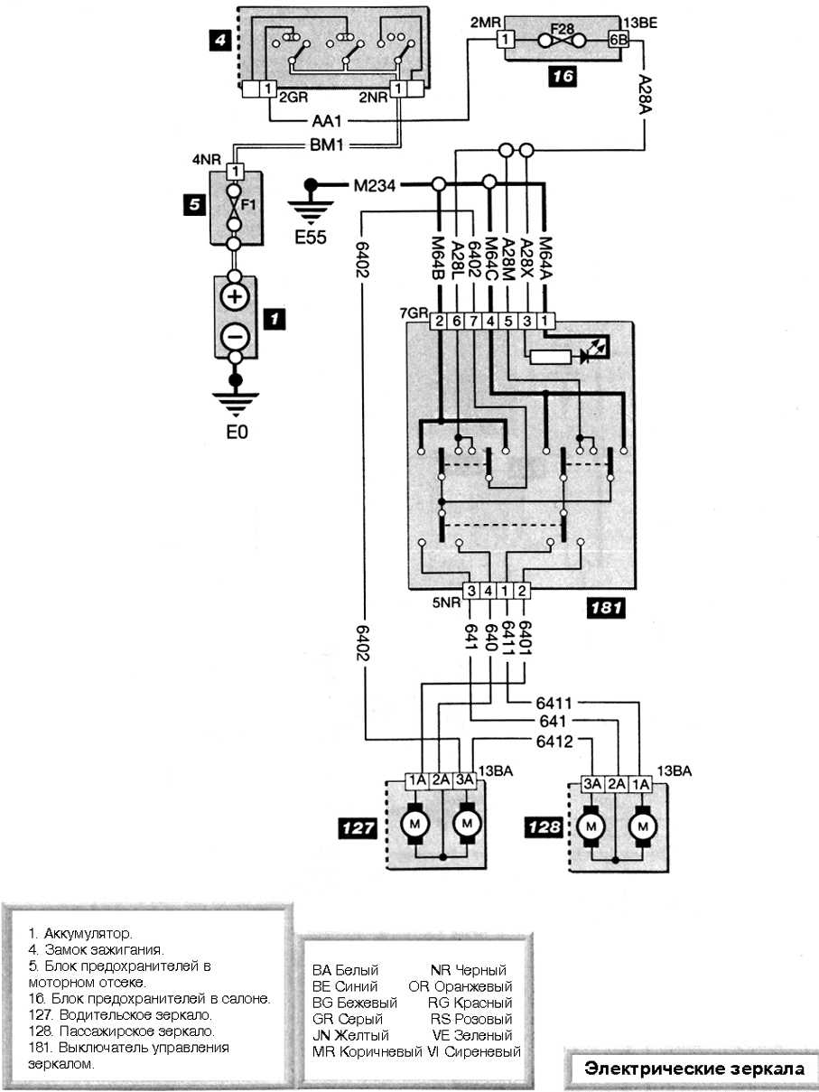
Электрические зеркала — схема на Peugeot 406

















