Представляем вашему вниманию, схемы электрооборудования на Subaru Forester 1997-2005 г.в. Задняя подвеска — независимая, стоечного типа, с телескопическими амортизаторами, организована посредством поперечной балки, одного продольного и двух (переднего и заднего) параллельно установленных поперечных рычагов и стабилизатора поперечной устойчивости. Рулевой привод организован посредством реечной передачи и двух поперечных рулевых тяг. В стандартную комплектацию входит система гидроусиления руля.
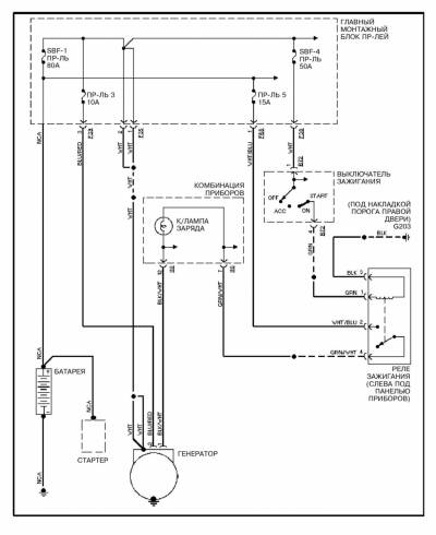
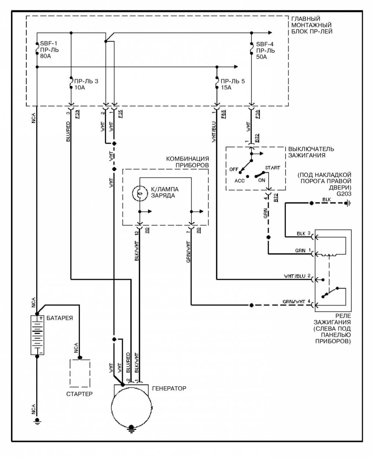
Схема системы заряда на Субару Форестер
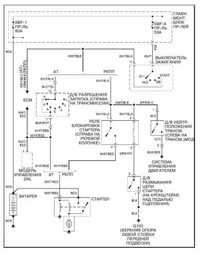
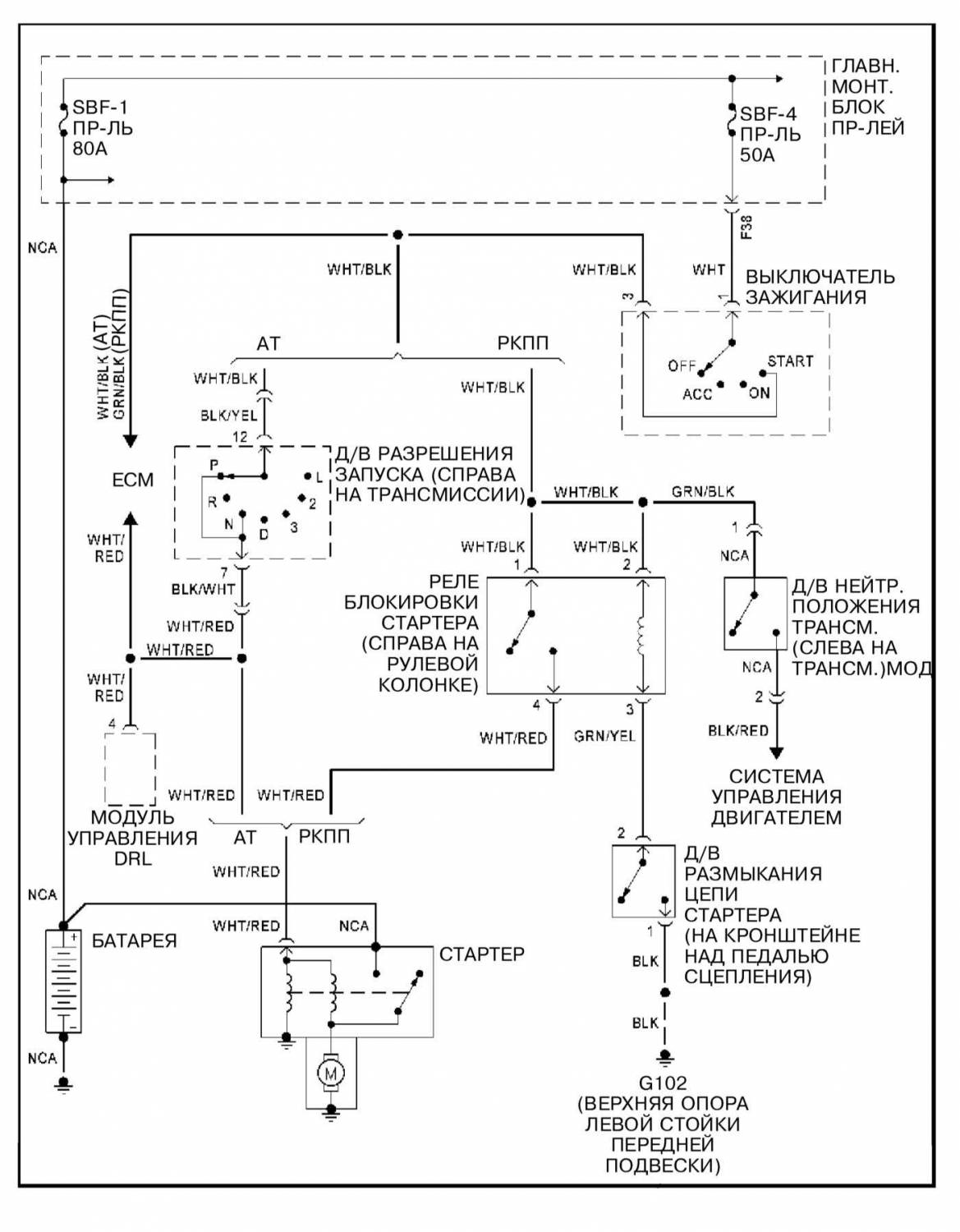
Схема системы запуска
Электросхема управления двигателем
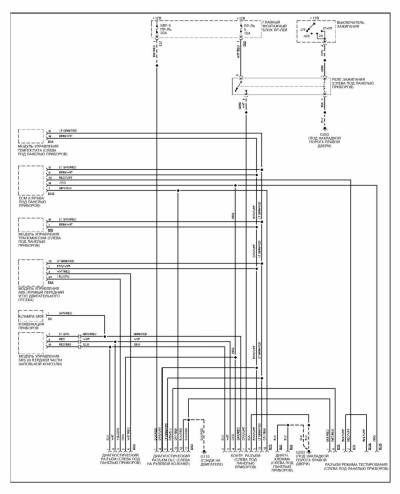
Диагностические разъемы — схема
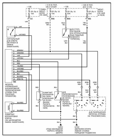
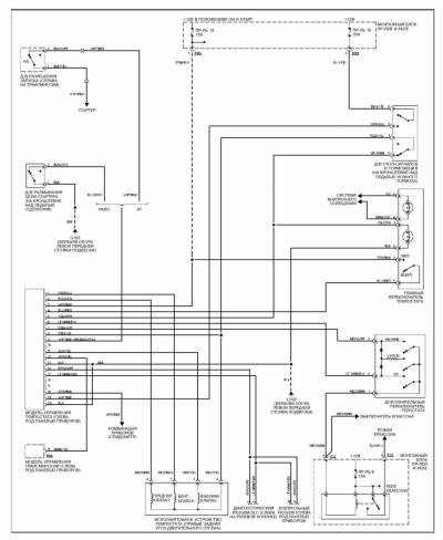
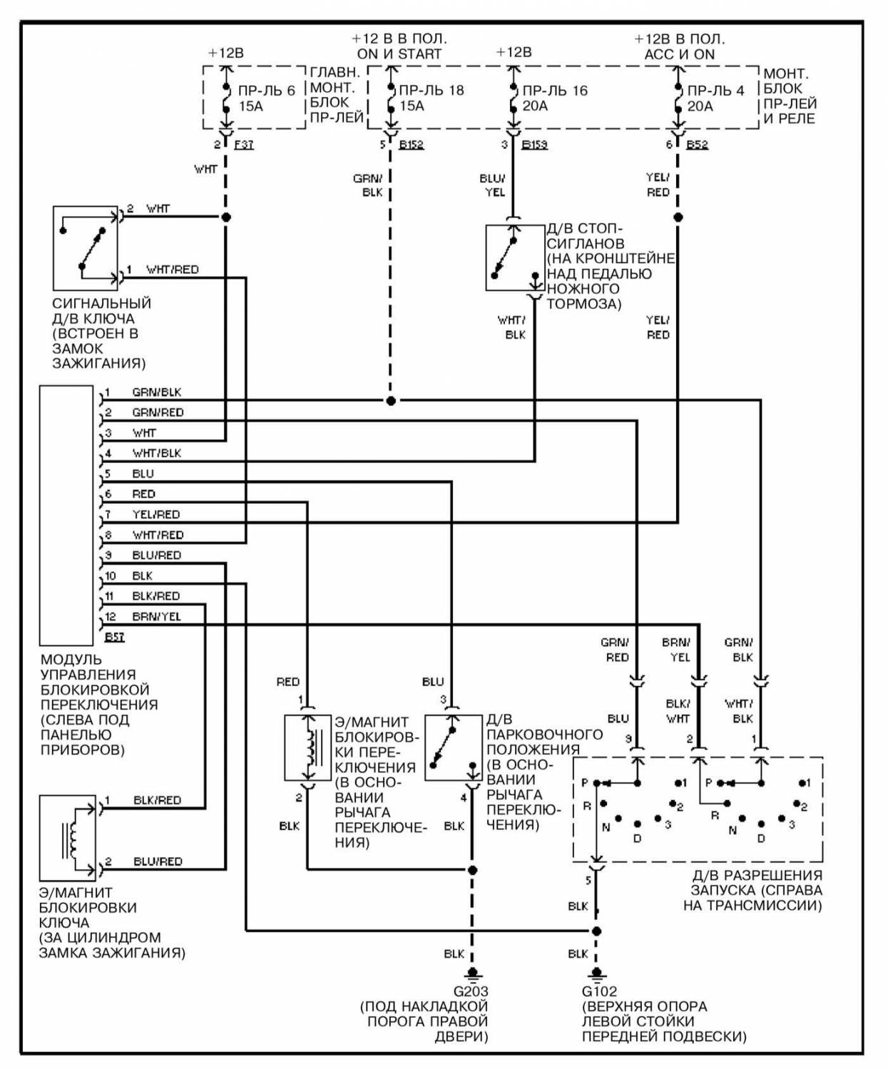
Блокировка переключения — эл.схема
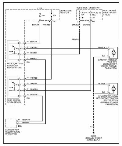
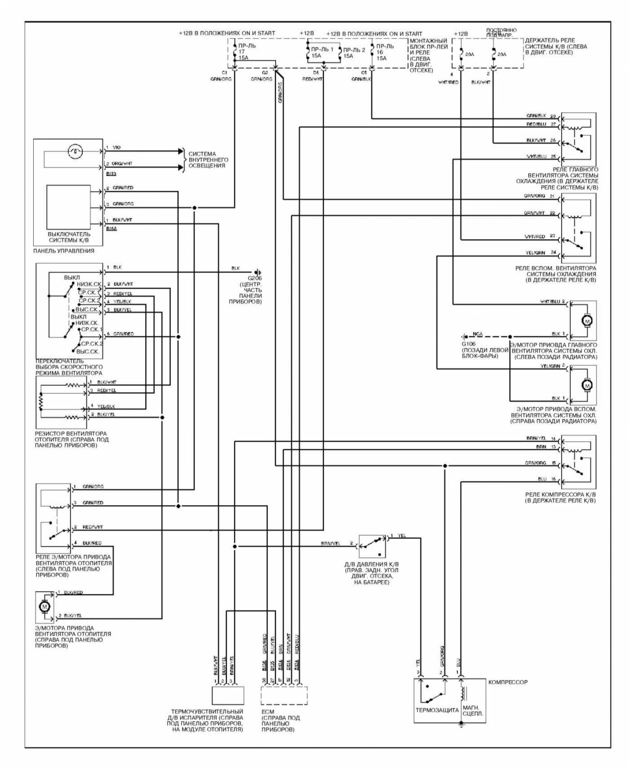
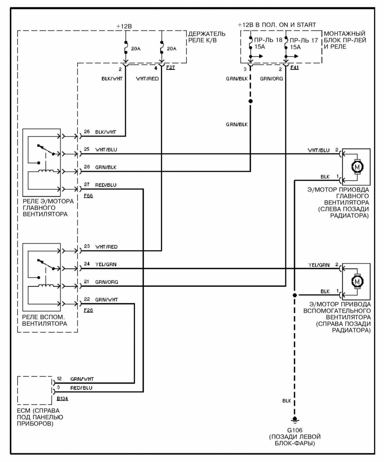
Вентиляторы системы охлаждения — электросхема
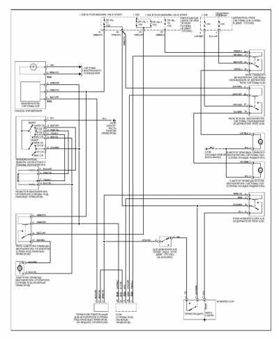
Схема системы кондиционирования воздуха с ручным управлением
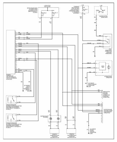
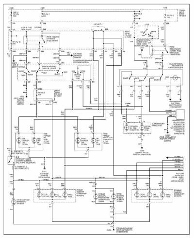
Электросхема ABS на Субару Форестер
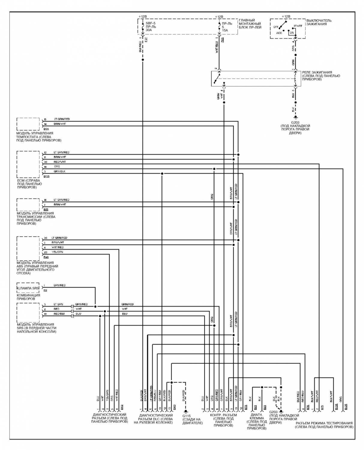
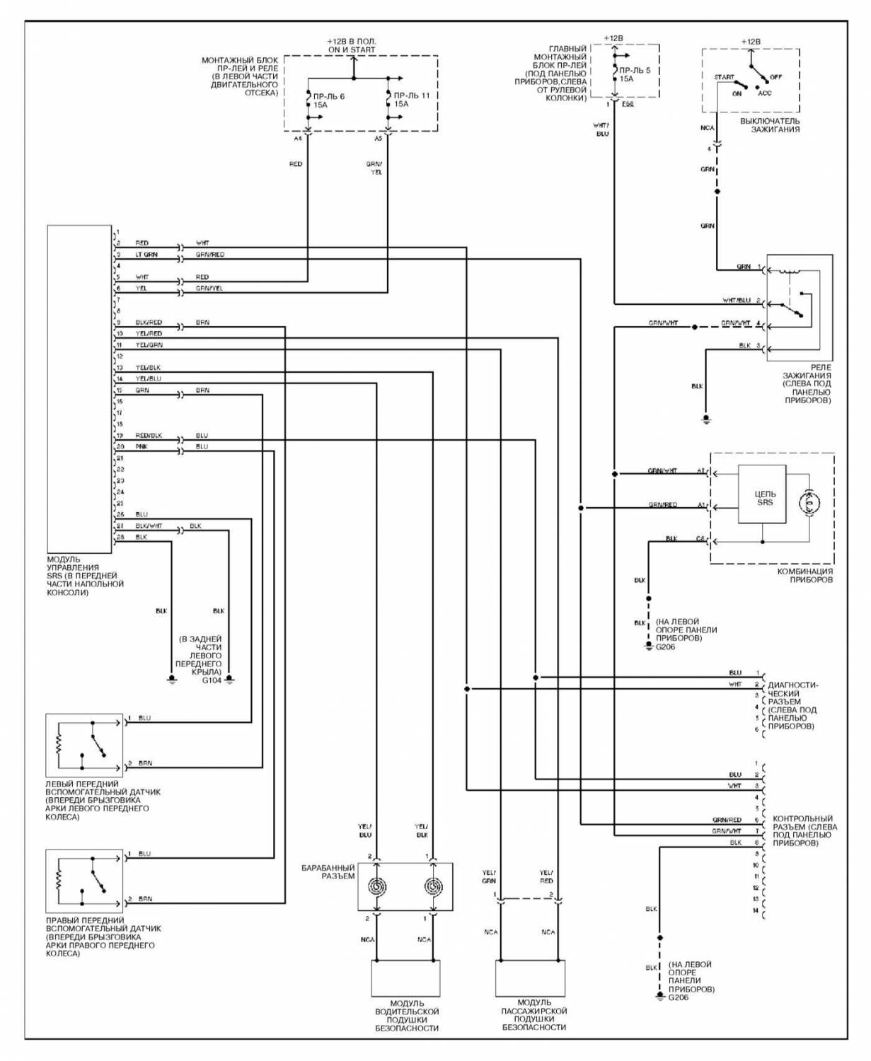
Схема системы SRS на Subaru Forester
Схема сигнальной системы предупреждения
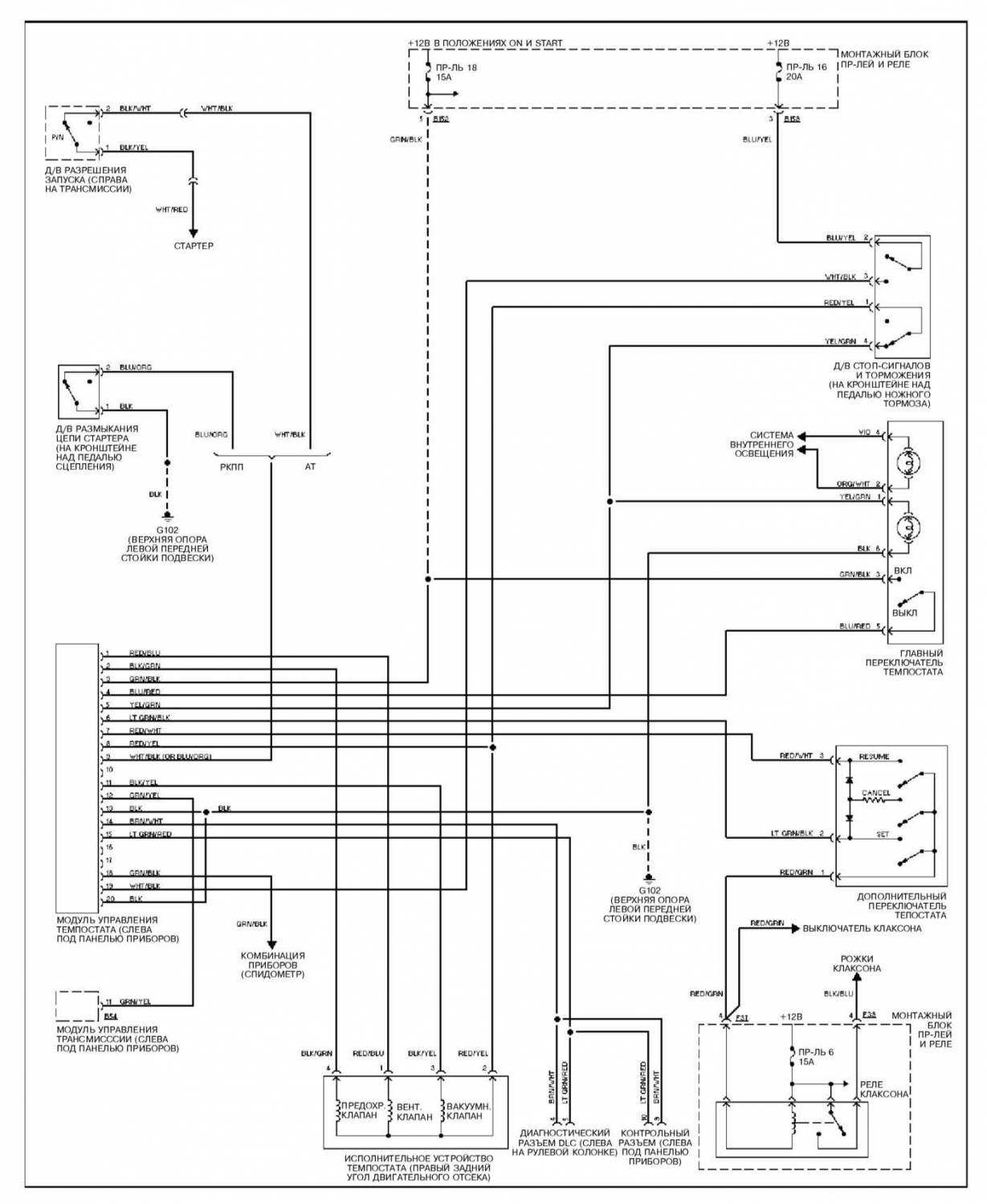
Электросхема темпостата на Субару Форестер
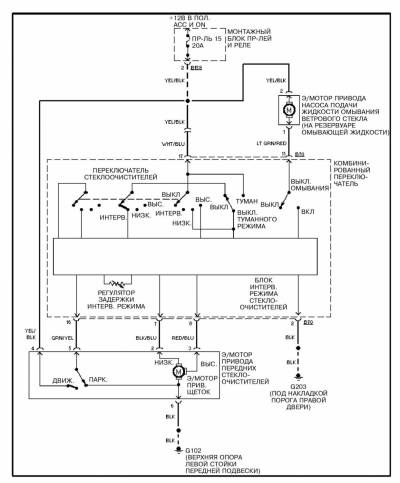
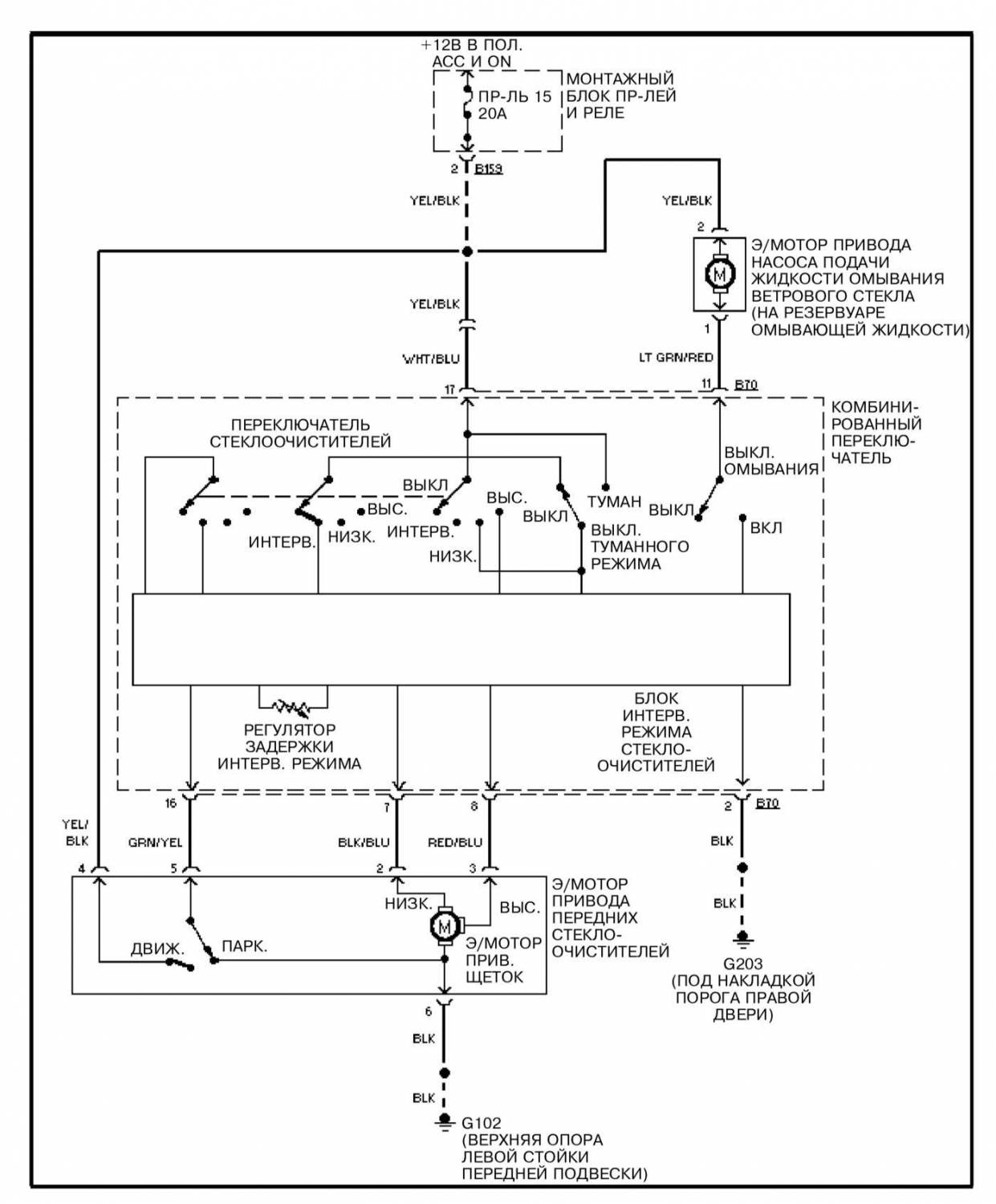
Эл.схема очистителей/омывателей ветрового стекла
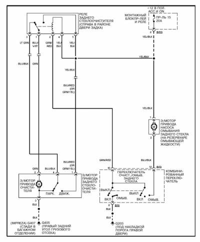
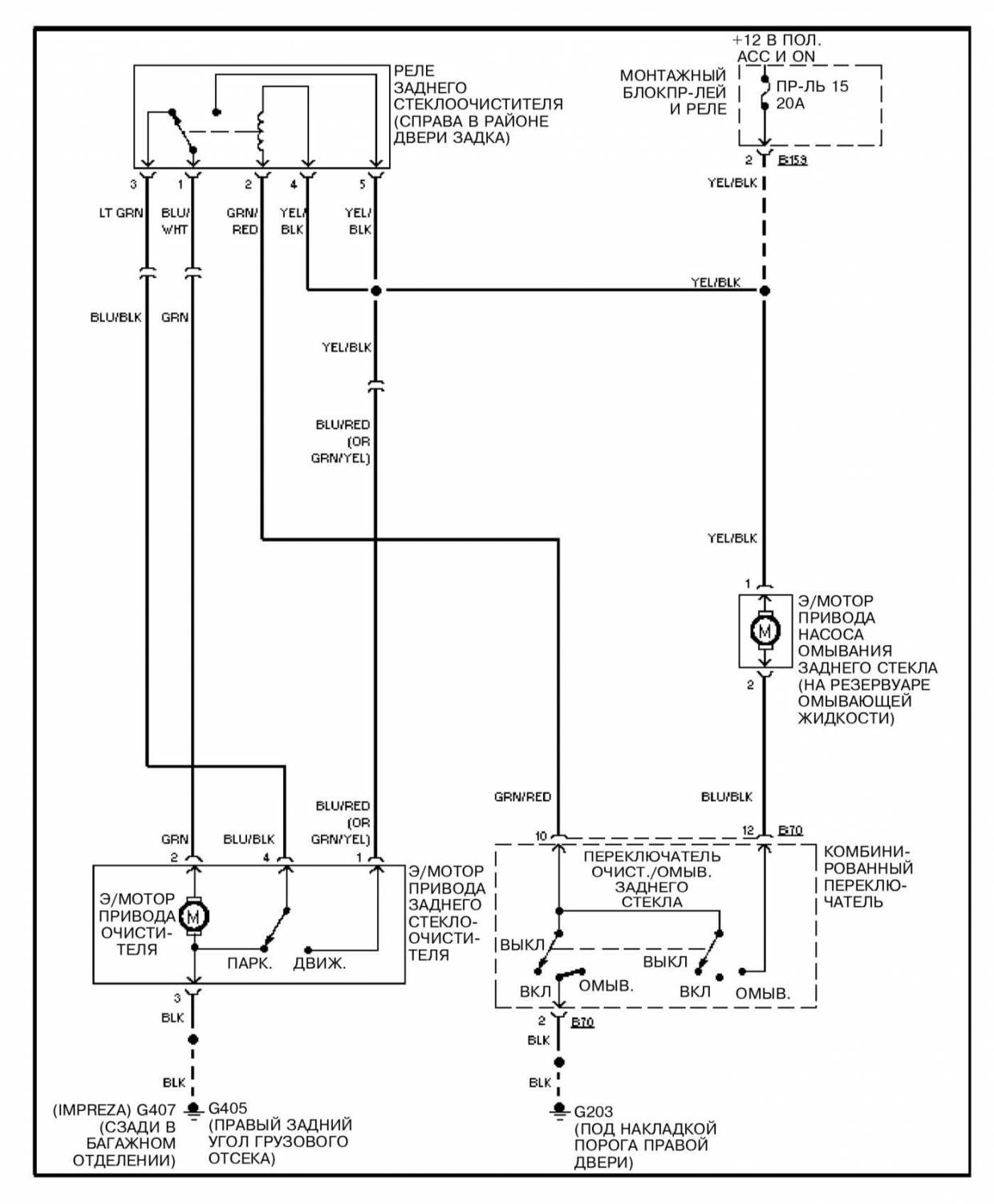
Схема очистителей/омывателей заднего стекла
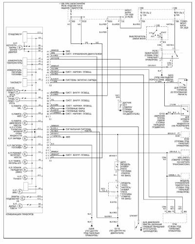
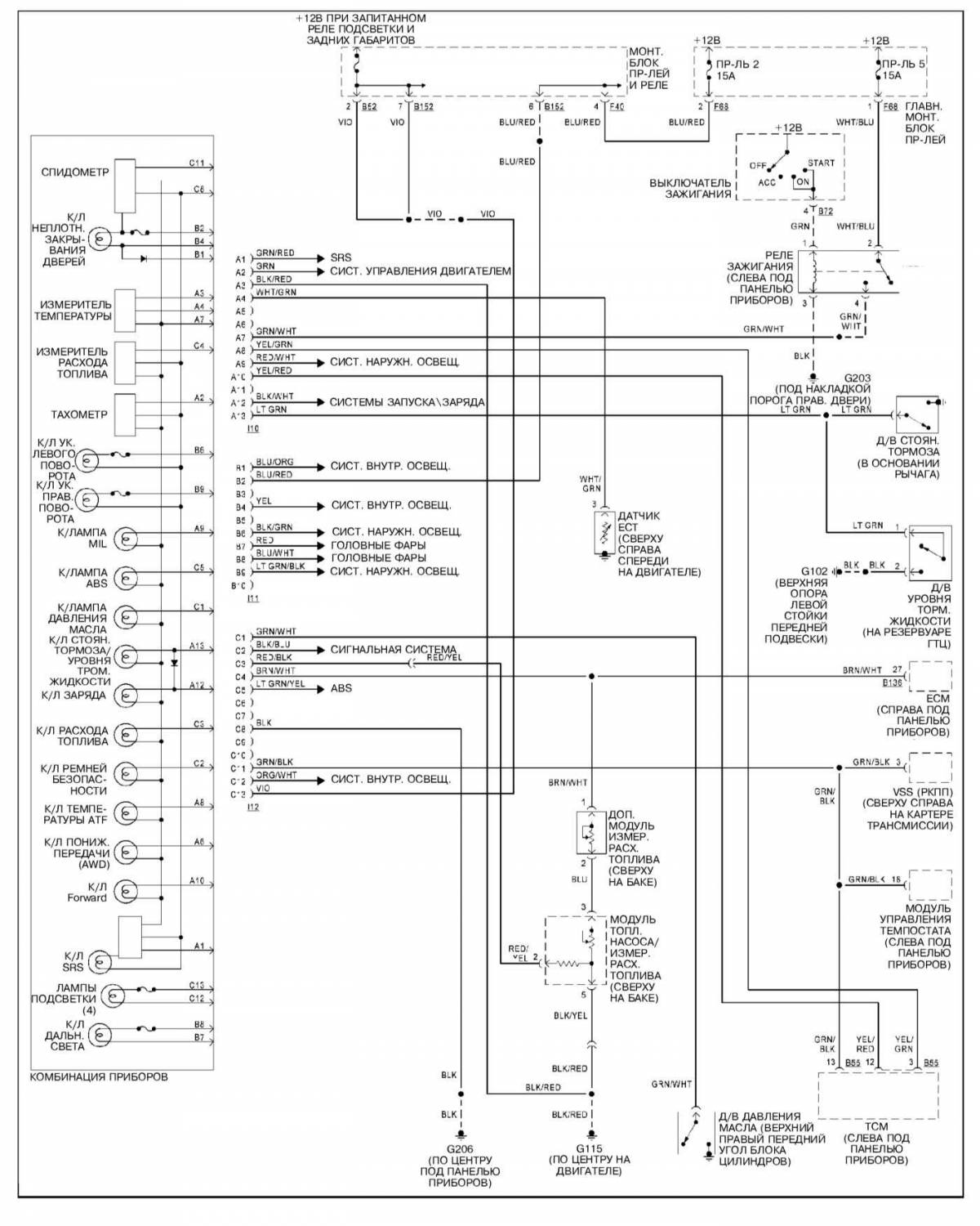
Комбинация приборов — схема
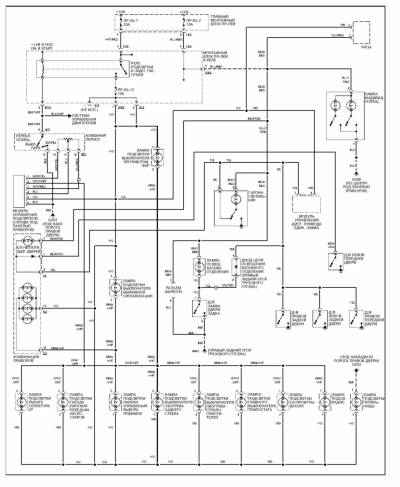
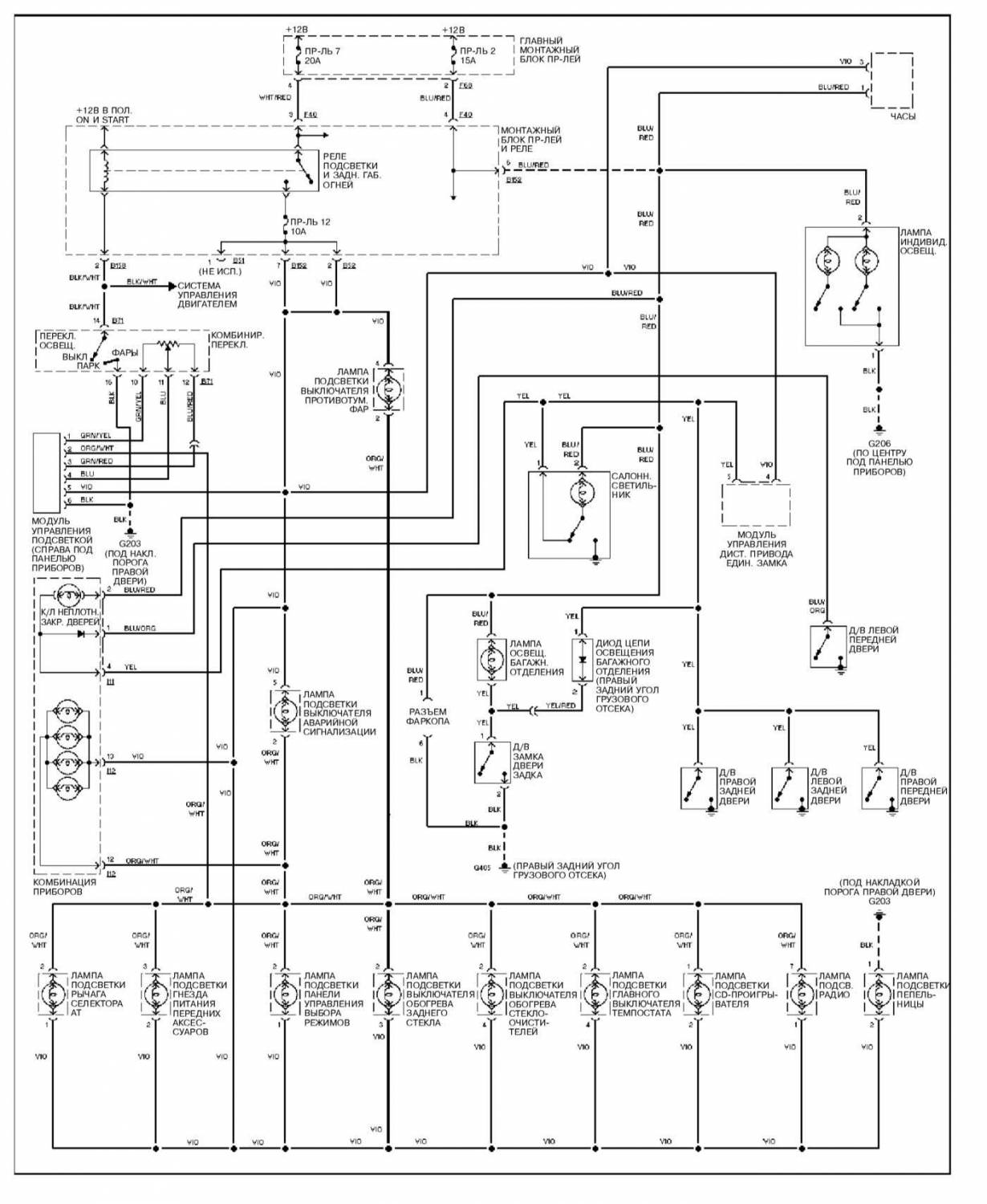
Внутреннее освещение — электросхема
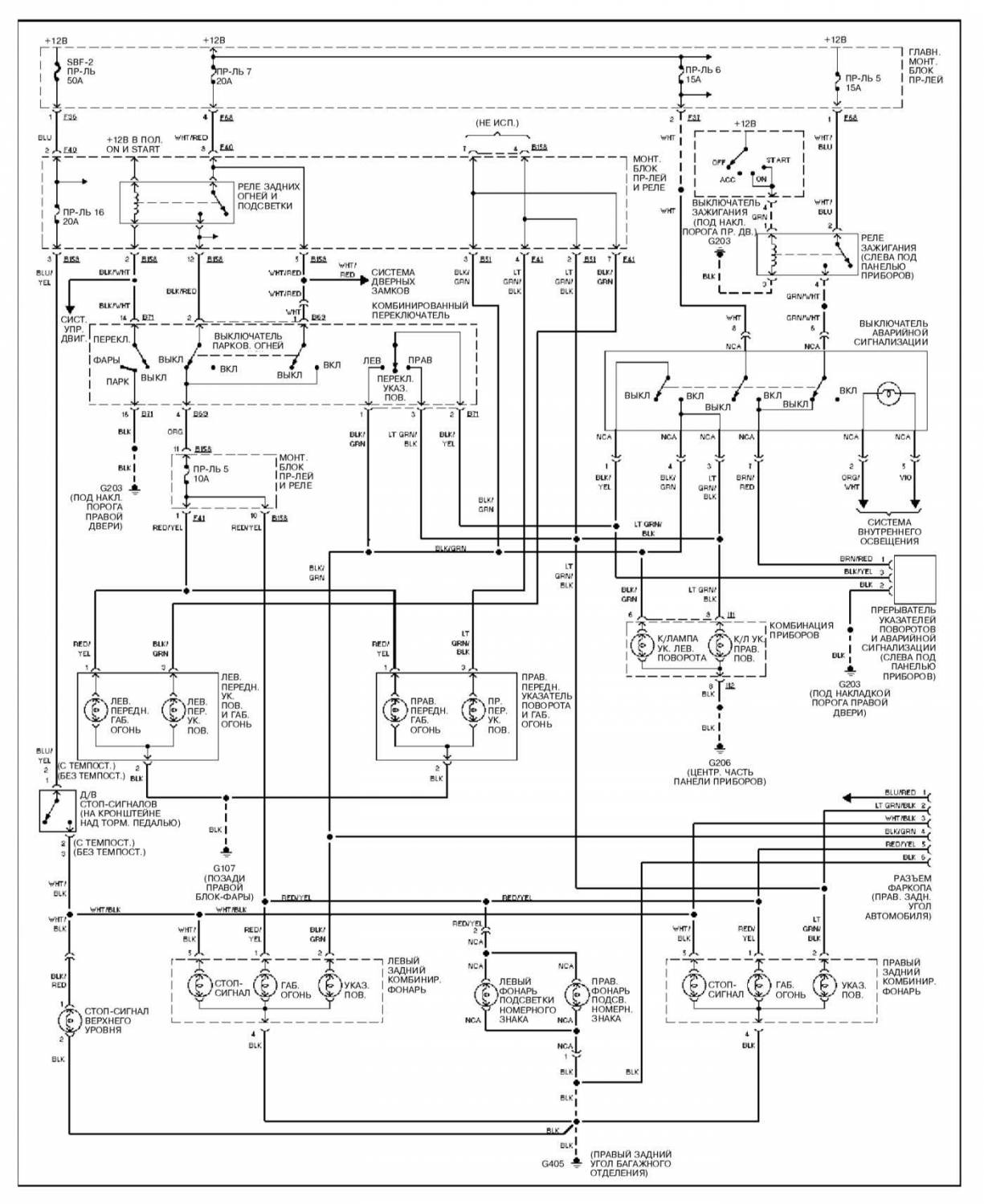
Наружные осветительные и сигнальные приборы — схема
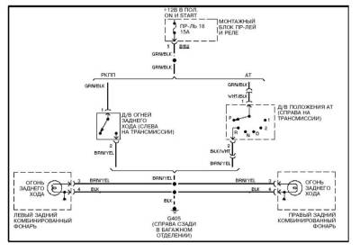
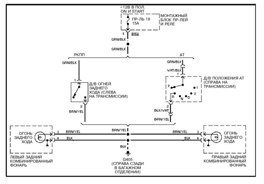
Огни заднего хода — эл.схема
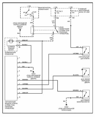
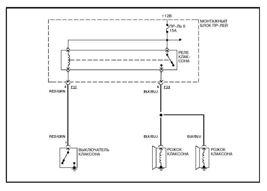
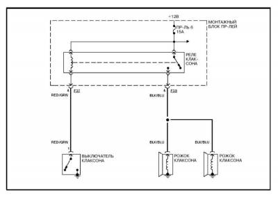
Электросхема клаксона на Subaru Forester




















