В этой статье мы разместили схемы электрооборудования, на Toyota Land Cruiser Передняя подвеска независимая, со стойками (пружина с амортизатором), рычагами и поперечиной стабилизатора. Задний мост выполнен в виде жесткой балки с пружинами и амортизаторами, соединенной с кузовом 4 продольными и одной поперечной штангами. Рулевое управление реечное. Передние тормоза – дисковые, задние – барабанные, оборудованы вакуумным усилителем.
Сокращения использующиеся на схемах электрооборудования
АВS Система антиблокировки тормозов
А/ С Кондиционер
ACV Пневмораспределитель
А/ Т Автоматическая коробка передач
СОМВ. Комбинированный
ECU Электронный блок управления
EFI Электронный впрыск топлива
Ex. Кроме
FL Пережигаемая перемычка
IIA Комбинированная система зажигания
ISC Система поддержания постоянной скорости работы двигателя в режиме холостого хода
J/ В Блок предохранителей
LH На левой стороне
LHD Модель с левым расположением руля
M/ T Механическая коробка передач
O/ D Повышающая передача
PTC Положительный температурный коэффициент сопротивления
RH На правой стороне
RHD Модель с правым расположением руля
SW Выключатель
TEMP. Температура
VSV Вакуумный клапан
w/ с
w/ o без
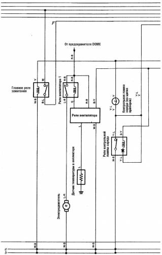
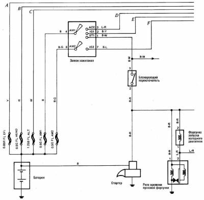
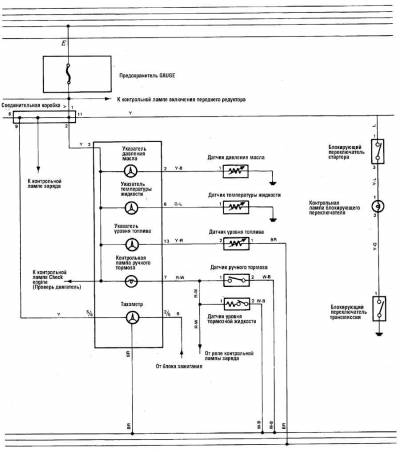
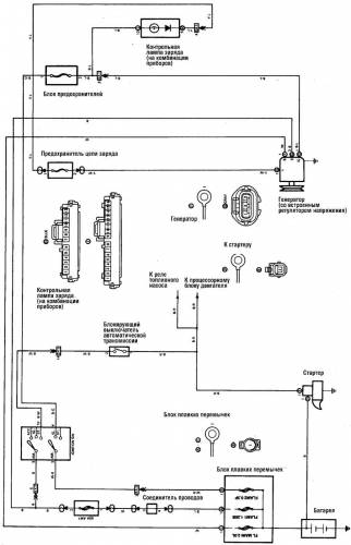
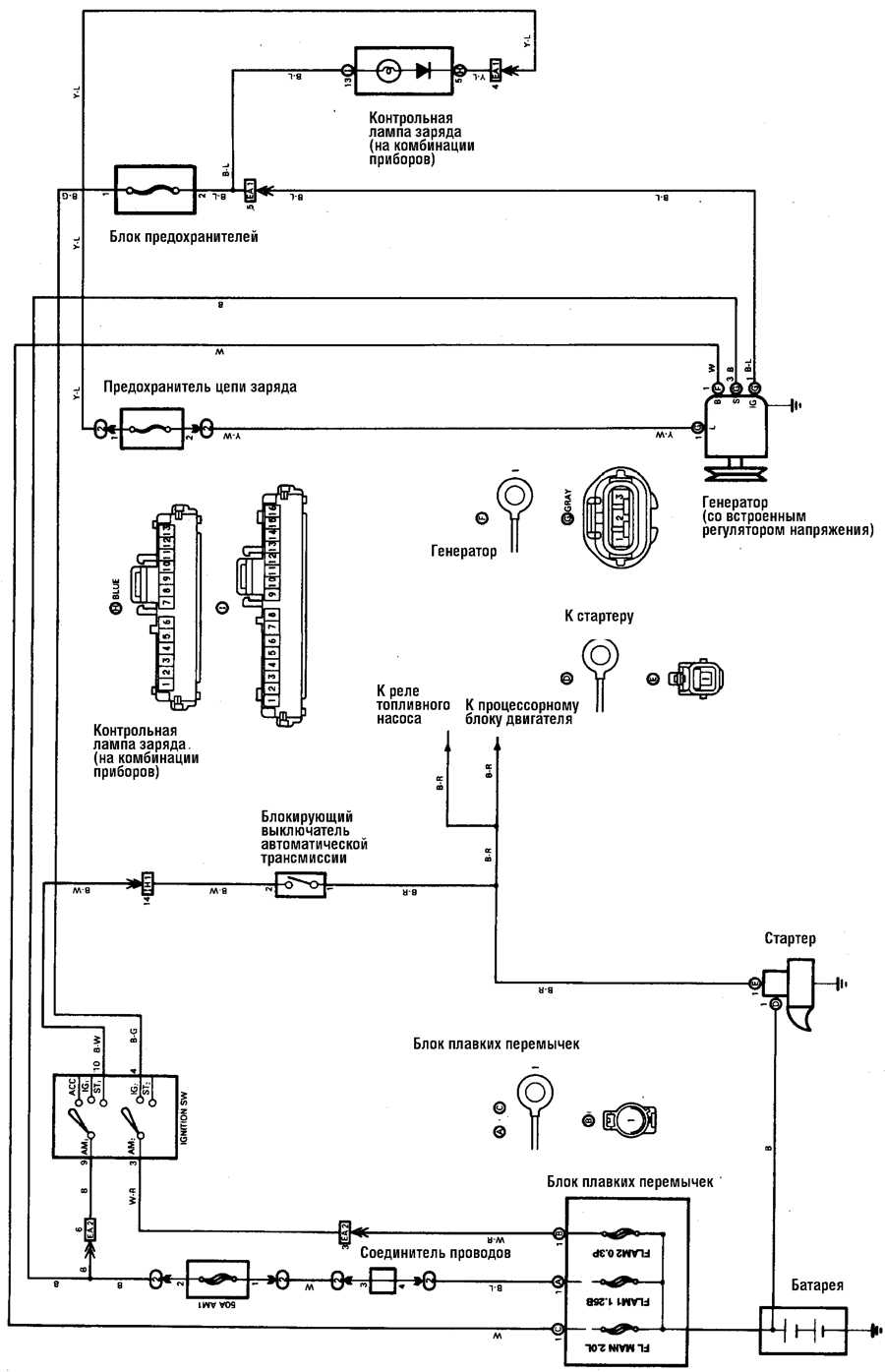
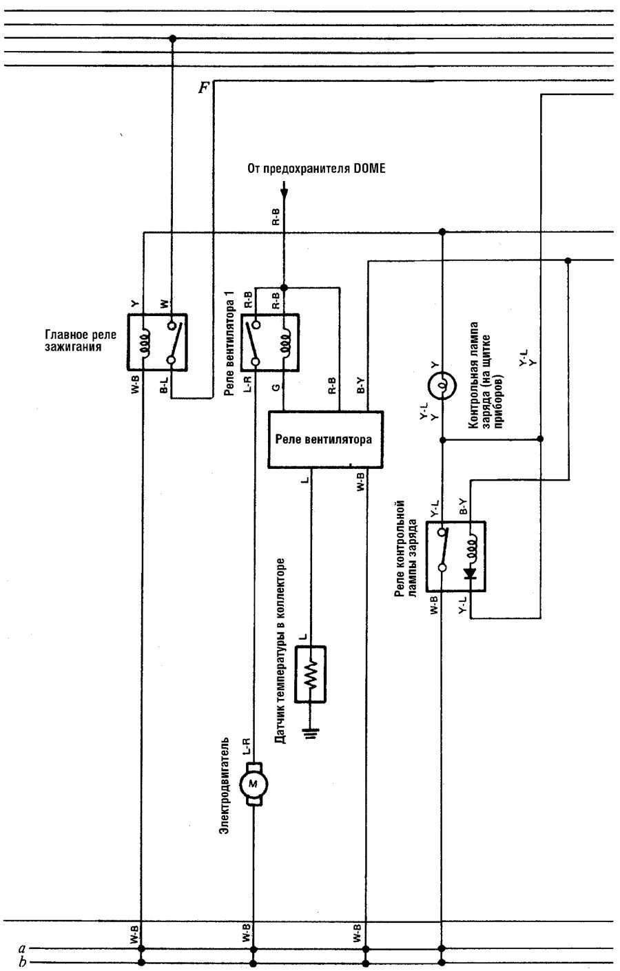
Схема заряда батареи на Toyota Land Cruiser
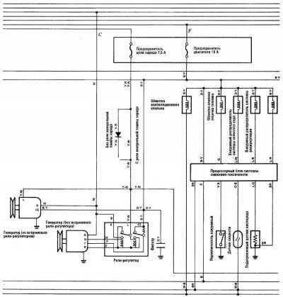
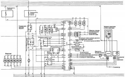
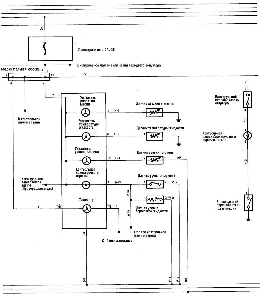
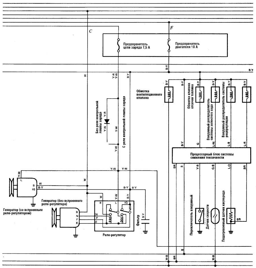
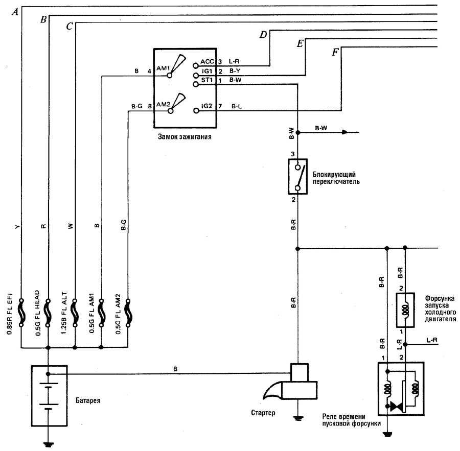
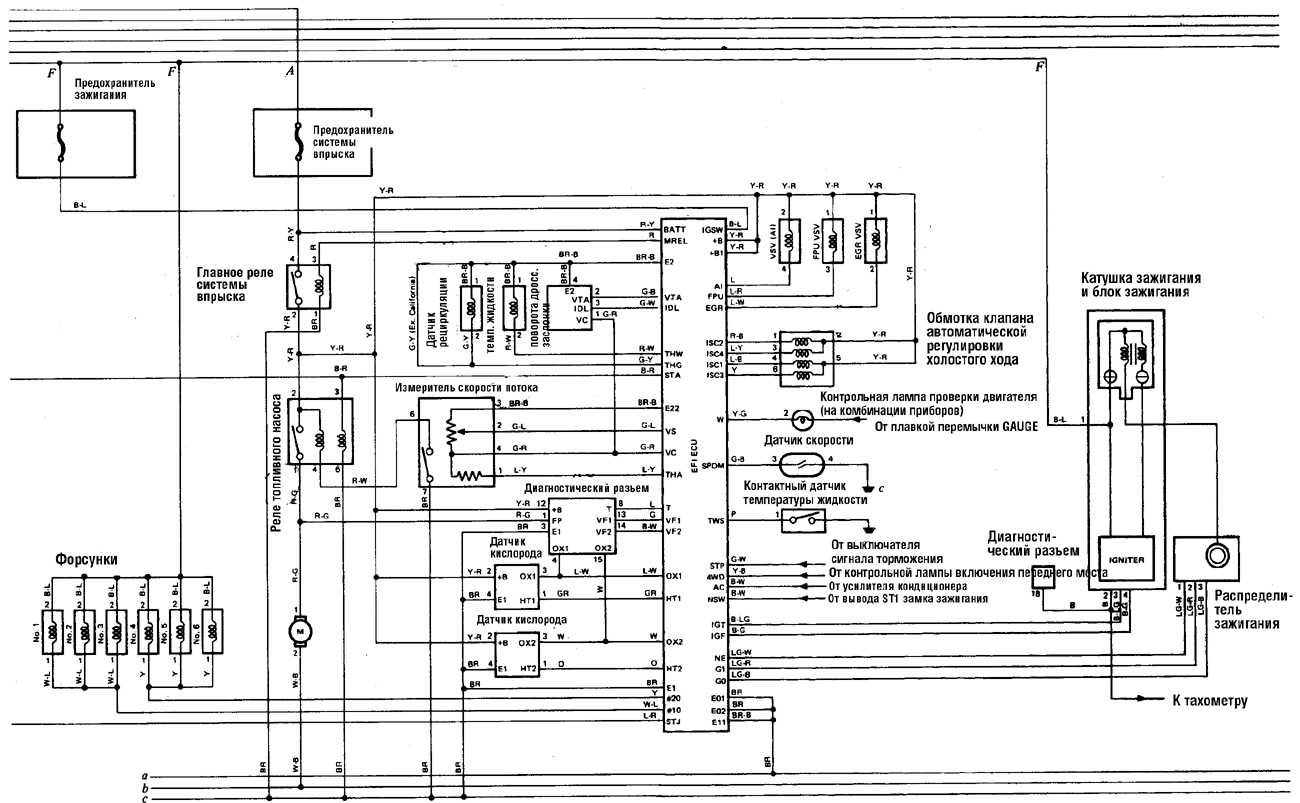
Электросхема системы управления двигателем и трансмиссией
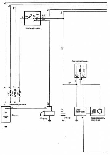
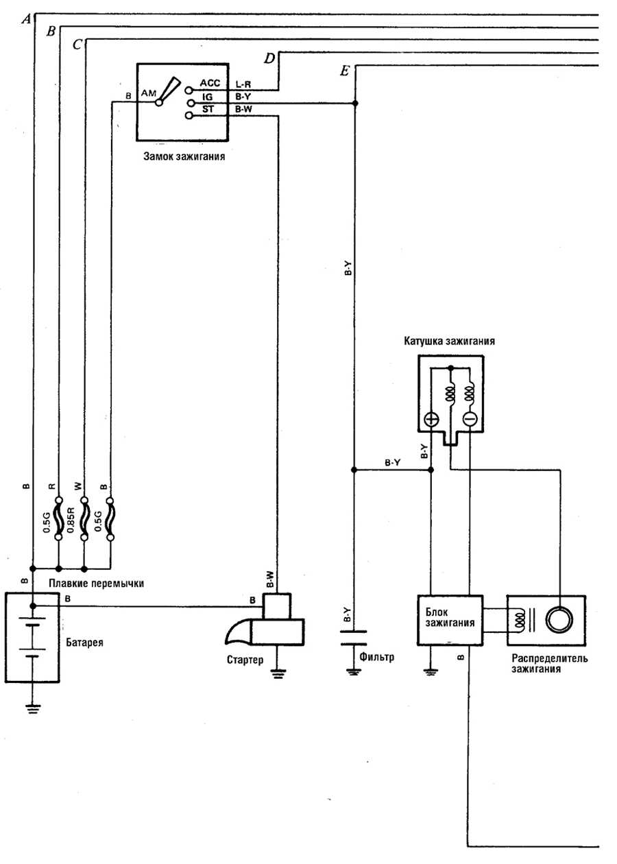
Типовая схема электрооборудования 4-цилиндрового двигателя
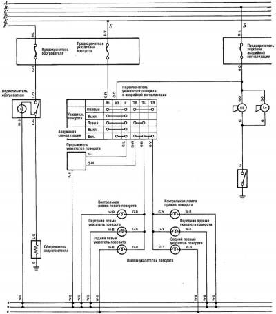
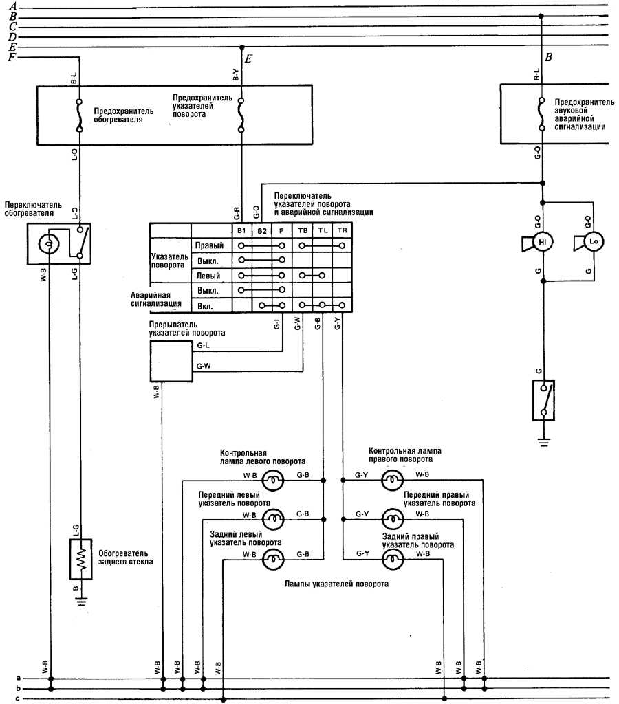
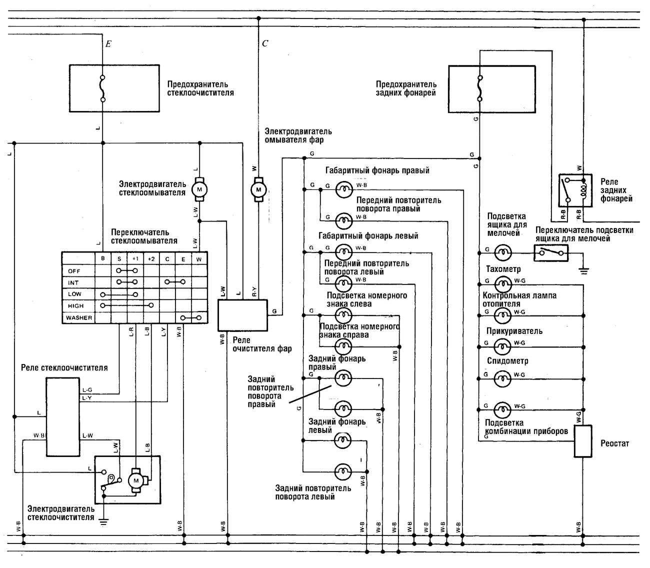
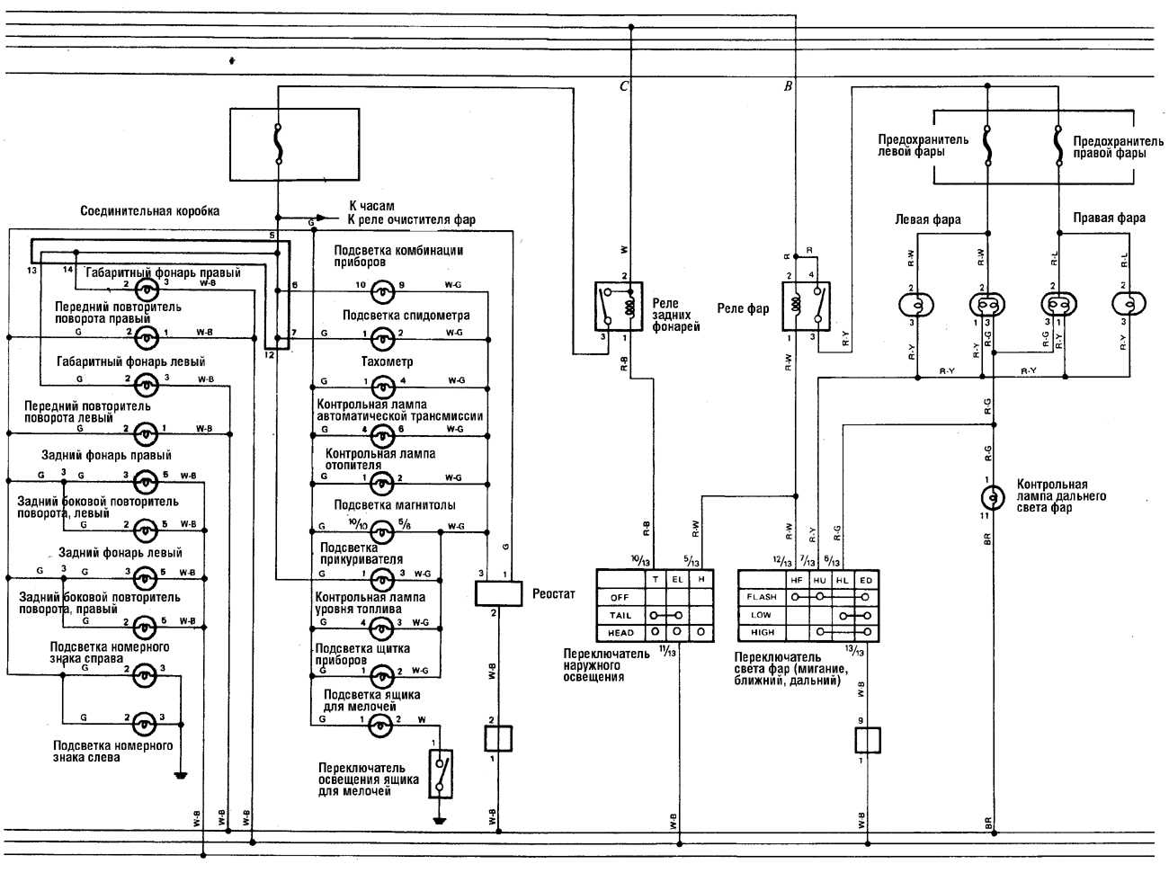
Эл.схема осветительных приборов на Тойота Ленд Крузер
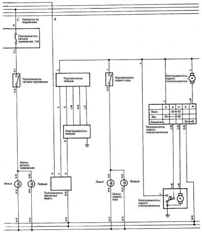
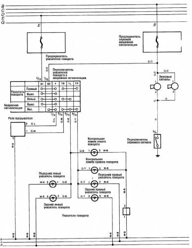
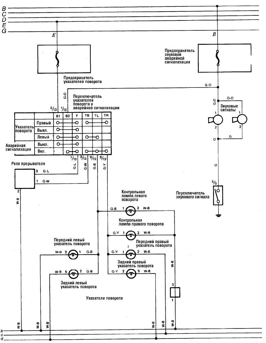
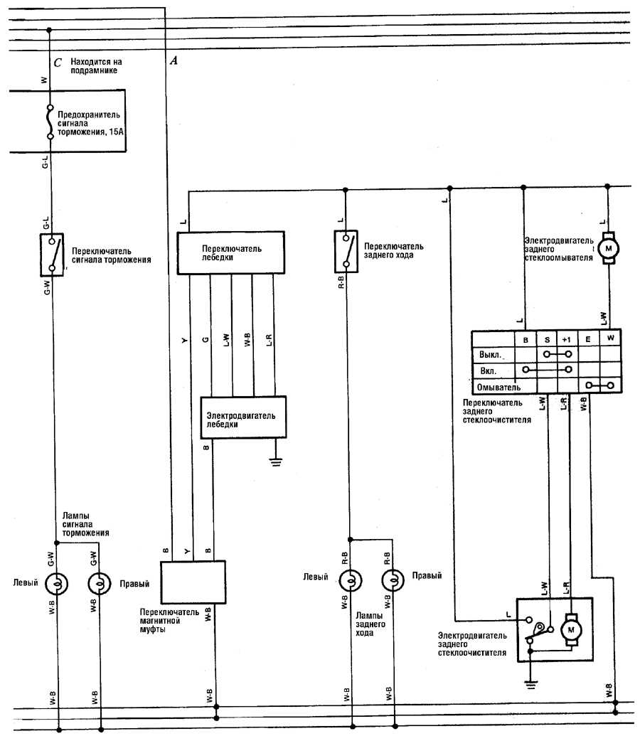
Схема сигнала заднего хода
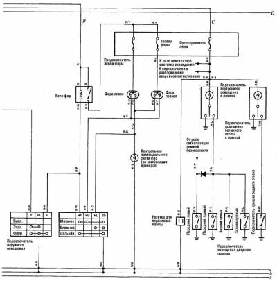
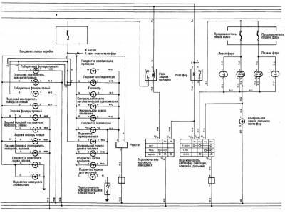
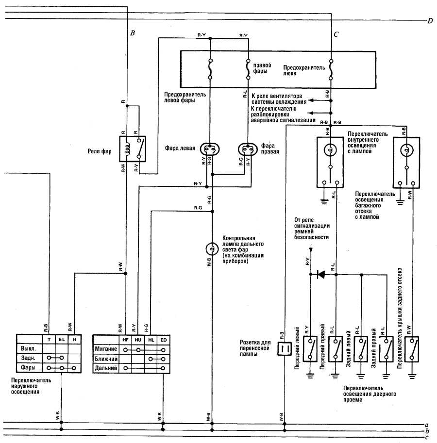
Фары — схема на Тойота Ленд Крузер
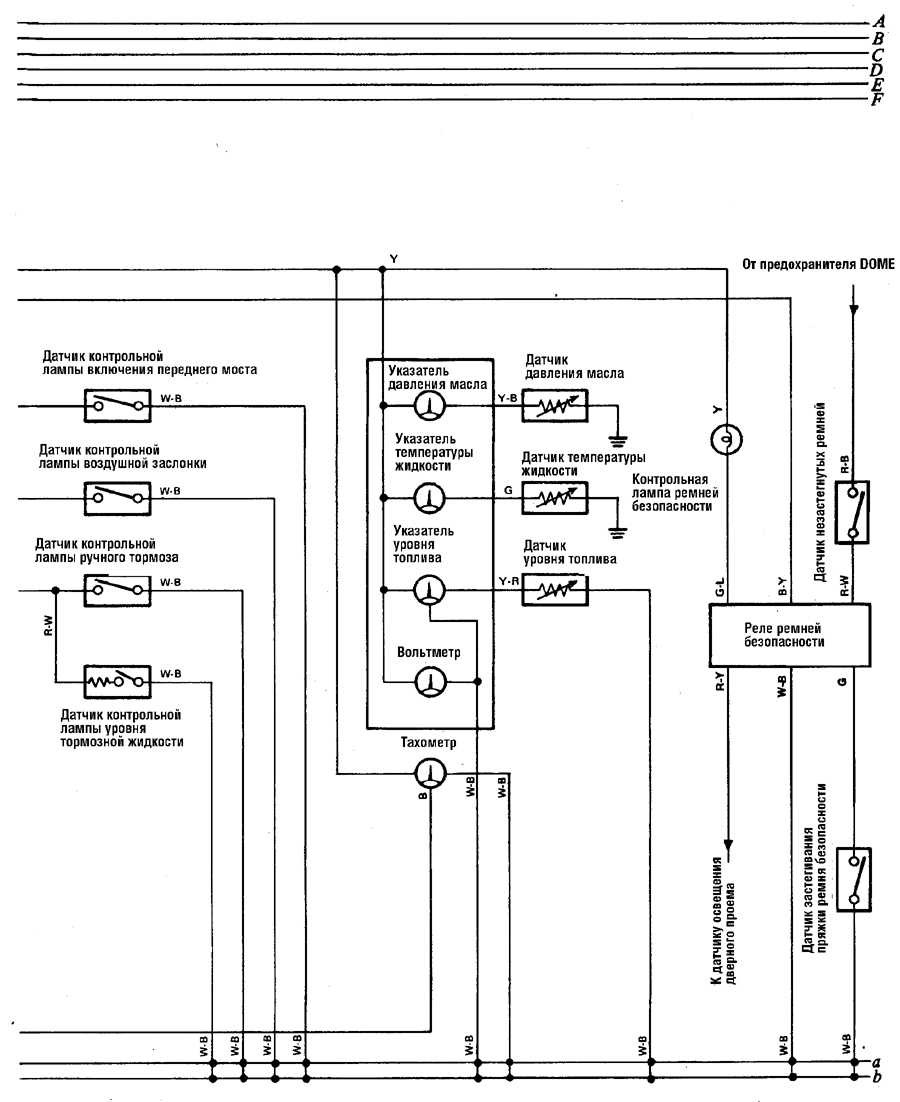
Освещение щитка приборов — эл.схема на Тойота Ленд Крузер
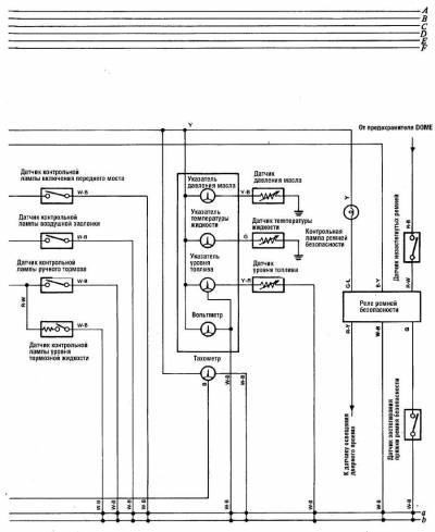
Освещение внутри салона — схема
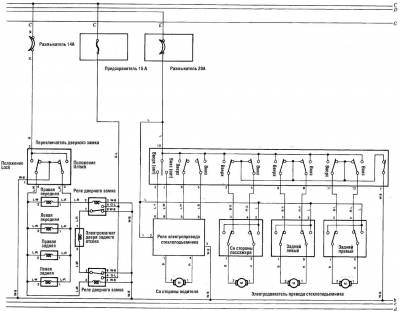
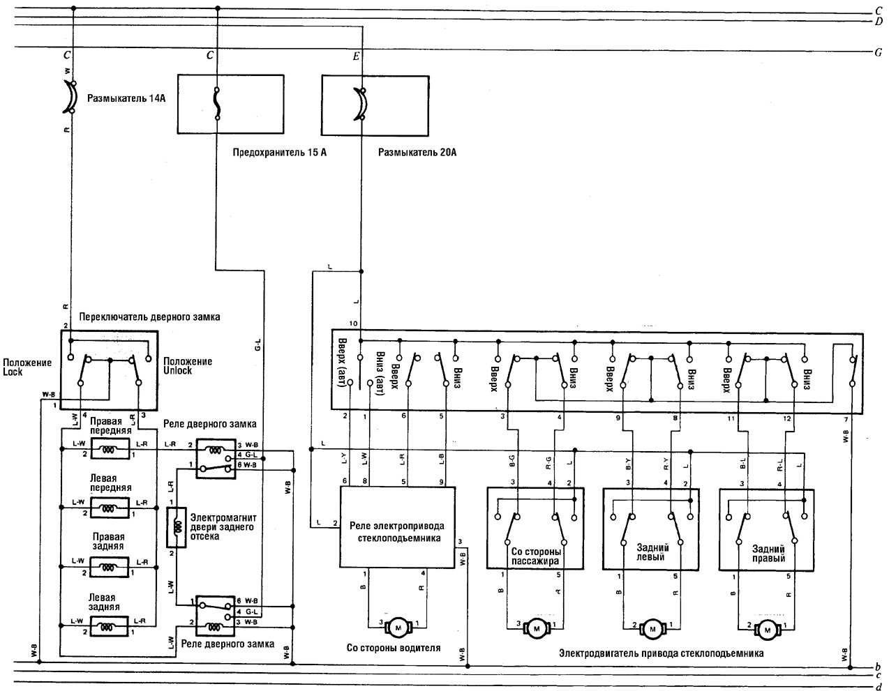
Электрооборудование дверей на Тойота Ленд Крузер
Схема круиз-контроля двигателя 3,4 л V6
Круиз-контроль 4-цилиндрового двигателя — схема
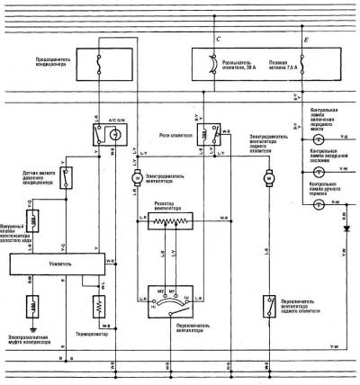
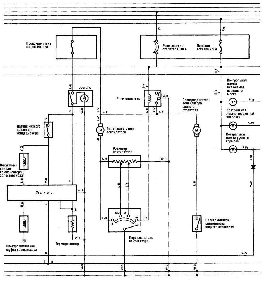
Отопитель и кондиционер — электросхема
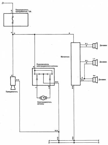
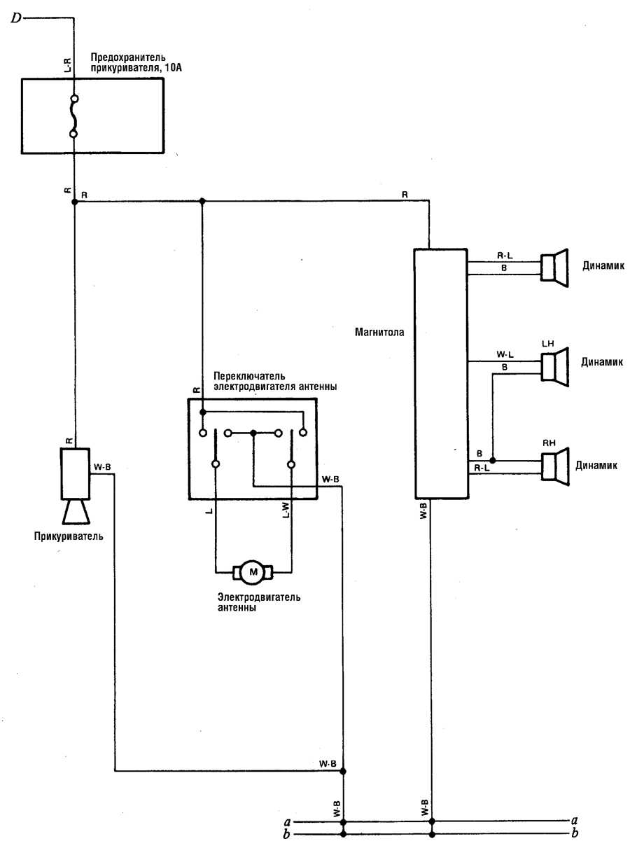
Магнитола и аудиосистема — эл.схема на Toyota Land Cruiser
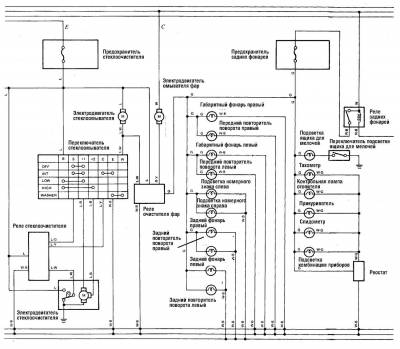
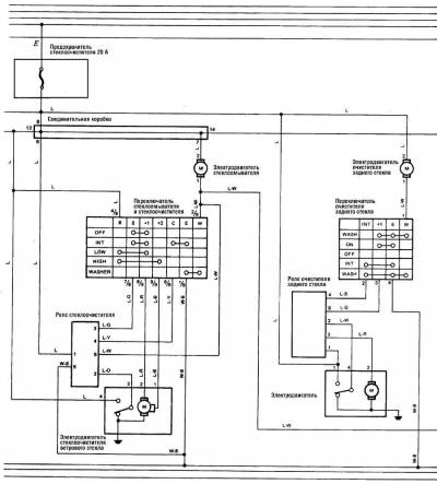
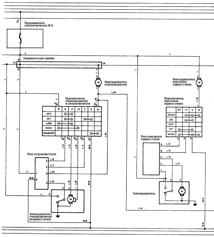
Схема стеклоочистителей на Toyota Land Cruiser


















