Предлагаем вашему вниманию электросхемы оборудования на УАЗ 3160 с 1999 г.в. и младше. Одно из направлений в деятельности завода — развитие машин следующего поколения УАЗ-3160 и его длиннобазной версии УАЗ-3162. К их безусловным достоинствам относят современную форму кузовов, более комфортабельные пассажирские салоны, улучшенные ходовые качества. Под капотами внедорожноков, кроме двигателей двигателями собственного производства рабочим объемом 2,5 и 2,9 л, возможны бензиновые моторы с распределенным впрыском топлива и турбонаддувные дизели зарубежного производства. Коробка передач только — механическая 5-ступенчатая. Подвеска балки переднего моста — рычажно-пружинная, а заднего моста на малолиствых рессорах.
Схема монтажного блока
К1 – перемычки; К2 – реле-прерыватель стеклоочистителя; К3 – реле-прерыватель указателей поворота; К4 – реле включения ближнего света фар; К5 – реле включения дальнего света фар; К6 – дополнительное (разгрузочное) реле; К7 – реле включения обогрева заднего стекла; К8 – реле включения противотуманных фар; F1–F23 – плавкие предохранители
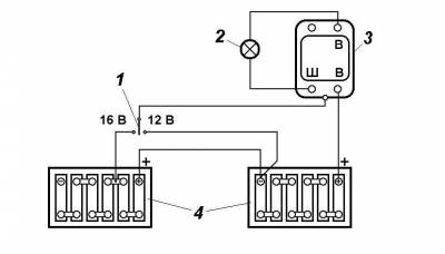
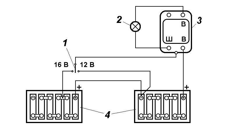
Схема регулятора напряжения
1 – переключатель; 2 – лампа; 3 – регулятор напряжения; 4 – аккумуляторная батарея
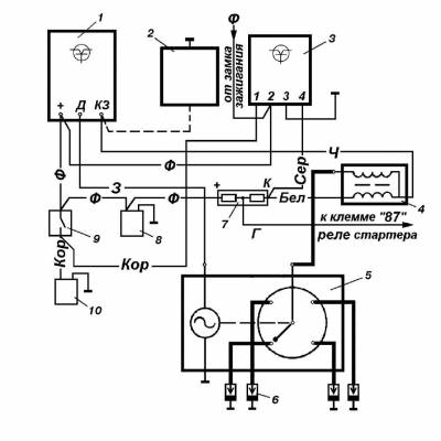
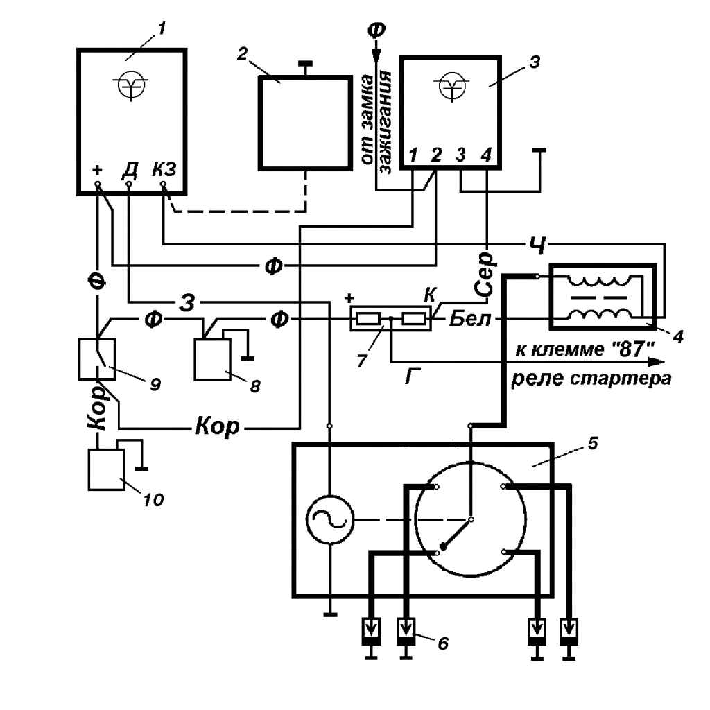
Электросхема включения стаpтеpа
1 – выключатель «массы»; 2 – аккумулятоpная батаpея; 3 – дополнительное pеле стаpтеpа; 4 – выключатель зажигания; 5 – контактный диск; 6 – втягивающая обмотка; 7 – удеpживающая обмотка; 8 – тяговое pеле стаpтеpа; 9 – стаpтеp
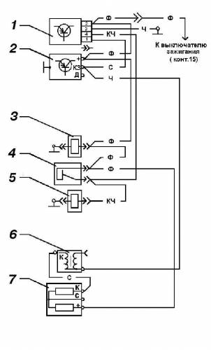
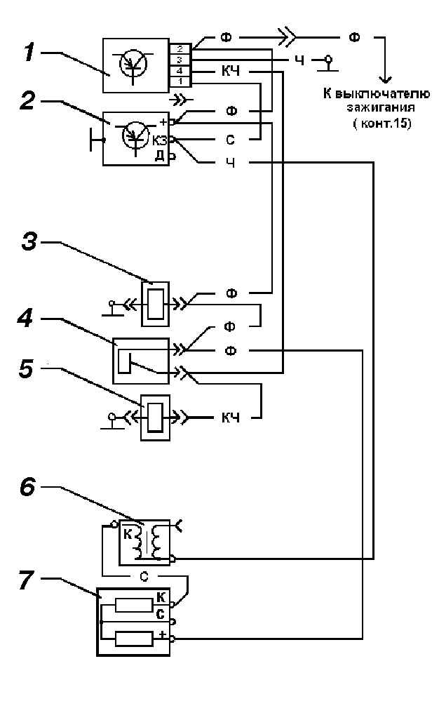
Эл.схема бесконтактной системы зажигания на УАЗ 3160
1 – коммутатоp; 2 – аварийный вибратор; 3 – блок управления ЭПХХ; 4 – катушка зажигания; 5 – датчик-распределитель; 6 – свеча зажигания; 7 – добавочное сопротивление; 8 – клапан разбалансировки карбюратора; 9 – микропереключатель; 10 – клапан ЭПХХ
Электросхема соединений системы управления экономайзером принудительного холостого хода
1 – блок управления; 2 – коммутатор транзисторный; 3 – клапан электромагнитный карбюратора; 4 – микро-переключатель; 5 – клапан ЭПХХ; 6 – катушка зажигания; 7 – сопротивление добавочное системы зажигания
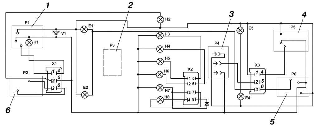
Схема комбинации приборов на УАЗ 3160
1 – указатель уровня топлива; 2 – спидометр; 3 – тахометр; 4 – указатель давления масла; 5 – указатель температуры охлаждающей жидкости; 6 – указатель напряжения; Е1–Е4 – лампы подсветки; Н1 – контрольная лампа резервного остатка топлива; Н2 – контрольная лампа включения дальнего света фар; Н3 – контрольная лампа включения сигналов поворота; Н4 – контрольная лампа разрядки аккумуляторной батареи; Н5 – контрольная лампа аварийного падения давления масла (УАЗ-3160, -31601 и -31605), контрольная лампа наличия воды в топливе (УАЗ-31604); Н6 – контрольная лампа аварийной температуры; Н7 – контрольная лампа включения стояночной тормозной системы и неисправности тормозной системы; Н8 – контрольная лампа неисправности микропроцессорной системы управления двигателем (УАЗ-3160 и УАЗ-31605), контрольная лампа управления устройством для пуска холодного двигателя (УАЗ-31601), контрольная лампа включения предпускового подогрева двигателя (УАЗ-31604)
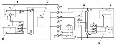
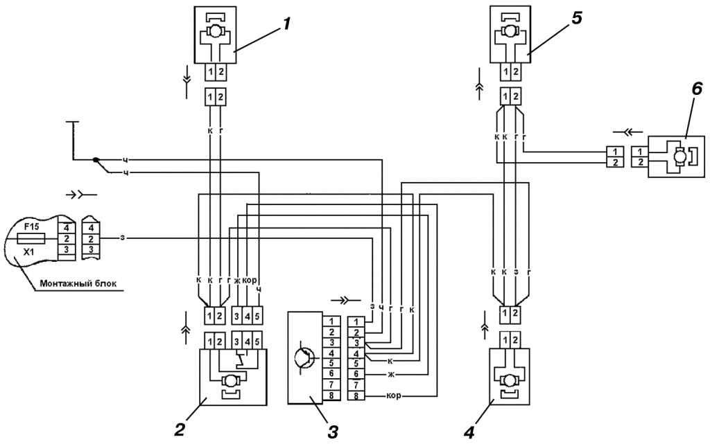
Схема системы электроблокировки замков дверей
1 – моторедуктор блокировки замка передней правой двери 871.3730; 2 – моторедуктор блокировки замка передней левой двери 87.3730; 3 – блок управления системой электроблокировки замков дверей 7403.3761; 4 – моторедуктор блокировки замка задней левой двери 871.3730; 5 – моторедуктор блокировки замка задней правой двери 871.3730; 6 – моторедуктор блокировки замка двери задка 871.3730







