Очередные электросхемы оборудования на Ford Escape. Заводится в любой мороз, достаточно экономичен, надежен — при любых недостатках будет ехать до конца, просторный салон, проходимый, малый вес, салон трансформер. Не любит грязь, шумный мотор, шумоизоляция слабая…Покупать или нет? Судить уже вам!
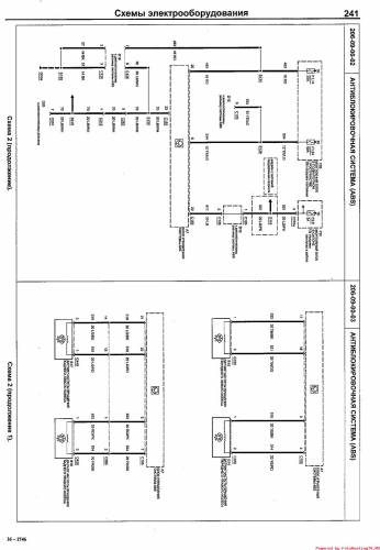
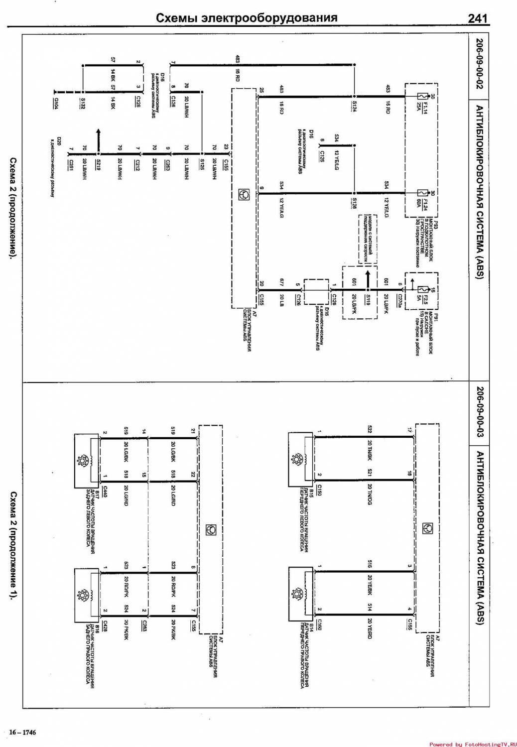
Схема тормозной системы и ABS
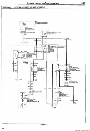
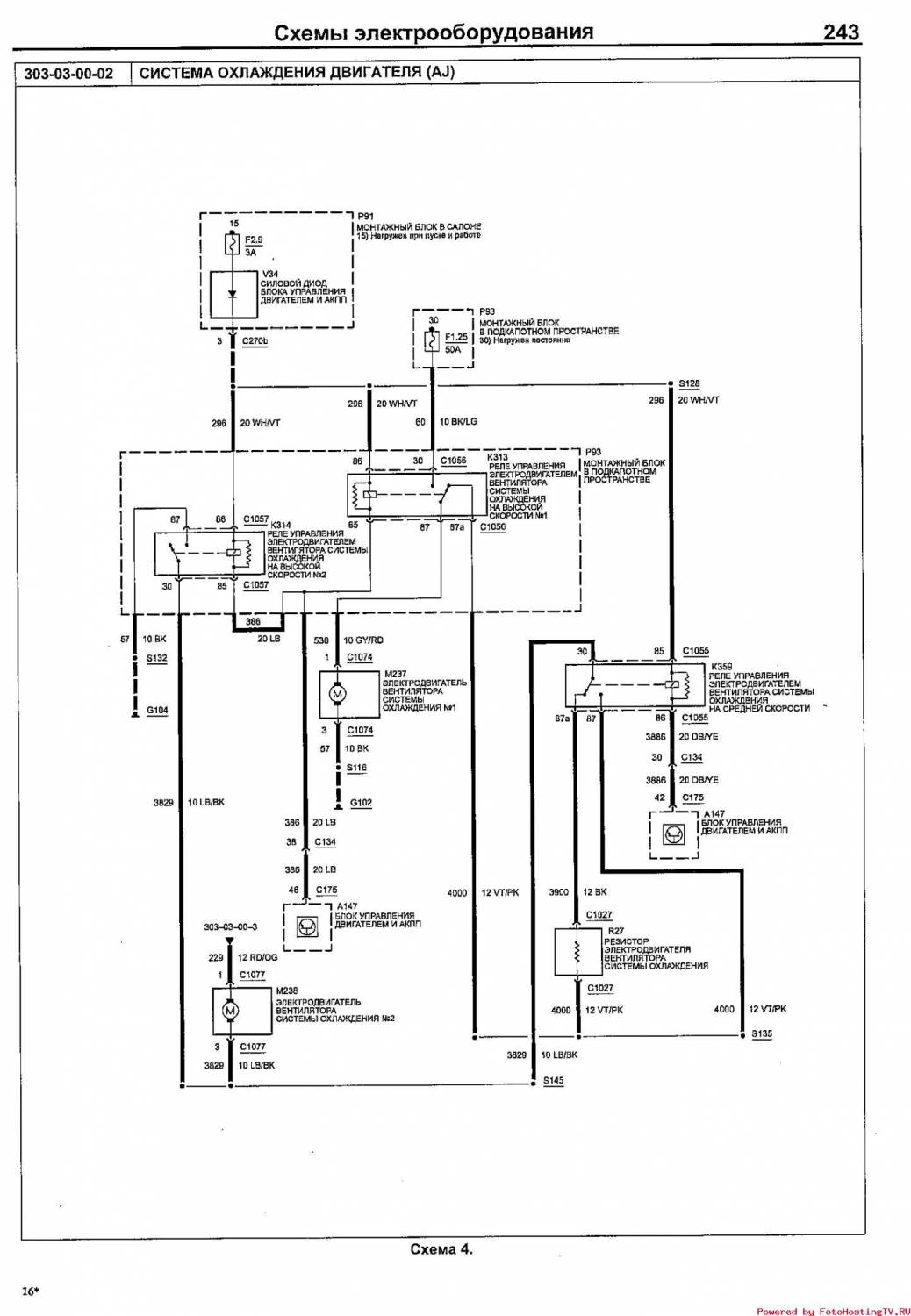
Электросхема системы охлаждения двигателя + топливная система
Эл.схема системы запуска, модели с АКПП и МКПП
Схема системы запуска, модели с правым и левым рулем
Электросхема системы зажигания
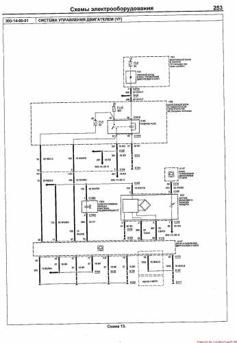
Эл.схема управления двигателем на Форд Эскейп



















