А это уже более новая модель Ford Mondeo 2000 года выпуска и выше. Если вы вначале не сможете достаточно точно оценить объем проводимого ремонта, то составьте свой график работ так, чтобы в нем еще оставались временные лазейки для внепланового посещения магазина запасных частей или сервисного центра Ford. При этом никогда не исходите из того, что в сервисном центре на складе будут храниться все необходимые вам детали – просчитайте также и время на составление и исполнение заказа.
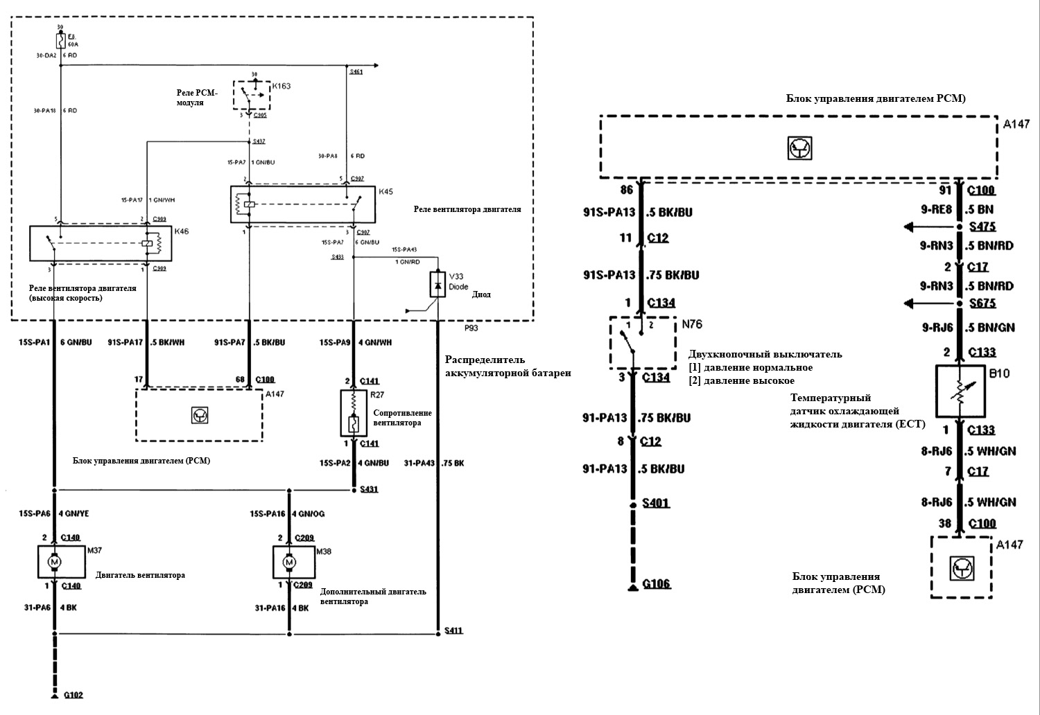
Схема охлаждения двигателя, 2,5 л
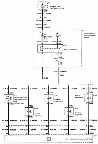
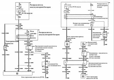
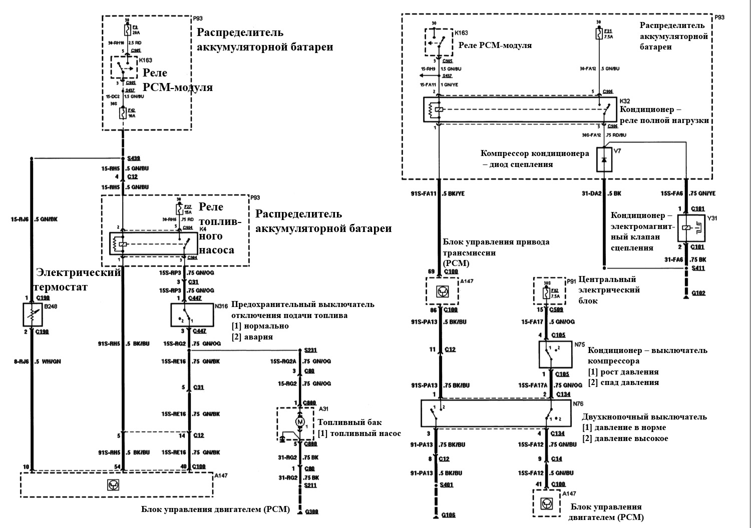
Эл.схема топливной системы, 1,8 л и 2,0 л
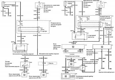
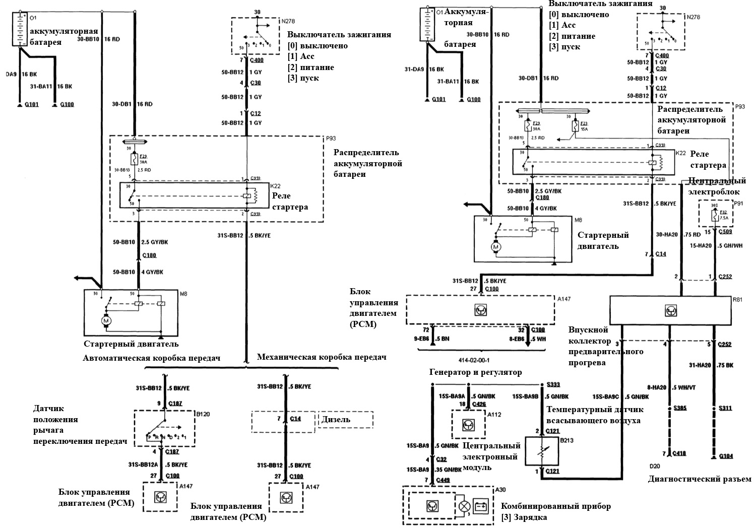
Система пуска, 1,8 л и 2,0 л, 2,5 л на Ford Mondeo
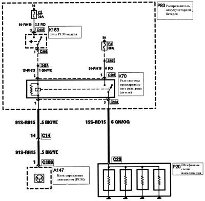
Схема устройства предварительного разогрева, 2,0 л дизель
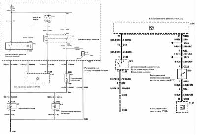
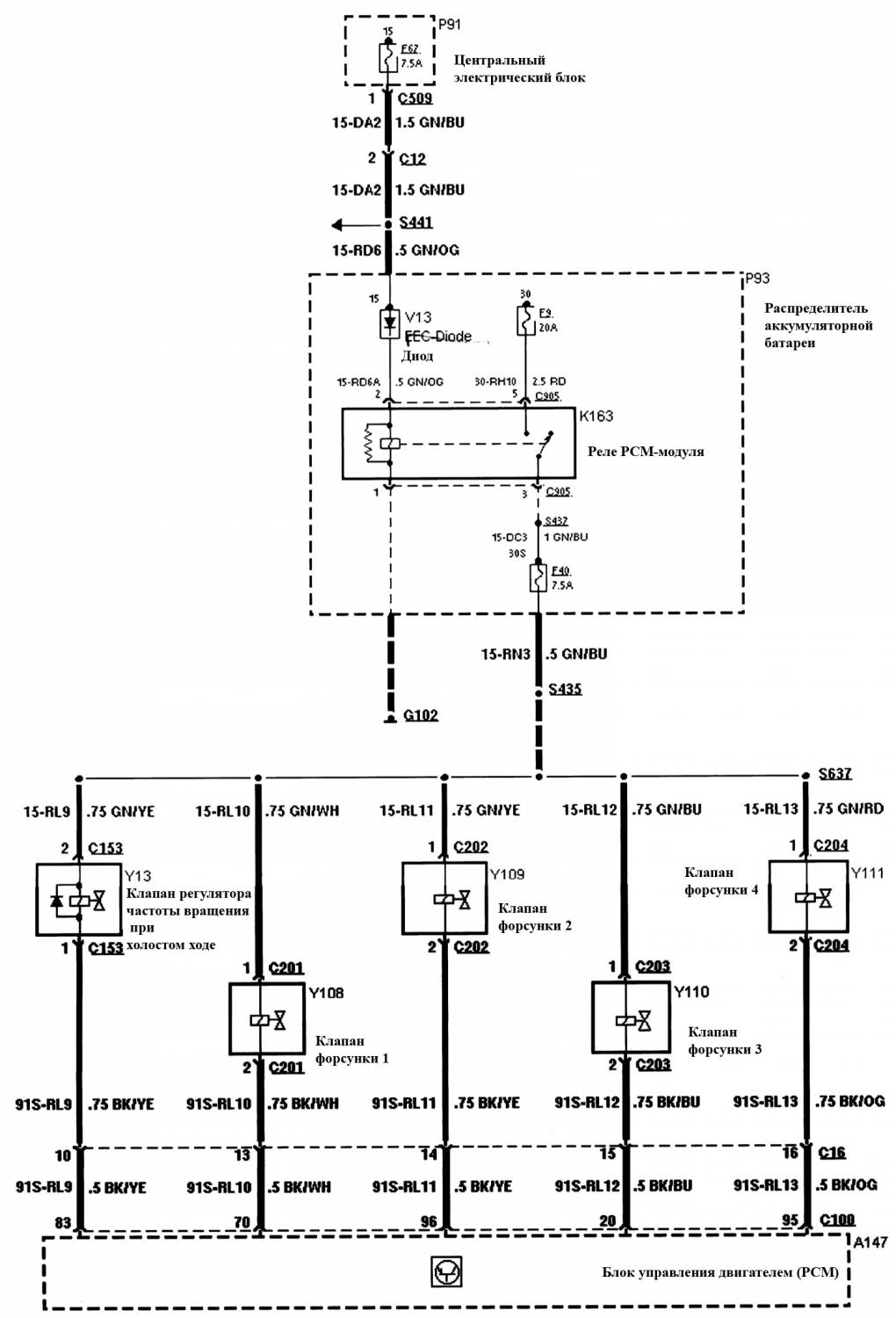
Регулирование двигателя, 1,8 л и 2,0 л на Форд Мондео
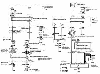
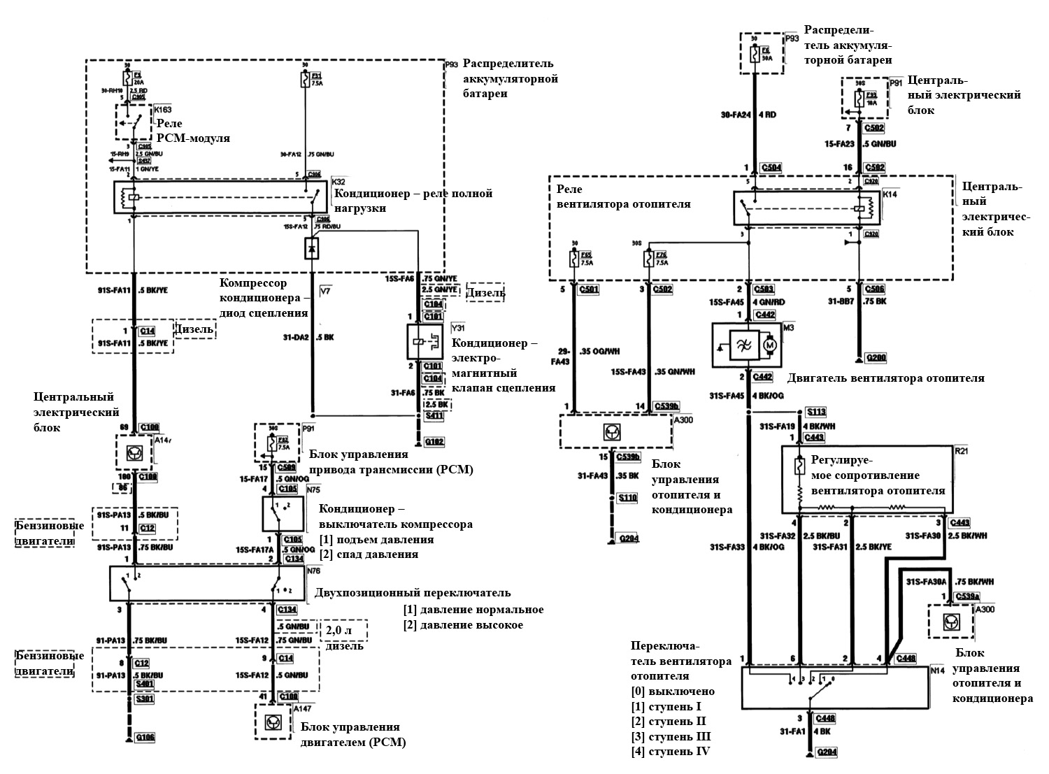
Эл.схема обогрева и кондиционера
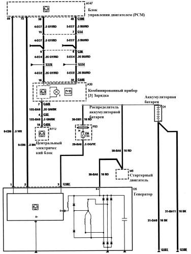
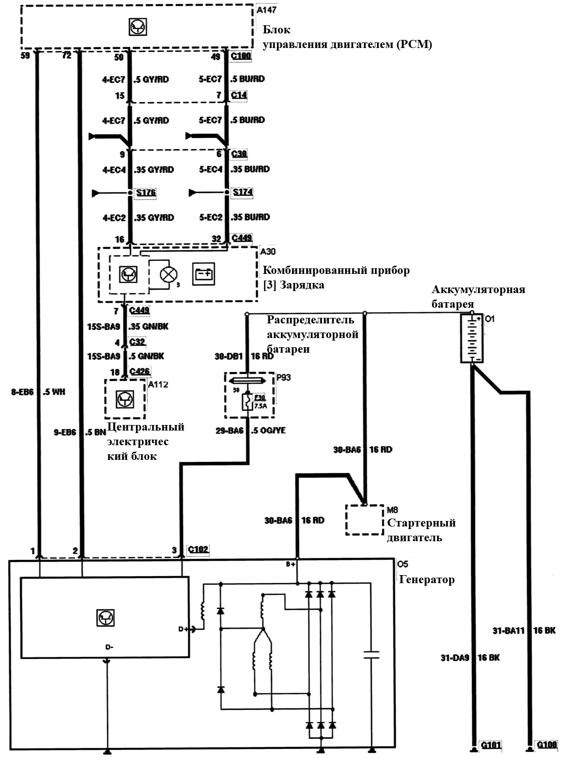
Генератор и регулятор, бензиновые двигатели — схема
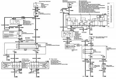
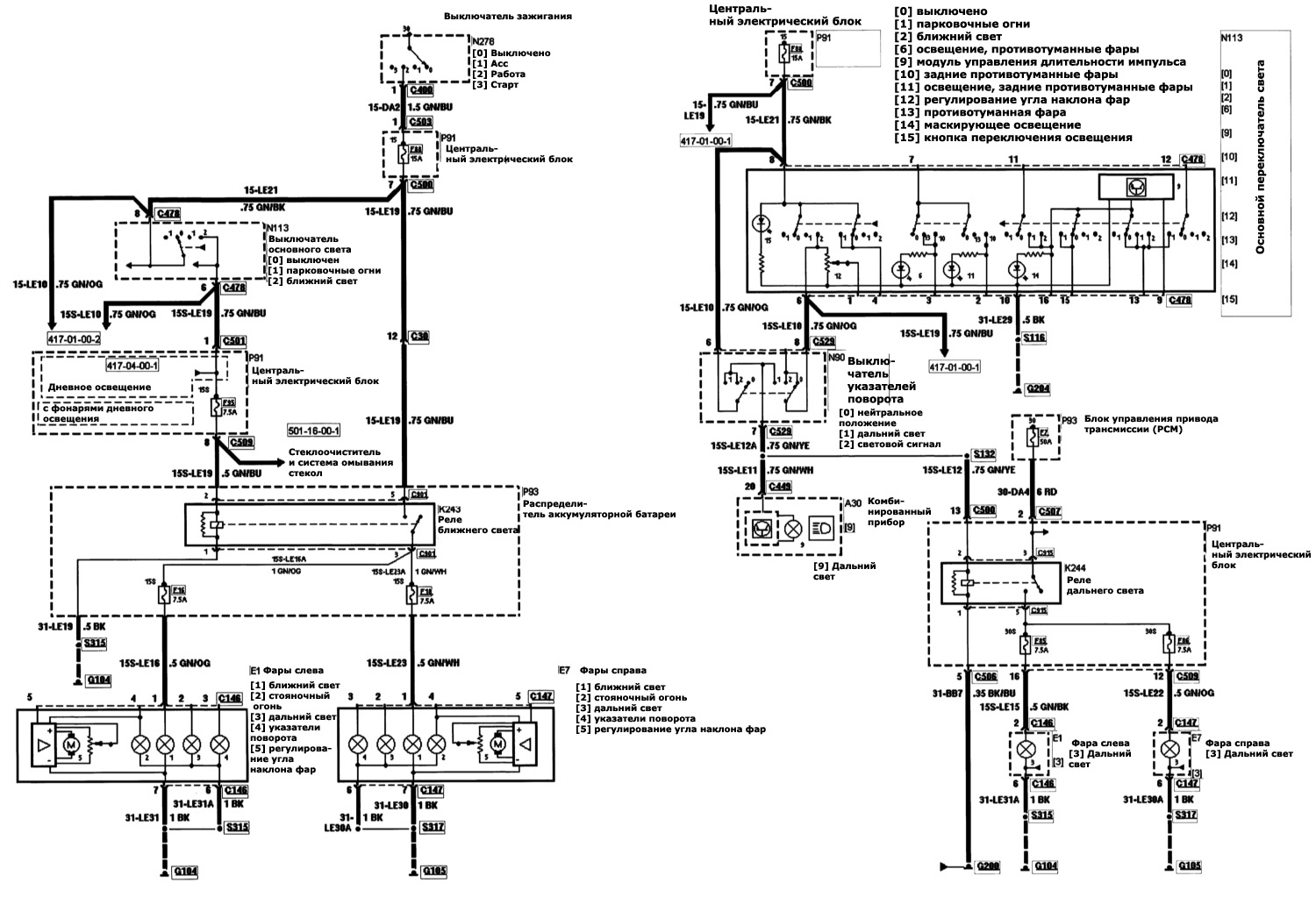
Наружное освещение, фары — эл.схема
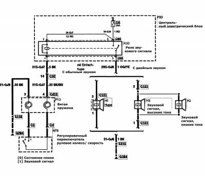
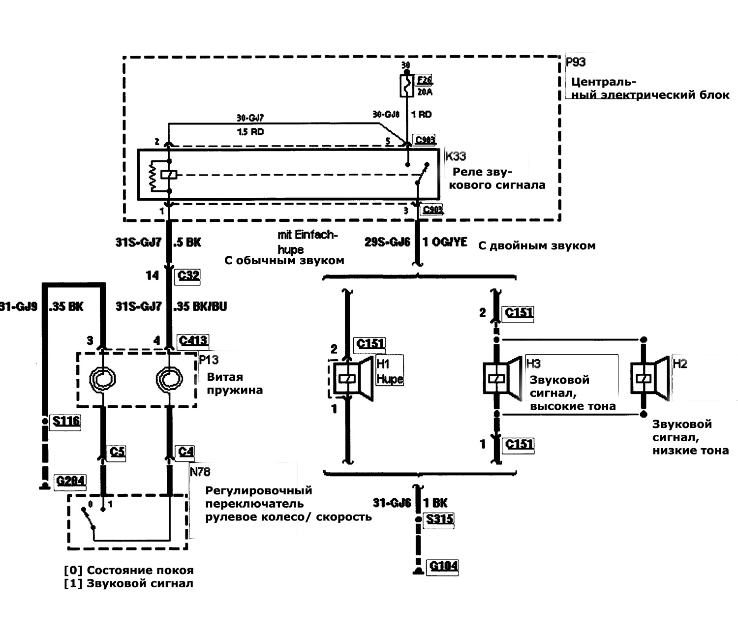
Схема звукового сигнала на Форд Мондео 2
Эл.схема часового механизма










