Кто ищет схемы электрооборудования на Ford Transit с 2000 г.в., тот на правильном пути, так как они находятся ниже. Ford представил сразу две инновации в области подушек безопасности. Первая из них касается общественного транспорта. Мы привыкли, что в современных легковушках установлено огромное количество надувающихся элементов, которые могут защитить пассажиров при столкновении. Однако в автобусах все гораздо хуже. Инженеры Ford решили исправить эту ситуацию и представили первую в мире подушку безопасности, рассчитанную сразу на пять рядов сидений.
Цветовая маркировка проводов
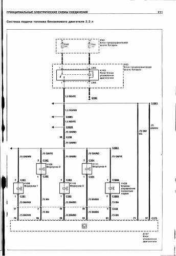
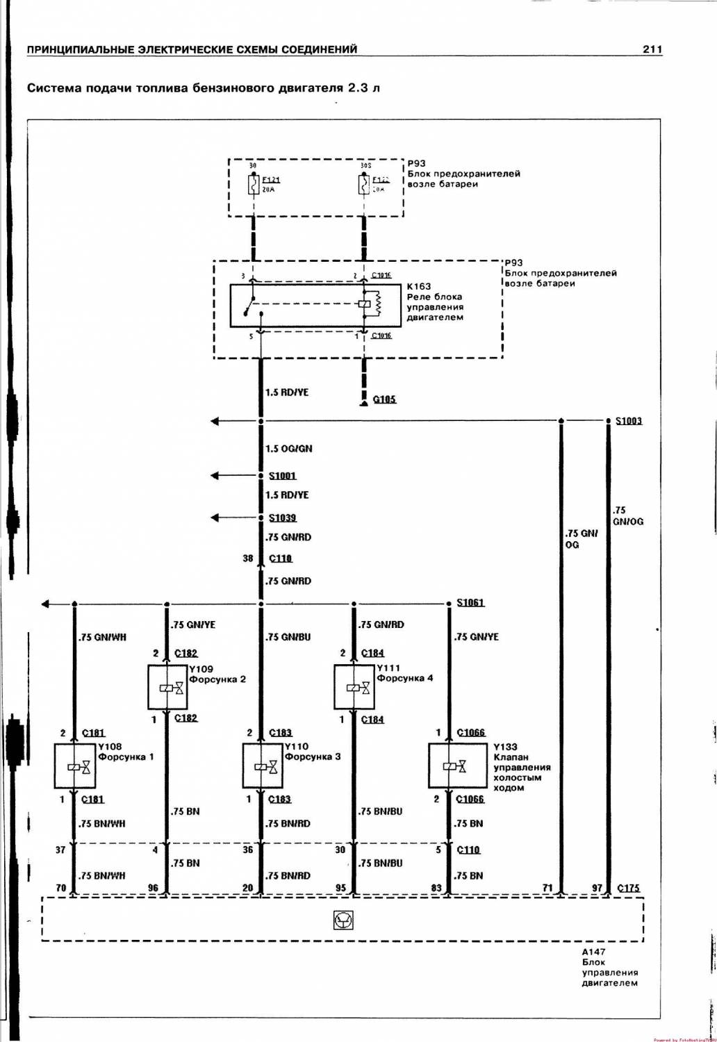
Схема подачи топлива бензинового двигателя 2,3 л
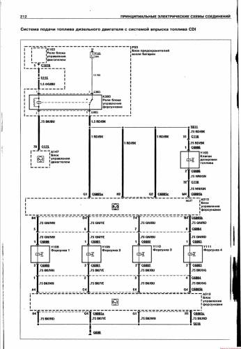
Электросхема подачи топлива дизельного двигателя с системой впрыска топлива CDI
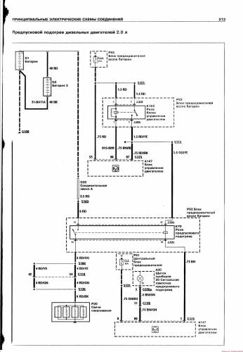
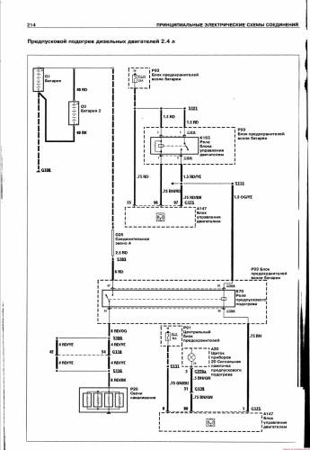
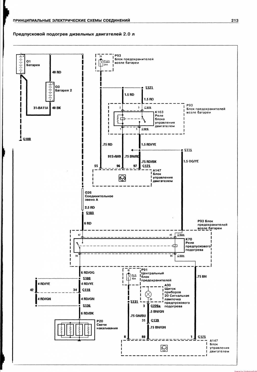
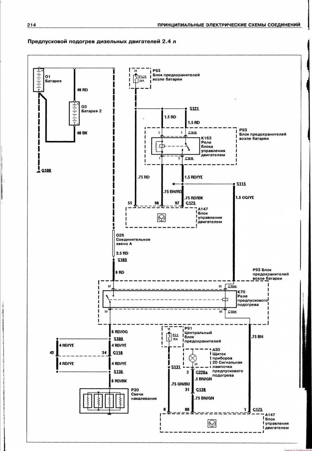
Эл.схема предпускового подогрева дизельных двигателей 2,0 л и 2,4 л
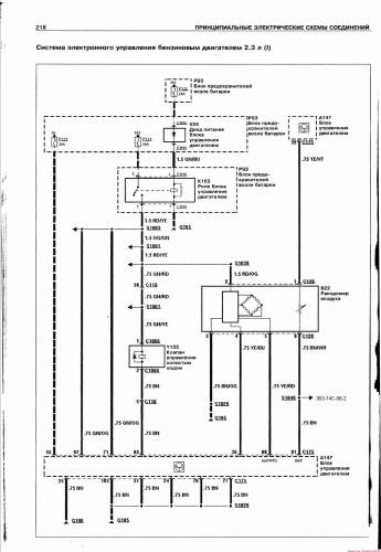
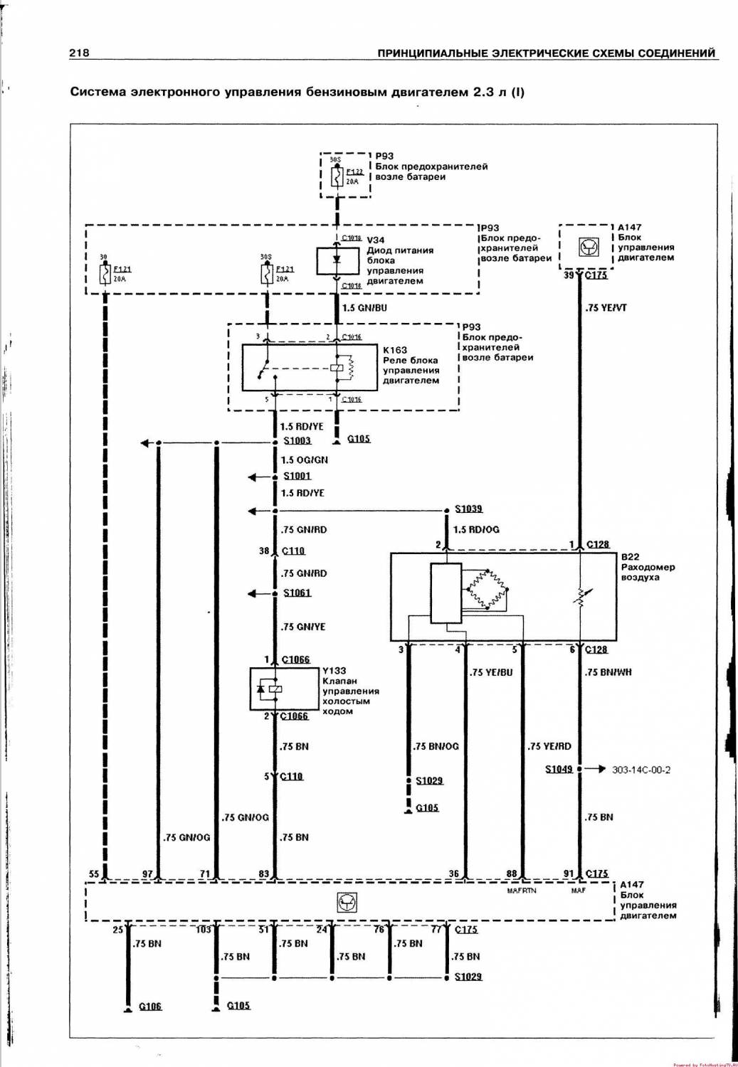
Схема электронного управления бензиновым двигателем 2,3 л









