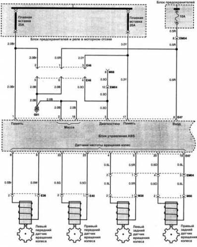
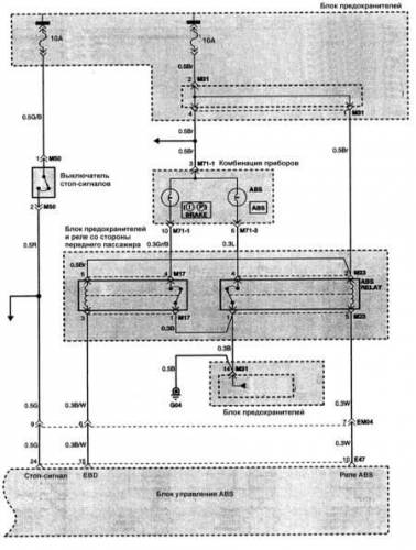
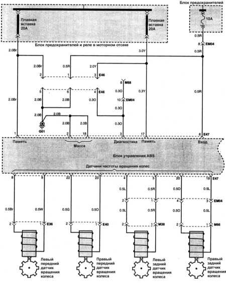
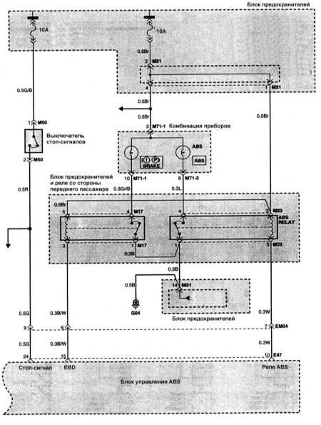
Очередная подборка эл.схем на Hyundai Accent 1991-1995 г.в. Самые скромные бензиновые Хундай Акцент второго поколения оснащаются двигателем объемом 1,3 л. с тремя клапанами на цилиндр, который устанавливался на предыдущую модель (60, 75 или 84 л.с.). Наиболее же мощным является силовой агрегат объемом 1,6 л. (105 л.с.), появившейся на Hyundai Accent лишь два года назад. Но самый распространенный это 1,5-литровый мотор, который бывает как в 12-, так и в 16-клапанном варианте. В первом случае его мощность составляет 92 л.с., а во втором уже 99, 102 или 106 л.с. Hyundai Accent показал себя как вполне достойная машина, которая неплохо справляется с российскими дорогами и требует далеко не самых больших денег на техобслуживание.
Эл.схемы на Хендай Акцент
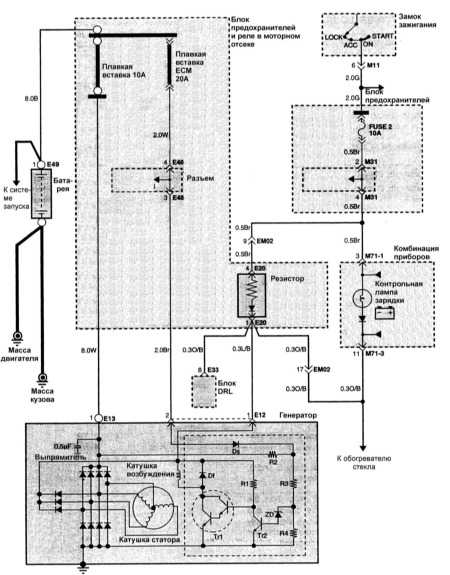
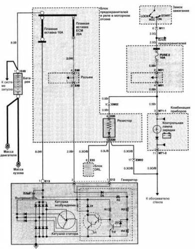
Схема системы зарядки на Hyundai Accent



