Предлагаем электрические схемы на Honda Civic 1994-2000 г.в. Автомобили имеют передний привод и могут быть оборудованы 5-ступенчатой ручной коробкой переключения передач (РКПП), 4-ступенчатой автоматической трансмиссией (АТ), либо бесступенчатой автоматической трансмиссией вариаторного типа (CVT). Приводные валы имеют независимую конструкцию. Все четыре колеса имеют независимую подвеску и оборудованы амортизационными стойками с винтовыми пружинами. Рулевая передача реечного типа оборудована системой гидроусиления и расположена позади силового агрегата.
Список используемых в эл.схемах аббревиатур на Хонда Цивик
Латинские
A/C
Кондиционер воздуха
A/T
Автоматическая трансмиссия
ABS
Система антиблокировки тормозов
ACC
Положение замка зажигания при стоянке с включенными приборами
ATP
Положение селектора A/N
BKSW
Д/выкл. стоп-сигналов
CKF
Датчик флуктуаций коленвала
CKP
(Датчик) положения коленчатого вала
CVT
Бесступенчатая АТ (вариаторного типа)
CYP
Датчик положения поршней
DIM
Регулятор освещения
DLC
Диагностический разъем
DRL
Ходовые огни дневного времени суток
ECA
Электронная сборка управления
ECT
Датчик температуры охлаждающей жидкости двигателя
ECU
Электронный блок управления
EGR
Система рециркуляции отработавших газов
ELD
Детектор контроля электрических нагрузок
EVAP
Система улавливания топливных испарений
FR signal
Сигнал реле отказов
GND
Масса
IAC
(Клапан) стабилизации оборотов холостого хода
IAT
(Датчик) температуры всасываемого воздуха
ICM
Модуль управления зажиганием
IGN
Зажигание
IND
Контрольная лампа
LOCK
Положение замка зажигания, блокирующее руль
LS
Линейный электромагнит
MAP
(Датчик) абсолютного давления во впускном трубопроводе
M/T
Ручная коробка переключения передач
MIL
Контрольная лампа отказов
No
№
O2S
Кислородный датчик
OR
или
PAS
Гидроусилитель руля
PWR
Питание
RPM
Обороты в минуту
RUN
Положение замка зажигания при заведенном двигателе
SCS
Электромагнитный клапан управления всасыванием воздуха
SLU/SIL
Система блокировки переключения передач
SRS
Система дополнительной безопасности (подушки безопасности)
START
Положение замка зажигания при запуске двигателя
TDC
ВМТ
TPS
Датчик/выключатель положения дроссельной заслонки
VCC
Вязкостная муфта преобразователя вращения
VREF
Опорное напряжение (вырабатываемое ЕСА напряжение)
VSS
Датчик/сигнал скорости автомобиля
W/
c …
W/O
без …
CX, DX, EX, HX, LX, MX, VX, SI
Коды оборудования моделей
Русские
АТ
Автоматическая трансмиссия
ВМТ
Верхняя мертвая точка
ГРМ
Газораспределительный механизм
Д/В и Д/Выключ
Датчик-выключатель
К/В
Кондиционер воздуха
К/П
Клапан-переключатель
М/выкл.
Микровыключатель
П/П
Полупроводник
РКПП
Ручная коробка переключения передач
Э/М и Э/магн.
Электромагнитный
Э/мотор Электромотор
Коды обозначения цвета изоляции электропроводки
Код
Цвет
BLK
Черный
BLU
Синий
BRN
Коричневый
GRN
Зеленый
GRY
Серый
NCA
Любой
ORG
Оранжевый
PNK
Розовый
PRL
Пурпурный
RED
Красный
VIO
Фиолетовый
WHT
Белый
YEL
Желтый
TAN
Золотистый
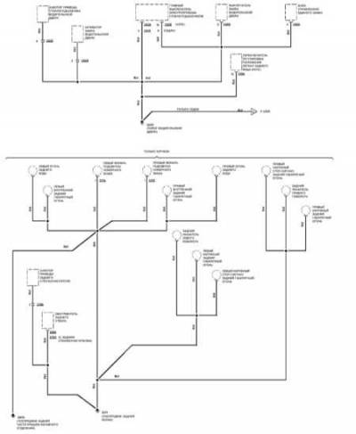
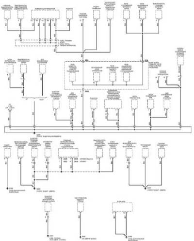
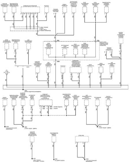
Схема соединения массы на Honda Civic по годам
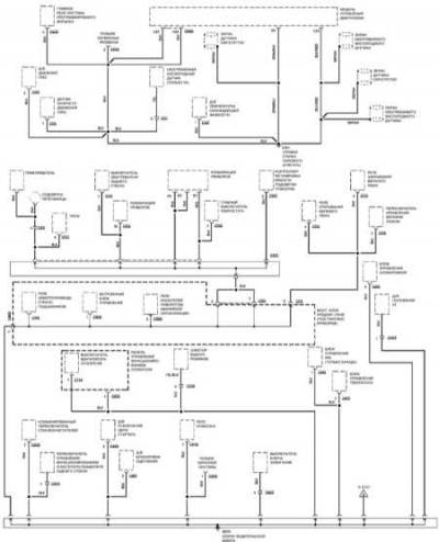
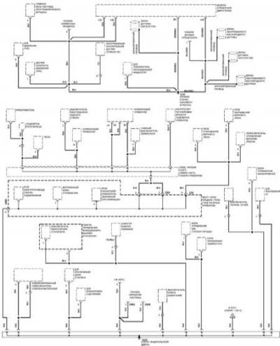
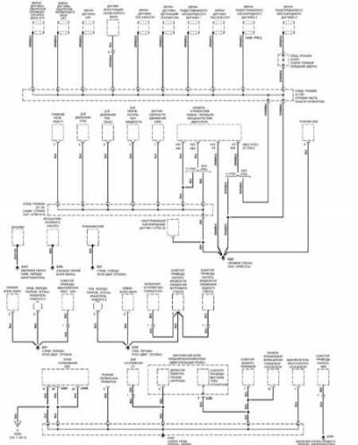
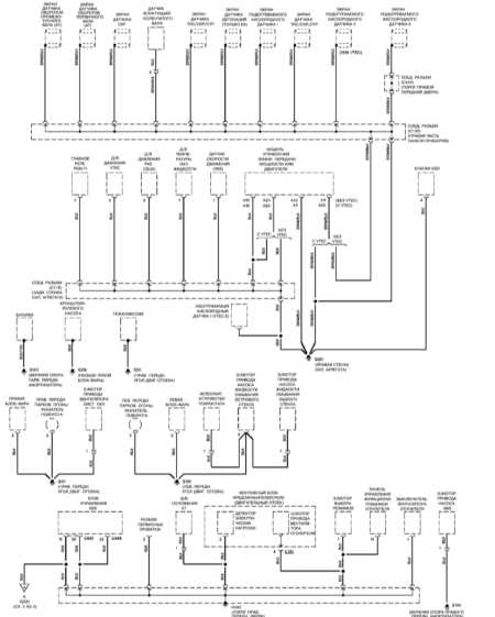
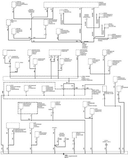
Эл.схема цепи управления двигателя









