Популярный автомобиль Chevrolet Aveo 2003-2008 г.в. и электрические схемы к нему. Немного фактов о техническом оснащении салона. Как любой современный и качественный автомобиль, Chevrolet Aveo – это ABS, кондиционер, гидроусилитель руля, литые диски, электропакет и противотуманные фары. Также в комплекте Aveo могут поставляться дополнительные подушки безопасности, ДУ на руле для аудиосистемы и 3-точечные ремни безопасности для всех пассажиров. Старое поколение Chevrolet Aveo реализуется с 2-мя двигателями. Первый – 1,2 (4-цилиндровый с 8 клапанами и 74 л.с.), и второй – 1,4 (4-цилиндровый с 16 клапанами и 94 л.с.). Поколение 2006 года также выпускается с двумя силовыми агрегатами – 1,4 с 94 л.с. и 1,6 с 103 л.с. Основными элементами системы пуска и подзарядки являются стартер и генератор.
Схемы электрических соединений на Шевроле Авео
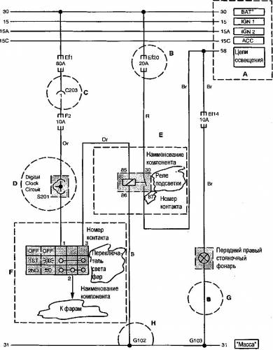
На электрических схемах, представленных в данном пособии, приняты условные обозначения, приведенные ниже.
Примечание: наличие в схеме надписи (): HV-Type или Q: MR-Type, или {}: Sirius D4 указывает на то, что в круглых, квадратных или фигурных скобках заключены номера контактов разъемов блоков управления двигателем указанных в примечании типов. Практически, до настоящего времени все автомобили Shevrolel, выпускаемые в Украине оснащались блоками типа HV-240.
А: Верхние горизонтальные линии — линии подачи питания при различных условиях:
Цепь 30 — подача питания непосредственно от АКБ, минуя переключатель замка зажигания.
Цепь 15 — подача питания при включенном зажигании и стартере.
Цепь 15А — подача питания при включенном зажигании и выключенном стартере.
Цепь 15С — подача питания при включенном зажигании и режиме «АСС».
Цепь 58 — подача питания в цепи освещения при 1 и 2 положении переключателя света.
В: Ef20 — предохранитель №20 в блоке предохранителей, расположенном в моторном отсеке. F2 — предохранитель №2 в блоке предохранителей, расположенном в пассажирском салоне.
С: Разъемы (С101 — С902) (см. описание разъемов).
D: Узлы сращивания кабелей (S101 — S303) (см. описание).
Е: Внутренние цепи компонентов схемы (реле) указано наименование компонента и номер контакта в разъеме.
F: Внутренние цепи компонентов схемы (переключатель) указаны наименование компонента, номер контакта в разъеме и цепи внешних соединений.
G: Аббревиатуры, обозначающие цвет изоляции проводов.
Н: Нижняя горизонтальная линия: линия заземления на «массу» (G101 — G401) Обозначение В означает заземление на корпус (body).
Условные обозначения компонентов
С: разъем; D: диод Ef: предохранитель, расположенный в блоке реле и предохранителей, размещенном в моторном отсеке; F: предохранитель, расположенный в блоке реле и предохранителей, размещенном в пассажирском салоне;
G: точки заземления на «массу»; S: узиы сращивания жгутов (Splice Pack).
Обозначение цвета изоляции проводов
Вг: коричневый; G: зеленый; V: фиолетовый; Р: розовый; В: черный;
W: белый; Or: оранжевый; Lg: светло-зеленый; Sb: небесно-голубой;
PLL: пурпурный.
R: красный; L: синий; Y: желтый; Gr: серый;
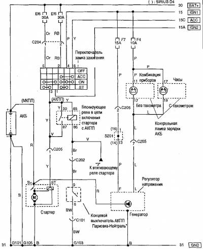
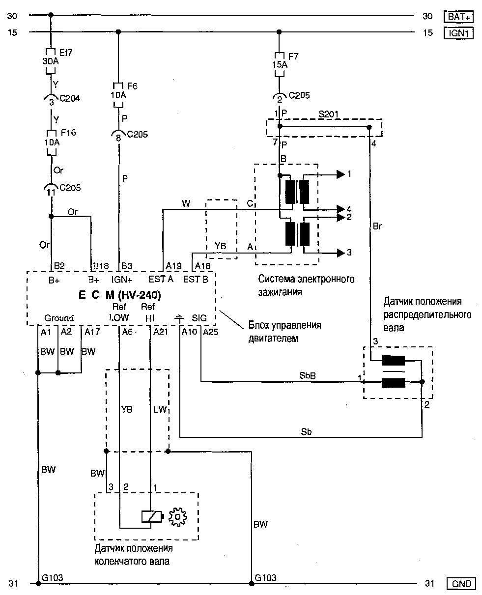
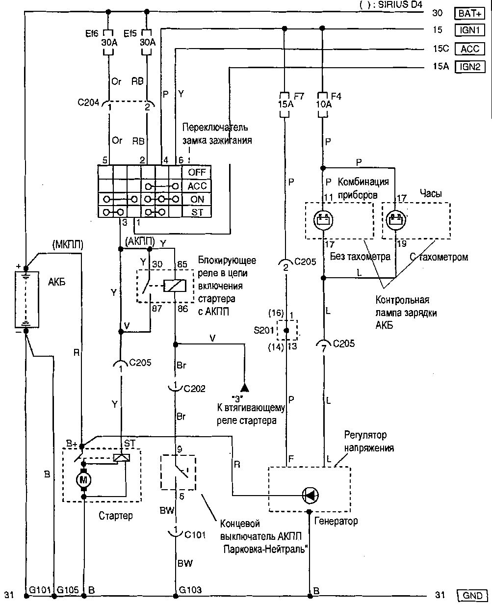
Схема системы пуска и зарядки на Chevrolet Aveo
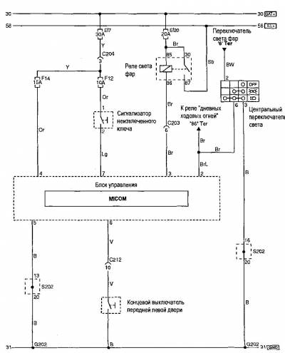
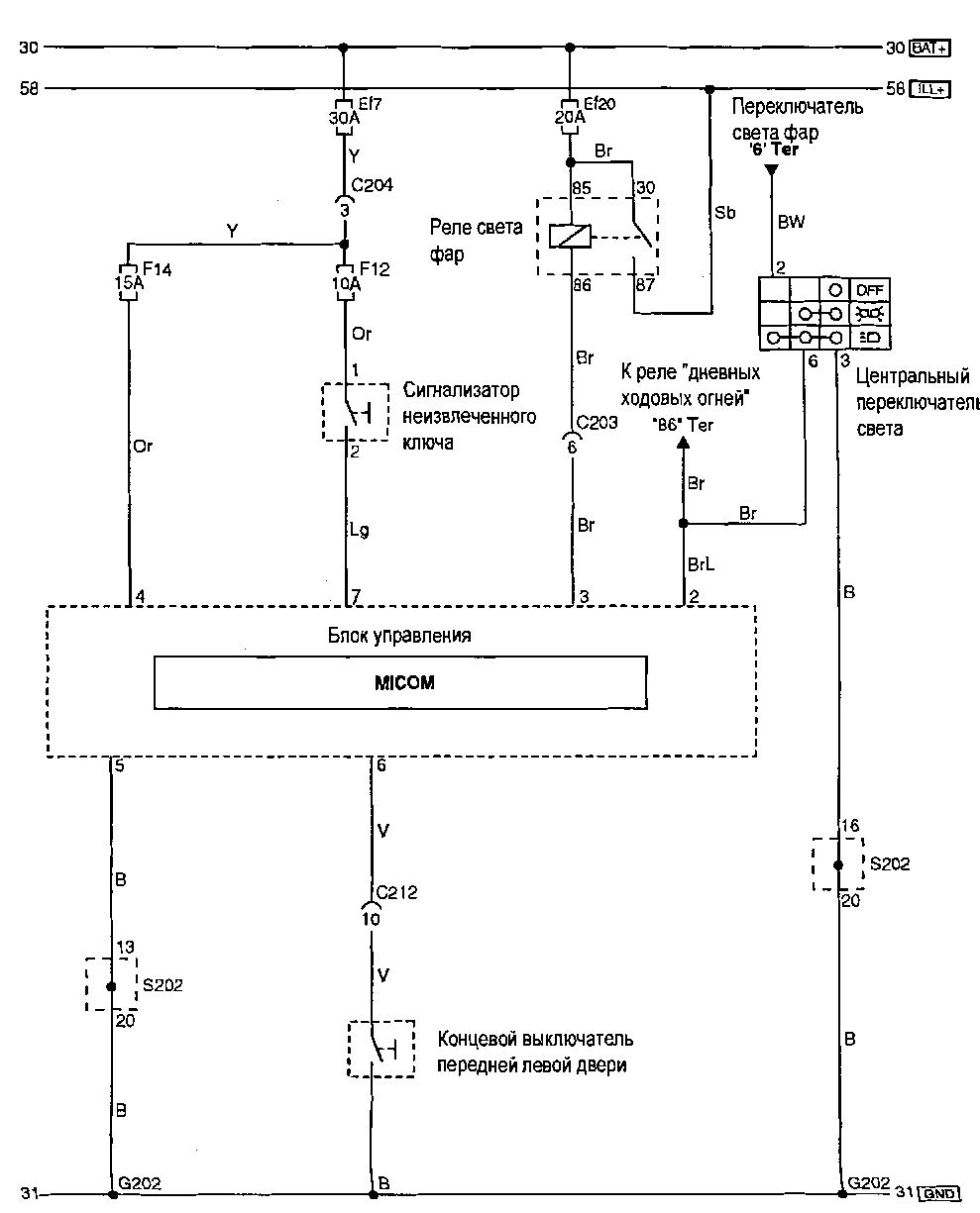
Эл.схема системы предотвращения разряда АКБ
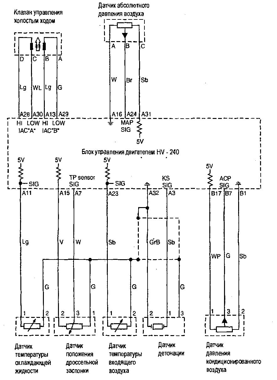
Схема системы управления холостым ходом на Шевроле Авео
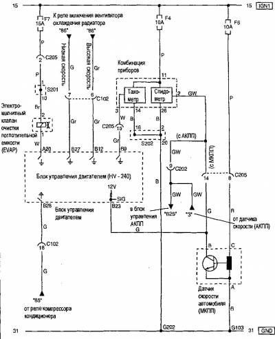
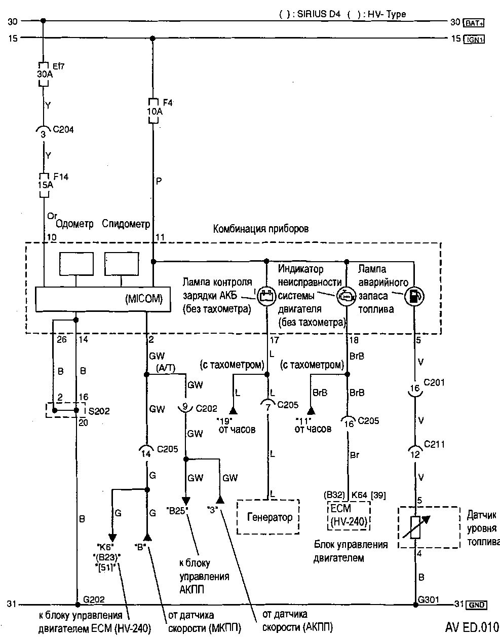
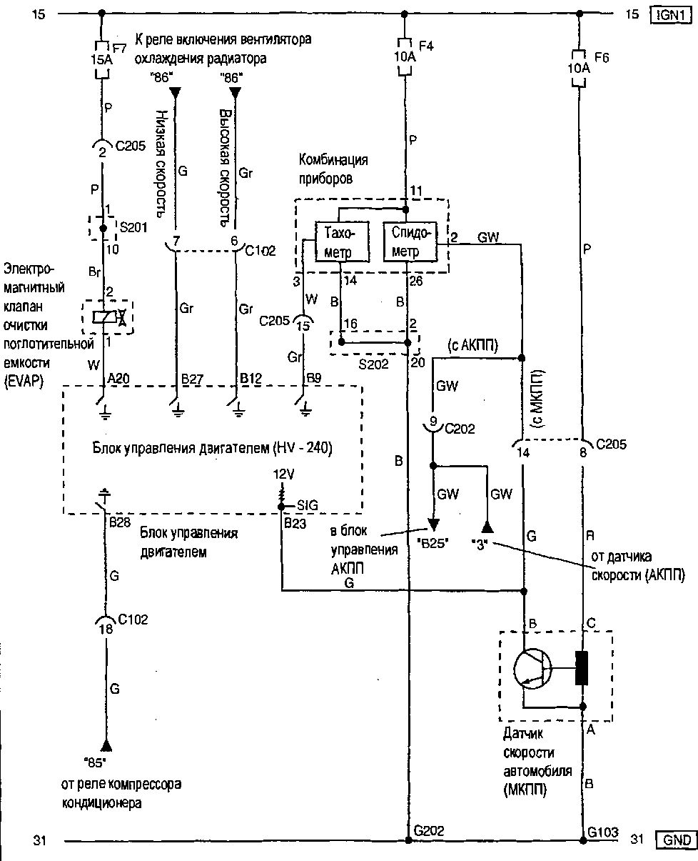
Система удаления паров топлива, комбинация приборов и датчик скорости автомболя — эл.схема
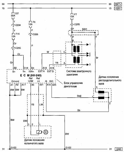
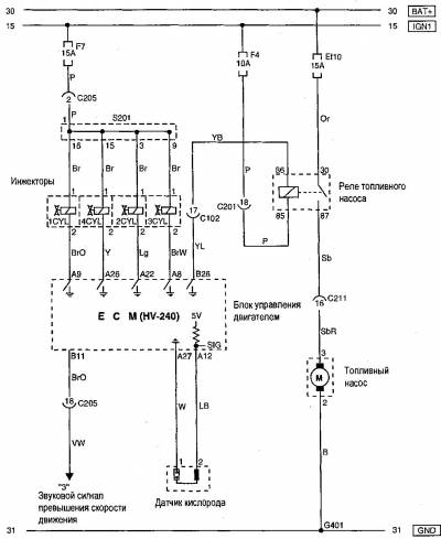
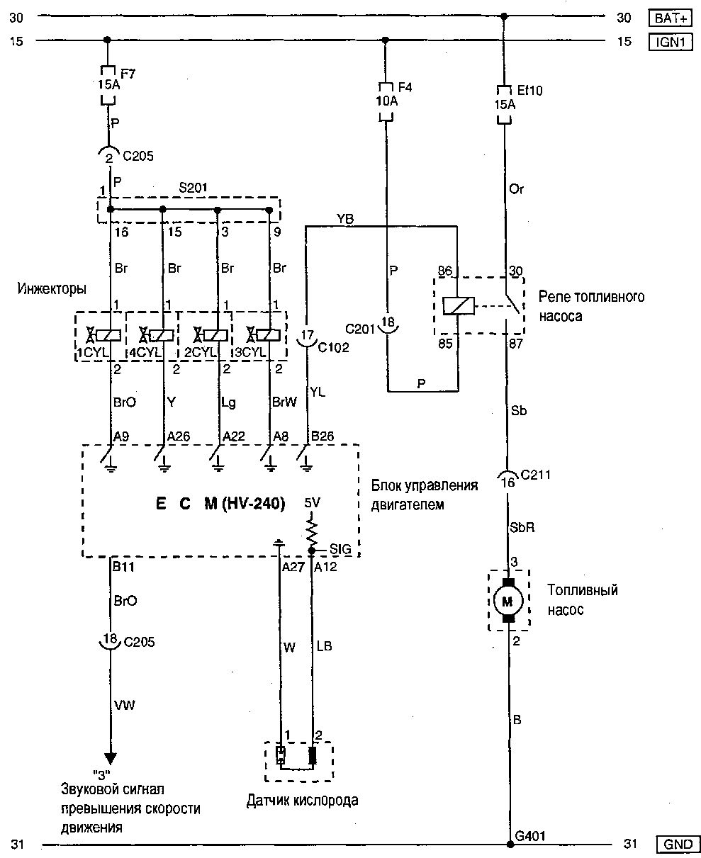
Эл.схема системы впрыска на Chevrolet Aveo
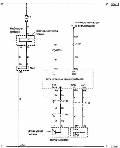
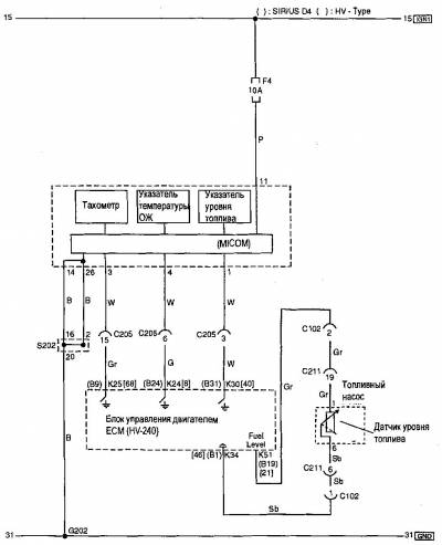
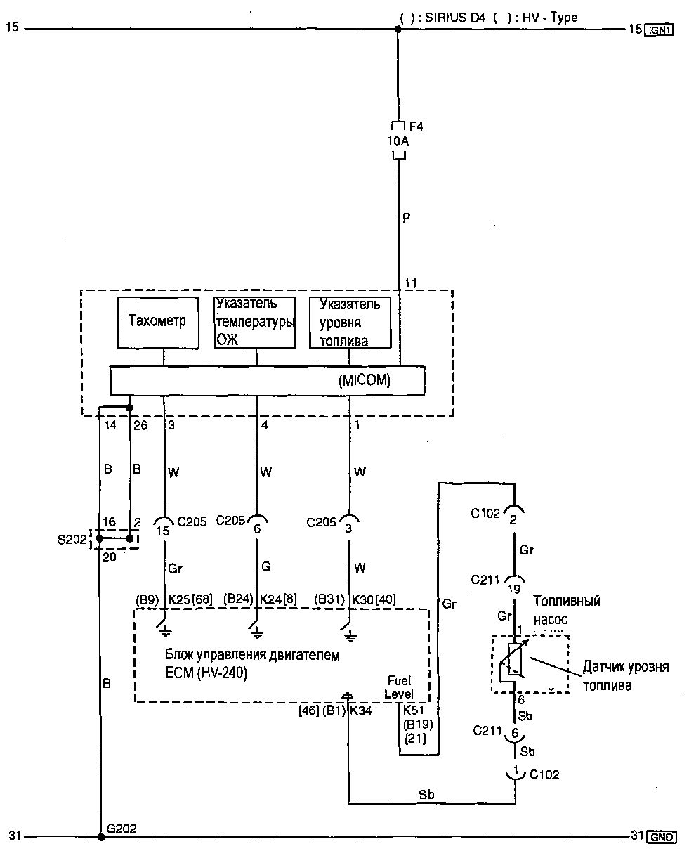
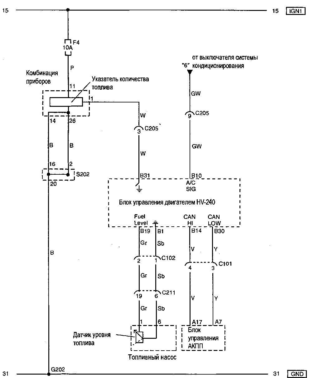
Указатепь температуры ОЖ, тахометр и указатель уровня топлива — схема
Эл.схема одометра, спидометра и сигнальных ламп










